CamperOnLine
  • Camper
    • Camper usati
    • Camper nuovi
    • Produttori
    • Listino
    • Cataloghi
    • Concessionari e rete vendita
    • Noleggio
    • Van
    • Caravan
    • Fiere
    • Rimessaggi
    • Le prove di CamperOnLine
    • Provati da voi
    • Primo acquisto
    • Area professionisti
  • Accessori
    • Accessori e Prodotti
    • Camping Sport Magenta accessori
    • Produttori
    • Antenne TV
    • Ammortizzatori
    • GPS
    • Pneumatici
    • Rimorchi
    • Provati da Voi
    • Fai da te
  • Viaggi
    • Diari di viaggi in camper
    • Eventi
    • Foto
    • Check list
    • Traghetti
    • Trasporti
  • Sosta
    • Cerca Strutture
    • Sosta
    • Aree sosta camper
    • Campeggi
    • Agriturismi con sosta camper
    • App Camperonline App
    • 10 Consigli utili per la sosta
    • Area strutture
  • Forum
    • Tutti i Forum
    • Sosta
    • Gruppi
    • Compagni
    • Italia
    • Estero
    • Marchi
    • Meccanica
    • Cellula
    • Accessori
    • Eventi
    • Leggi
    • Comportamenti
    • Disabili
    • In camper per
    • Altro Camper
    • Altro
    • Extra
    • FAQ
    • Regolamento
    • Attivi
    • Preferiti
    • Cerca
  • Community
    • COL
    • CamperOnFest
    • Convenzioni Convenzioni
    • Amici
    • Furti
    • Informativa Privacy
    • Lavoro
  • COL
    • News
    • Newsletter
    • Pubblicità
    • Contatto
    • Ora
    • RSS RSS
    • Video
    • Facebook
    • Instagram
  • Magazine
  • Italiano
    • Bienvenue
    • Welcome
    • Willkommen
  • Accedi
CamperOnLine
Camping Sport Magenta
  1. Forum
  2. Tecnica
  3. Accessori
Galleria

Un aiuto per scelta componenti impianto solare

Rispondi
Cerca
Berger Camping
SostaGruppiCompagniItaliaEsteroMarchiMeccanicaCellulaAccessoriEventiLeggiComportamentiDisabiliIn camper perAltro CamperAltroExtra
1 20 32
8
ilvisi
ilvisi
07/06/2017 12
Rispondi Abuso
Inserito il 20/09/2019 alle: 20:20:22
Ciao a tutti !
Avrei bisogno di un aiuto se potete.

Sto pensando all’installazione di un impianto fotovoltaico sul mio nuovo Camper Furgonato Laika.
A dire il vero il camper non è ancora arrivato, ma sto tentando di farmi una piccola cultura prima di rivolgermi a qualche installatore per farmi fare dei preventivi e avere un’idea su cosa mi propongono come apparecchi.
Naturalmente il Camper nasce con una sola BS da AGM da 95Ah

Vista la mia ottima manualità vorrei farmi l’impianto da solo, ma ho scarsa conoscenza in elettricità ed elettronica, soprattutto in ambito Solare, per scegliere la componentistica adatta.
Non conosco nessun installatore nella mia zona (a parte Camping Sport Magenta), ed essendo pignolo e amando i lavori “puliti” ed anche estetici, mi fiderei più di me stesso che di uno sconosciuto.
(probabilmente ci sono Utenti più capaci di molti Professionisti, online ho visto dei video di gente brava :-)

Premetto che sul Camper non userei nessun tipo di apparecchio con grande assorbimento, nessun televisore, nessun forno, nessun ventilatore o altro. Al massimo vorrei ricaricare le batterie delle mie bici a pedalata assistita (una per volta); a questo scopo ho un inverter da 1000W (spunto 2000) che dovrebbe funzionare.
Vorrei più che altro che mi fosse permesso di avere una certa tranquillità di fare sosta libera per un giorno o due senza essere allacciato alla 220.

—

Se qualcuno ha qualche indirizzo di installatori in gamba, vi sarei grato. (la mia zona è Provincia Ovest Milano, oppure Novara / Varese)

—

Passiamo alla componentistica per realizzare questo impianto, vi chiederei consiglio in base alla vostra esperienza, senza esagerare con modelli ipercostosi ;-) Magari indicando qualche Marca.


PANNELLO SOLARE (ipotesi di circa 300 W):
Secondo voi Monocristallino o Policristallino?
Le differenze di efficienza le conosco.
Considerato lo spazio sul tetto 1 solo pannello?

REGOLATORE MTTP:
E’ utile pensare ad un modello con collegamento per BM e BS ? Oppure è meglio affidarsi ad un parallelatore?
E’ intelligente immaginare un modello Bluetooth per ovviare al Display esterno?

DISPLAY:
Se non c’è un regolatore Bluetooth 

PARALLELATORE:

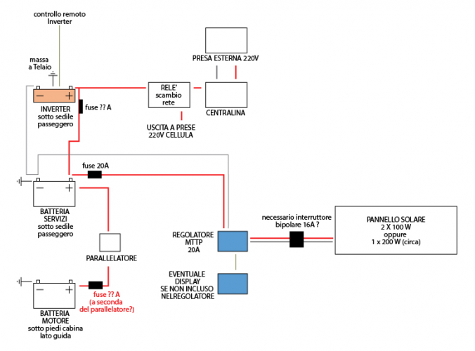
Oltre a questa lista di componenti, se qualcuno fosse così gentile da farmi un disegnino, sui collegamenti tra i vari elementi, considerando anche l’installazione dell’inverter, inserendo magari la collocazione di eventuali Fusibili e relativo Amperaggio, ne sarei veramente grato.

Diciamo che queste cose le ho già studiate trovando Online degli esempi, ma mi fido di Voi e spero possiate aiutarmi a non sbagliare.

Grazie a tutti per qualsiasi intervento non offensivo.. :-D
7
Hunter85
Hunter85
15/06/2018 11024
Rispondi Abuso
Inserito il 21/09/2019 alle: 00:23:23
In risposta al messaggio di ilvisi del 20/09/2019 alle 20:20:22

Ciao a tutti ! Avrei bisogno di un aiuto se potete. Sto pensando all’installazione di un impianto fotovoltaico sul mio nuovo Camper Furgonato Laika. A dire il vero il camper non è ancora arrivato, ma sto tentando
di farmi una piccola cultura prima di rivolgermi a qualche installatore per farmi fare dei preventivi e avere un’idea su cosa mi propongono come apparecchi. Naturalmente il Camper nasce con una sola BS da AGM da 95Ah Vista la mia ottima manualità vorrei farmi l’impianto da solo, ma ho scarsa conoscenza in elettricità ed elettronica, soprattutto in ambito Solare, per scegliere la componentistica adatta. Non conosco nessun installatore nella mia zona (a parte Camping Sport Magenta), ed essendo pignolo e amando i lavori “puliti” ed anche estetici, mi fiderei più di me stesso che di uno sconosciuto. (probabilmente ci sono Utenti più capaci di molti Professionisti, online ho visto dei video di gente brava :-) Premetto che sul Camper non userei nessun tipo di apparecchio con grande assorbimento, nessun televisore, nessun forno, nessun ventilatore o altro. Al massimo vorrei ricaricare le batterie delle mie bici a pedalata assistita (una per volta); a questo scopo ho un inverter da 1000W (spunto 2000) che dovrebbe funzionare. Vorrei più che altro che mi fosse permesso di avere una certa tranquillità di fare sosta libera per un giorno o due senza essere allacciato alla 220. — Se qualcuno ha qualche indirizzo di installatori in gamba, vi sarei grato. (la mia zona è Provincia Ovest Milano, oppure Novara / Varese) — Passiamo alla componentistica per realizzare questo impianto, vi chiederei consiglio in base alla vostra esperienza, senza esagerare con modelli ipercostosi ;-) Magari indicando qualche Marca. PANNELLO SOLARE (ipotesi di circa 300 W): Secondo voi Monocristallino o Policristallino? Le differenze di efficienza le conosco. Considerato lo spazio sul tetto 1 solo pannello? REGOLATORE MTTP: E’ utile pensare ad un modello con collegamento per BM e BS ? Oppure è meglio affidarsi ad un parallelatore? E’ intelligente immaginare un modello Bluetooth per ovviare al Display esterno? DISPLAY: Se non c’è un regolatore Bluetooth  PARALLELATORE: Oltre a questa lista di componenti, se qualcuno fosse così gentile da farmi un disegnino, sui collegamenti tra i vari elementi, considerando anche l’installazione dell’inverter, inserendo magari la collocazione di eventuali Fusibili e relativo Amperaggio, ne sarei veramente grato. Diciamo che queste cose le ho già studiate trovando Online degli esempi, ma mi fido di Voi e spero possiate aiutarmi a non sbagliare. Grazie a tutti per qualsiasi intervento non offensivo.. :-D
...
Ciao ti dirò brevemente la mia esperienza e i prodotti che conosco /possiedo e che comprerei/ ricomprerei.

Innanzitutto ti dico che vivo in un vecchio camper con la mia compagna da 16 mesi con un impianto simile a quello che avresti in mente ovvero pannello civile 300w monocristallino, regolatore mppt 30A, batterie da 90ah più 100ah in parallelo, relè parallelatore automatico, inverter da 375 watt. 
Ti dico che la nostra "sosta libera" dura ormai da 16 mesi continuativi e conn questo impianto  riesco a usare le utenze medie di un camper più molte ore di TV, telefono o piccoli strumenti elettrici (minipiner etc), senza aver MAI e dico mai, usato la 220 ne alternatore e le batterie a ora di pranzo sono cariche a TOP e cominciano a essere usate solo al tramonto. 
Ho vissuto in climi favorevoli,mai invernali(solo una settimanella con temperature la notte a - 6, e con la vecchia stufa, nessun problema di corrente e batterie a 12.5v a la peggio) , ma anche sotto le nuvole o leggera pioggia il sistema ci garantisce sempre l autonomia necessaria. 
Quindi direi che hai centrato perfettamente le dimensioni della impianto, anzi se non fai "libera invernale" direi che è sovradimensionato. In piena estate ABBONDANTEMENTE sovradimensionato. Ma visti i costi sempre più accessibili non ha senso lesinare, ripeto con nuvole o pioggia serve sempre il massimo. 

Riguardo ai componenti 
Reputo molto validi i prodotti victronenergy, come Regolatori, inverter e batterie e ti consiglierei questo regolatore

https://www.victronenergy.it/so...


Questo parallelatore automatico, parallela le batterie motore e servizi SOLO sotto carica, sia essa da pannello, da 220 o da motore.. E le sconnette in scarica, quindi la bm non si scarica mai. 

https://www.victronenergy.it/ba...


Ed eventualmente questi inverter 

https://www.victronenergy.it/in...


Sia regolatore che inverter sono interfacciabilio con smartphone tramite Bluetooth o cavo. 
Regolatori sui 180 euro per mppt 30 AMPER 
I piccoli accessori come Bluetooth e cavetti victronenergy sono CARISSIMI. 

Considero anche questa marca cinese (anche se cinese é seria e ha una buona assistenza tecnica laugh​​​​​​) di buona qualità e in più a prezzi davvero buoni. Io ho il regolatore mppt tracer 3210an, ma ci sono vari modelli validi come

https://www.epsolarpv.com/produ...


O

https://www.epsolarpv.com/produ...


(questo carica, come accennavi, nativamente sia bm che bs, inoltre ha una funzione integrata che permette di mandare il frigo trivalente AES, elettrico invece che a gas, automaticamente, qualora il pannello possa produrre molto di più del necessario... a me capita in estate, se ho a disposizione più di 13A, mando il frigo elettrico) 
O

https://www.epsolarpv.com/produ...


Anche questi Regolatori sono interfacciabili con accessorio wifi al telefono o con display remoto o via cavo sempre col telefono 

https://www.epsolarpv.com/produ...


Sono sui 100/130 euro per un 30Amper mppt
Gli accessori come wifi, display sono sui 30 euro. 

I pannelli policristallini e monocristallino credo si equivalgano, guarda le specifiche quali efficienza percentuale (rapporto potenza /dimensioni) e coefficiente della potenza per temperatura e vedi chi lo ha migliore. 
Io ho speso 160 euro per un monocristallino marca talesun económico e va benissimo, mediamente 220/250watt, con punte di 300 watt pieni in luglio. Garanzia 12 anni sulle prestazioni e 25 sui materiali. 
Come vedi qui gia dopo poco più di un anno costa 128 euro angry

https://www.solarenergypoint.it...


Il mio consiglio è di non spendere cifre enormi per Marche super blasonate perché per 150 euro si trovano ottimi pannelli che rendono quasi come quelli da 400 euro. Ma visto che la tecnologia del campo avanza molto, può essere conveniente cambiarlo dopo alcuni anni. 
Inoltre conviene investire il denaro in più potenza. Rende sicuramente di più un 350 watt economico che un 200watt carissimo. 

Ho comprato abbastanza da questo rivenditore e lo Reputo buono

https://www.puntoenergiashop.it...



Questa è la mia piccola esperienza (però il fotovoltaico ci fa vivere da più di un anno)... 
Eisteranno poi sicuramente altri mille prodotti, Marche, venditori altrettanto buoni o migliori. 
E utenti che usano altri prodotti con soddisfazione. 

Comunque fai super bene a comprare i pezzi tu, con cognizione di causa e a prezzi giusti e al massimo portarli da un installatore (come ho fatto io su consiglio del forum), piuttosto che affidarti in toto al concessionario di turno che 8 volte su 10,ti fa spendere di più in prodotti più scadenti o meno adatti. (continuo a vedere Regolatori pwm da 15/20A a 60 euro nei concessionari, quando l industria civile offre lo stesso a 30 euro) 
Installatori non saprei consigkiarne, spesso resto deluso dal lavoro... Comunque se sei capace fallo da te, oppure assicurati che rispettino le indicazioni dei produttori su: sezioni cavo, qualità dei cablaggi, distanze e fusibili. Ne va del rendimento della impianto. E non é raro trovare installatori che ti mettono cavi da 4mmq tra regolatore da 30A e batterie a 3 metri (parlato proprio ieri con uno di questi installatorisurprise​​​​​​qui dove sto io)

MI SCUSO PER L A LUNGHEZZA DEL POSTblush
In un mondo dove il male è di casa e ha vinto sempre, Dove regna il capitale, oggi più spietatamente, Riusciranno questo brocco e questo inutile scudiero Al Potere dare scacco e salvare il mondo intero?

Modificato da Hunter85 il 21/09/2019 alle 01:11:34
8
ilvisi
ilvisi
07/06/2017 12
Rispondi Abuso
Inserito il 21/09/2019 alle: 18:34:43
In risposta al messaggio di Hunter85 del 21/09/2019 alle 00:23:23

Ciao ti dirò brevemente la mia esperienza e i prodotti che conosco /possiedo e che comprerei/ ricomprerei. Innanzitutto ti dico che vivo in un vecchio camper con la mia compagna da 16 mesi con un impianto simile a quello
che avresti in mente ovvero pannello civile 300w monocristallino, regolatore mppt 30A, batterie da 90ah più 100ah in parallelo, relè parallelatore automatico, inverter da 375 watt.  Ti dico che la nostra sosta libera dura ormai da 16 mesi continuativi e conn questo impianto  riesco a usare le utenze medie di un camper più molte ore di TV, telefono o piccoli strumenti elettrici (minipiner etc), senza aver MAI e dico mai, usato la 220 ne alternatore e le batterie a ora di pranzo sono cariche a TOP e cominciano a essere usate solo al tramonto.  Ho vissuto in climi favorevoli,mai invernali(solo una settimanella con temperature la notte a - 6, e con la vecchia stufa, nessun problema di corrente e batterie a 12.5v a la peggio) , ma anche sotto le nuvole o leggera pioggia il sistema ci garantisce sempre l autonomia necessaria.  Quindi direi che hai centrato perfettamente le dimensioni della impianto, anzi se non fai libera invernale direi che è sovradimensionato. In piena estate ABBONDANTEMENTE sovradimensionato. Ma visti i costi sempre più accessibili non ha senso lesinare, ripeto con nuvole o pioggia serve sempre il massimo.  Riguardo ai componenti  Reputo molto validi i prodotti victronenergy, come Regolatori, inverter e batterie e ti consiglierei questo regolatore Questo parallelatore automatico, parallela le batterie motore e servizi SOLO sotto carica, sia essa da pannello, da 220 o da motore.. E le sconnette in scarica, quindi la bm non si scarica mai.  Ed eventualmente questi inverter  Sia regolatore che inverter sono interfacciabilio con smartphone tramite Bluetooth o cavo.  Regolatori sui 180 euro per mppt 30 AMPER  I piccoli accessori come Bluetooth e cavetti victronenergy sono CARISSIMI.  Considero anche questa marca cinese (anche se cinese é seria e ha una buona assistenza tecnica ​​​​​​) di buona qualità e in più a prezzi davvero buoni. Io ho il regolatore mppt tracer 3210an, ma ci sono vari modelli validi come O (questo carica, come accennavi, nativamente sia bm che bs, inoltre ha una funzione integrata che permette di mandare il frigo trivalente AES, elettrico invece che a gas, automaticamente, qualora il pannello possa produrre molto di più del necessario... a me capita in estate, se ho a disposizione più di 13A, mando il frigo elettrico)  O Anche questi Regolatori sono interfacciabili con accessorio wifi al telefono o con display remoto o via cavo sempre col telefono  Sono sui 100/130 euro per un 30Amper mppt Gli accessori come wifi, display sono sui 30 euro.  I pannelli policristallini e monocristallino credo si equivalgano, guarda le specifiche quali efficienza percentuale (rapporto potenza /dimensioni) e coefficiente della potenza per temperatura e vedi chi lo ha migliore.  Io ho speso 160 euro per un monocristallino marca talesun económico e va benissimo, mediamente 220/250watt, con punte di 300 watt pieni in luglio. Garanzia 12 anni sulle prestazioni e 25 sui materiali.  Come vedi qui gia dopo poco più di un anno costa 128 euro  Il mio consiglio è di non spendere cifre enormi per Marche super blasonate perché per 150 euro si trovano ottimi pannelli che rendono quasi come quelli da 400 euro. Ma visto che la tecnologia del campo avanza molto, può essere conveniente cambiarlo dopo alcuni anni.  Inoltre conviene investire il denaro in più potenza. Rende sicuramente di più un 350 watt economico che un 200watt carissimo.  Ho comprato abbastanza da questo rivenditore e lo Reputo buono Questa è la mia piccola esperienza (però il fotovoltaico ci fa vivere da più di un anno)...  Eisteranno poi sicuramente altri mille prodotti, Marche, venditori altrettanto buoni o migliori.  E utenti che usano altri prodotti con soddisfazione.  Comunque fai super bene a comprare i pezzi tu, con cognizione di causa e a prezzi giusti e al massimo portarli da un installatore (come ho fatto io su consiglio del forum), piuttosto che affidarti in toto al concessionario di turno che 8 volte su 10,ti fa spendere di più in prodotti più scadenti o meno adatti. (continuo a vedere Regolatori pwm da 15/20A a 60 euro nei concessionari, quando l industria civile offre lo stesso a 30 euro)  Installatori non saprei consigkiarne, spesso resto deluso dal lavoro... Comunque se sei capace fallo da te, oppure assicurati che rispettino le indicazioni dei produttori su: sezioni cavo, qualità dei cablaggi, distanze e fusibili. Ne va del rendimento della impianto. E non é raro trovare installatori che ti mettono cavi da 4mmq tra regolatore da 30A e batterie a 3 metri (parlato proprio ieri con uno di questi installatori​​​​​​qui dove sto io) MI SCUSO PER L A LUNGHEZZA DEL POST
...
Carissimo Hunter85, innanzi tutto ti ringrazio per la tua preziosa risposta e assolutamente non devi scusarti per la lunghezza...anzi! smiley Ho visto anche io qualcuno dei Siti da te citati e guarderò con calma i tuoi Link!
Mi parli di Pannelli Civili, ma in che modo posso riconoscerli, rispetto a quelli che compaiono nei Siti di accessoristica Camper?
Io inizialmente resterei con l'unica batteria Servizi originale, magari in seguito se avrò necessità ne aggiungerò una..
A proposito di Inverter, ne avevo comprato uno che in realtà non ho mai collegato, perchè pensavo di usarlo su Camper a Noleggio, ma ho dovuto rinunciare alla vacanza perchè hanno distrutto il camper durante un noleggio precedente... sad 
Questo inverter, per poterlo collegare alla Centralina, o meglio alla linea delle prese 220 in Cellula, è necessario l'utilizzo di un Relé giusto? Tipo questo?image(1075).png e relativo Zoccolo?
L'inverter (allego Link) è da 1.000W, e come raccomandazione indicano una Batteria da 100/120Ah. Se non arriverò a assorbimenti di tale portata non dovrebbe essere un problema no?
Secondo te Inverter può funzionare collegato con il relé alla linea 220 Interna? (Leggevo di Inverter Soft Start, ma non so cosa voglia dire frown)

https://www.amazon.it/dp/B07RXR...


Se hai voglia di guardare questo mio disegnino... Mi potresti indicare, secondo te, di che portata dovrebbero essere i Fusibili e se ho dimenticato qualcosa? (esempio con parallelatore non incluso in regolatore)
Grazie mille per la pazienza, ed anche grazie ad altri se vorranno intervenire smiley 
image(1077).png
Ciao!
7
Hunter85
Hunter85
15/06/2018 11024
Rispondi Abuso
Inserito il 21/09/2019 alle: 21:31:51
In risposta al messaggio di ilvisi del 21/09/2019 alle 18:34:43

Carissimo Hunter85, innanzi tutto ti ringrazio per la tua preziosa risposta e assolutamente non devi scusarti per la lunghezza...anzi!  Ho visto anche io qualcuno dei Siti da te citati e guarderò con calma i tuoi Link!
Mi parli di Pannelli Civili, ma in che modo posso riconoscerli, rispetto a quelli che compaiono nei Siti di accessoristica Camper? Io inizialmente resterei con l'unica batteria Servizi originale, magari in seguito se avrò necessità ne aggiungerò una.. A proposito di Inverter, ne avevo comprato uno che in realtà non ho mai collegato, perchè pensavo di usarlo su Camper a Noleggio, ma ho dovuto rinunciare alla vacanza perchè hanno distrutto il camper durante un noleggio precedente...   Questo inverter, per poterlo collegare alla Centralina, o meglio alla linea delle prese 220 in Cellula, è necessario l'utilizzo di un Relé giusto? Tipo questo? e relativo Zoccolo? L'inverter (allego Link) è da 1.000W, e come raccomandazione indicano una Batteria da 100/120Ah. Se non arriverò a assorbimenti di tale portata non dovrebbe essere un problema no? Secondo te Inverter può funzionare collegato con il relé alla linea 220 Interna? (Leggevo di Inverter Soft Start, ma non so cosa voglia dire ) Se hai voglia di guardare questo mio disegnino... Mi potresti indicare, secondo te, di che portata dovrebbero essere i Fusibili e se ho dimenticato qualcosa? (esempio con parallelatore non incluso in regolatore) Grazie mille per la pazienza, ed anche grazie ad altri se vorranno intervenire   Ciao!
...
Ciao, riguardo allo schema... Mi pare che l interruttore sui pannelli sia abbastanza superfluo, (per manutenzione puoi semplicemente scollegare i cavi dal regolatore), il fusibile dell inverter lo metterei un po più piccolo di quello interno all inverter stesso (ad esempio 60A se quello interno è da 80).
Il fusibile del parallelatore lo metterei da 30A e comunque più piccolo della corrente supportata dal parallelatore. 
Per il collegamento integrato alla linea 220 del camper dell inverter, ti rimando a chi é più pratico visto che io l ho semplicemente collegato alla batteria e ho una ciabatta di prese multipla indipendente dalla 220 del mezzo. 
Su batteria al pb, eviterei prelievi continui di correnti superiori a 1 ventesimo della corrente nominare della batteria, ossia 5A per 100ah.
Correnti di 20/40A solo per alcuni minuti. Sia con inverter sia senza. 
Io l inverter lo uso anche ore di fila ma con assorbimento di 3/4A max... Magari 15A quando é il pannello e non la batteria a fornire però. 

I pannelli cosiddetti "civili" li riconosci:a) dalla tensione: lavorano a circa 30 volt(24 nominali). Quelli per camper lavorano a circa 16/18volt(12 nominali) 
B) dal prezzo :circa 130/150 euro per un 300 watt economico. Quelli per camper penso stiano sul doppio (o di più) del prezzo 

La resa alla fine é la stessa, solo che coi civili sfrutti di più il regolatore mppt che trasforma la corrente a 30v in corrente a 12v per la batteria. 
Solo che i civili sono belli grandi e serve spazio solitamente, perché hanno tagli più grandi :il mio é 1.6mx0.99m x 18 kg. 
Inverter soft start non lo avevo mai sentito, potrebbe avere a che fare con il fatto che ha uno spunto progressivo con i motori elettrici... Qualcosa del genere.. 


Non sono ne un tecnico ne un esperto... Tutto l ho fatto su consiglio degli amici di col... Sicuramente ti daranno altre dritte! 
 
In un mondo dove il male è di casa e ha vinto sempre, Dove regna il capitale, oggi più spietatamente, Riusciranno questo brocco e questo inutile scudiero Al Potere dare scacco e salvare il mondo intero?

Modificato da Hunter85 il 21/09/2019 alle 21:48:38
8
ilvisi
ilvisi
07/06/2017 12
Rispondi Abuso
Inserito il 22/09/2019 alle: 18:34:24
In risposta al messaggio di Hunter85 del 21/09/2019 alle 21:31:51

Ciao, riguardo allo schema... Mi pare che l interruttore sui pannelli sia abbastanza superfluo, (per manutenzione puoi semplicemente scollegare i cavi dal regolatore), il fusibile dell inverter lo metterei un po più piccolo
di quello interno all inverter stesso (ad esempio 60A se quello interno è da 80). Il fusibile del parallelatore lo metterei da 30A e comunque più piccolo della corrente supportata dal parallelatore.  Per il collegamento integrato alla linea 220 del camper dell inverter, ti rimando a chi é più pratico visto che io l ho semplicemente collegato alla batteria e ho una ciabatta di prese multipla indipendente dalla 220 del mezzo.  Su batteria al pb, eviterei prelievi continui di correnti superiori a 1 ventesimo della corrente nominare della batteria, ossia 5A per 100ah. Correnti di 20/40A solo per alcuni minuti. Sia con inverter sia senza.  Io l inverter lo uso anche ore di fila ma con assorbimento di 3/4A max... Magari 15A quando é il pannello e non la batteria a fornire però.  I pannelli cosiddetti civili li riconosci:a) dalla tensione: lavorano a circa 30 volt(24 nominali). Quelli per camper lavorano a circa 16/18volt(12 nominali)  B) dal prezzo :circa 130/150 euro per un 300 watt economico. Quelli per camper penso stiano sul doppio (o di più) del prezzo  La resa alla fine é la stessa, solo che coi civili sfrutti di più il regolatore mppt che trasforma la corrente a 30v in corrente a 12v per la batteria.  Solo che i civili sono belli grandi e serve spazio solitamente, perché hanno tagli più grandi :il mio é 1.6mx0.99m x 18 kg.  Inverter soft start non lo avevo mai sentito, potrebbe avere a che fare con il fatto che ha uno spunto progressivo con i motori elettrici... Qualcosa del genere..  Non sono ne un tecnico ne un esperto... Tutto l ho fatto su consiglio degli amici di col... Sicuramente ti daranno altre dritte!   
...
Ti ringrazio ancora per le ultime dritte Hunter! Spero presto di riuscire a chiarimi le idee sulla componentistica ed appena arriverà il mezzo, di poter fare chiarezza su altre piccole perplessità di installazione smiley 
Grazie ancora!
Asturia, Cantabria e Paesi Baschi in cam
Asturia, Cantabria e Paesi Baschi in cam
Sala Silvergruva, la miniera d'argento
Sala Silvergruva, la miniera d'argento
Folgaria d’inverno in camper
Folgaria d’inverno in camper
Francia 2025
Francia 2025
Eksjo, la città di legno
Eksjo, la città di legno
Previous Next
7
Hunter85
Hunter85
15/06/2018 11024
Rispondi Abuso
Inserito il 22/09/2019 alle: 21:22:05
Sicuramente qui troverai buoni consigli, possibilmente migliori che nei rivenditori wink​​​​​​
Bun lavoro 
In un mondo dove il male è di casa e ha vinto sempre, Dove regna il capitale, oggi più spietatamente, Riusciranno questo brocco e questo inutile scudiero Al Potere dare scacco e salvare il mondo intero?
9
IZ4RWS
IZ4RWS
18/12/2016 863
Rispondi Abuso
Inserito il 23/09/2019 alle: 07:33:14
In risposta al messaggio di ilvisi del 21/09/2019 alle 18:34:43

Carissimo Hunter85, innanzi tutto ti ringrazio per la tua preziosa risposta e assolutamente non devi scusarti per la lunghezza...anzi!  Ho visto anche io qualcuno dei Siti da te citati e guarderò con calma i tuoi Link!
Mi parli di Pannelli Civili, ma in che modo posso riconoscerli, rispetto a quelli che compaiono nei Siti di accessoristica Camper? Io inizialmente resterei con l'unica batteria Servizi originale, magari in seguito se avrò necessità ne aggiungerò una.. A proposito di Inverter, ne avevo comprato uno che in realtà non ho mai collegato, perchè pensavo di usarlo su Camper a Noleggio, ma ho dovuto rinunciare alla vacanza perchè hanno distrutto il camper durante un noleggio precedente...   Questo inverter, per poterlo collegare alla Centralina, o meglio alla linea delle prese 220 in Cellula, è necessario l'utilizzo di un Relé giusto? Tipo questo? e relativo Zoccolo? L'inverter (allego Link) è da 1.000W, e come raccomandazione indicano una Batteria da 100/120Ah. Se non arriverò a assorbimenti di tale portata non dovrebbe essere un problema no? Secondo te Inverter può funzionare collegato con il relé alla linea 220 Interna? (Leggevo di Inverter Soft Start, ma non so cosa voglia dire ) Se hai voglia di guardare questo mio disegnino... Mi potresti indicare, secondo te, di che portata dovrebbero essere i Fusibili e se ho dimenticato qualcosa? (esempio con parallelatore non incluso in regolatore) Grazie mille per la pazienza, ed anche grazie ad altri se vorranno intervenire   Ciao!
...
Come dice Hunter il fusibile dell'inveter mettilo appena più piccolo di quello all'interno dell'inveter sopratutto se dici di usarlo non al massimo della sua potenza, mettilo però vicino alla batteria, come tutti quelli che hai previsto vanno vicini alle batterie, aggiungine uno anche dalla servizi al parallelatore, serve per proteggiere il filo, sia questo chr quello subito dopo la BM vanno bene da 25-30 A, filo almeno da 6mmq, meglio se è da 10 mmq.
Dopo i pannelli non serve il sezionatore, il negativo dell'inveter mettilo direttamente in batteria e posizionalo più vocino possibile alla batteria con cavi adeguati.
Quando collegherai il rele per la 230, attento a non alimentare anche il caricabatterie del mezzo, a me piace di più fare una linea 230V dedicata all'inveter per evitare di collegare per errore utenze energivore.
L'inveter che indichi l'ho acquistato per un mio amico e per ora funziona bene, l'ho anche provato con una macchina espresso coop e la fa funzionare bene.
Luca

Modificato da IZ4RWS il 23/09/2019 alle 07:36:35
8
ilvisi
ilvisi
07/06/2017 12
Rispondi Abuso
Inserito il 23/09/2019 alle: 08:07:21
In risposta al messaggio di IZ4RWS del 23/09/2019 alle 07:33:14

Come dice Hunter il fusibile dell'inveter mettilo appena più piccolo di quello all'interno dell'inveter sopratutto se dici di usarlo non al massimo della sua potenza, mettilo però vicino alla batteria, come tutti quelli
che hai previsto vanno vicini alle batterie, aggiungine uno anche dalla servizi al parallelatore, serve per proteggiere il filo, sia questo chr quello subito dopo la BM vanno bene da 25-30 A, filo almeno da 6mmq, meglio se è da 10 mmq. Dopo i pannelli non serve il sezionatore, il negativo dell'inveter mettilo direttamente in batteria e posizionalo più vocino possibile alla batteria con cavi adeguati. Quando collegherai il rele per la 230, attento a non alimentare anche il caricabatterie del mezzo, a me piace di più fare una linea 230V dedicata all'inveter per evitare di collegare per errore utenze energivore. L'inveter che indichi l'ho acquistato per un mio amico e per ora funziona bene, l'ho anche provato con una macchina espresso coop e la fa funzionare bene.
...
Ciao  IZ4RWS ! Grazie mille anche per i tuoi consigli! In effetti la cosa più misteriosa per me è il Relé e suo relativo collegamento... Se hai un modello da consigliare e magari uno schema di collegamento mi potrebbe essere utile. Certo dovrò vedere anche cosa monterà in originale il mezzo.
Ho anche l'impressione che come dice Hunter i pannelli Civili sono veramente troppo grossi per il tetto di un Furgonato... Prenderò le misure, ma dubito che si potrà installare qualcosa più di un 175W con dimensioni di 150 x 67 circa.
Se tu hai qualche suggerimento su modelli di Pannelli e Componenti vari, non essere timido smiley
Grazie ancora e buona giornata!
Alessandro
PS: esiste un modo più "manuale" di far collegare l'uscita dell'inverter alla linea delle prese interne della Cellula? (magari senza cavi volanti, ma con un interruttore manuale?)
7
Hunter85
Hunter85
15/06/2018 11024
Rispondi Abuso
Inserito il 23/09/2019 alle: 12:00:25
In risposta al messaggio di ilvisi del 23/09/2019 alle 08:07:21

Ciao IZ4RWS! Grazie mille anche per i tuoi consigli! In effetti la cosa più misteriosa per me è il Relé e suo relativo collegamento... Se hai un modello da consigliare e magari uno schema di collegamento mi potrebbe essere
utile. Certo dovrò vedere anche cosa monterà in originale il mezzo. Ho anche l'impressione che come dice Hunter i pannelli Civili sono veramente troppo grossi per il tetto di un Furgonato... Prenderò le misure, ma dubito che si potrà installare qualcosa più di un 175W con dimensioni di 150 x 67 circa. Se tu hai qualche suggerimento su modelli di Pannelli e Componenti vari, non essere timido  Grazie ancora e buona giornata! Alessandro PS: esiste un modo più manuale di far collegare l'uscita dell'inverter alla linea delle prese interne della Cellula? (magari senza cavi volanti, ma con un interruttore manuale?)
...
Ah, non avevi detto che era un furgonato... O mi era sfuggito... Inoltre parlavi di 300 watt... 
Ma. Se lo spazio è quello che é.. 
In un mondo dove il male è di casa e ha vinto sempre, Dove regna il capitale, oggi più spietatamente, Riusciranno questo brocco e questo inutile scudiero Al Potere dare scacco e salvare il mondo intero?
8
ilvisi
ilvisi
07/06/2017 12
Rispondi Abuso
Inserito il 23/09/2019 alle: 12:45:57
In risposta al messaggio di Hunter85 del 23/09/2019 alle 12:00:25

Ah, non avevi detto che era un furgonato... O mi era sfuggito... Inoltre parlavi di 300 watt...  Ma. Se lo spazio è quello che é.. 
Eh si Hunter...è un furgonato, come dicevo ad inizio Post. Infatti nella mia testa, per quello che ho visto Online, pensavo ad un singolo Pannello da 175W (il massimo che ho trovato)... Sperando che ci possa essere spazio (ma ne dubito) sarebbe stavo bello un 300W frown
Se qualcuno ha un Furgonato e ha installato qualcosa di valido, spero si faccia avanti smiley
 
22
Armando
Armando
rating

11/08/2003 7449
Rispondi Abuso
Inserito il 23/09/2019 alle: 13:58:29
Su un 540 Pössl, dati anche gli spazi limitati sul tetto, avevo installato un 120W poli e un 100W mono, in parallelo nelle due entrate di un regolatore PWM da 40 euro che già avevo.
Mi davano fino a 12 A (max) in ricarica dell'unica BS da 90 Ah.
Mai avuto problemi di batteria scarica con frigo a compressore e anche con stufa in funzione in viaggetti invernali, con soste entro 2-3 gg (non sulla neve).
Ovviamente acquistando ora conviene un regolatore MPPT
_____________ Armando

Modificato da Armando il 23/09/2019 alle 16:47:05
9
Sergione66
Sergione66
13/01/2017 4197
Rispondi Abuso
Inserito il 23/09/2019 alle: 13:58:39
In risposta al messaggio di ilvisi del 23/09/2019 alle 12:45:57

Eh si Hunter...è un furgonato, come dicevo ad inizio Post. Infatti nella mia testa, per quello che ho visto Online, pensavo ad un singolo Pannello da 175W (il massimo che ho trovato)... Sperando che ci possa essere spazio (ma ne dubito) sarebbe stavo bello un 300W  Se qualcuno ha un Furgonato e ha installato qualcosa di valido, spero si faccia avanti   
Io ho avuto un furgonato con un pannello da 130W su uno dei 2 lati.
Era mia intenzione raddoppiare ed avevo visto che ce ne stava uno da 150 (ovviamente sul lato opposto), ma volendo sostituire quello presente ne potevo mettere 2 per un totale di 300W.
Non l'ho fatto perchè lo abbiamo venduto.
Era un Ducato 636.
 
Sergio - Genova - Carthago Liner 65LE (Jeegolino)
Argomenti recenti dal forum
Cellula abitativa
Camper nuovi con serbatoio nere nautico
Un saluto a tutti, sul mio attuale arca è installato un sistema spee...
riccardo23
Ieri alle: 17:42
Accessori
Trasferire molti ah da BS a BM
Una volta sono rimasto senza alternatore a circa due ore da casa era...
gianninotopo
Ieri alle: 13:22
Cellula abitativa
pulizia oblo bagno impossibile
Buongiorno a tutti, ho un Hymer Camp GT544 mansardato del 2005. Il b...
Ceschi1984
Ieri alle: 11:53
Cellula abitativa
Comando Cp plus su Combi 6002
Buongiorno a tutti,volevo sapere se si può montare il comando cp plu...
Rickyge
19/03/26 - 16:00
Viaggi all'estero
Vignette/telepass oltre 35q in Cechia e Polonia
Buongiorno a tutti, stavo programmando un viaggio per vedere la Polo...
biomax
19/03/26 - 14:09
Cellula abitativa
Sportello presa cee
Lo sportello della presa del mio veicolo è mal ridotta, un paio di c...
gianninotopo
19/03/26 - 11:10
Altro sui camper
camper puro, furgonato x usarlo anche per lavori
buongiorno, mi frulla in testa la voglia anche se non per quest'anno...
vespucci
19/03/26 - 09:04
Altro sui camper
Cerco rimessaggio Arenzano,Genova,Savona,masone ec
Aiutoooo cerco rimessaggio nel raggio di 50km da Arenzano… grazie an...
Lelle007
19/03/26 - 01:19
Accessori
domanda secca su lifepo4
buonaser a tutti, prossimamente vorrei acquistare un box batteria d...
AlbertoPD
18/03/26 - 23:08
Cellula abitativa
Caricabatterie e colonnina 220v
Buonasera, non mi era mai capitato oppure non ci avevo fatto caso. S...
323232
18/03/26 - 20:17
Compagni di viaggio
Compagni viaggio Lombardia
Ciao, siamo una coppia di Milano, Matteo (34) e Angelica (40), con u...
Mario Dalgalla
18/03/26 - 17:16
Accessori
Striscia a led "d'atmosfera"
Salve vorrei mettere questa striscia (5mt. COB 45w) alla base dei ...
gianninotopo
18/03/26 - 16:43
Meccanica
Problema elettrico Fiat ducato X250 2.3 mjt 2012
Salve a tutti. Ho un grosso problema sul mio mezzo per quanto riguar...
Pizza77
18/03/26 - 10:30
Accessori
Impianto con lifepo4
Buongiorno a tutti, sono un novellino di questo fantastico mondo, ho...
The Box
18/03/26 - 09:16
Meccanica
Quantità olio circuito freni
Secondo voi, su un mezzo di 7 metri su telaio ALKO con interasse di ...
norbidic
18/03/26 - 06:57
8
Lupino71
Lupino71
04/04/2017 133
Rispondi Abuso
Inserito il 23/09/2019 alle: 15:21:40
In risposta al messaggio di Hunter85 del 21/09/2019 alle 21:31:51

Ciao, riguardo allo schema... Mi pare che l interruttore sui pannelli sia abbastanza superfluo, (per manutenzione puoi semplicemente scollegare i cavi dal regolatore), il fusibile dell inverter lo metterei un po più piccolo
di quello interno all inverter stesso (ad esempio 60A se quello interno è da 80). Il fusibile del parallelatore lo metterei da 30A e comunque più piccolo della corrente supportata dal parallelatore.  Per il collegamento integrato alla linea 220 del camper dell inverter, ti rimando a chi é più pratico visto che io l ho semplicemente collegato alla batteria e ho una ciabatta di prese multipla indipendente dalla 220 del mezzo.  Su batteria al pb, eviterei prelievi continui di correnti superiori a 1 ventesimo della corrente nominare della batteria, ossia 5A per 100ah. Correnti di 20/40A solo per alcuni minuti. Sia con inverter sia senza.  Io l inverter lo uso anche ore di fila ma con assorbimento di 3/4A max... Magari 15A quando é il pannello e non la batteria a fornire però.  I pannelli cosiddetti civili li riconosci:a) dalla tensione: lavorano a circa 30 volt(24 nominali). Quelli per camper lavorano a circa 16/18volt(12 nominali)  B) dal prezzo :circa 130/150 euro per un 300 watt economico. Quelli per camper penso stiano sul doppio (o di più) del prezzo  La resa alla fine é la stessa, solo che coi civili sfrutti di più il regolatore mppt che trasforma la corrente a 30v in corrente a 12v per la batteria.  Solo che i civili sono belli grandi e serve spazio solitamente, perché hanno tagli più grandi :il mio é 1.6mx0.99m x 18 kg.  Inverter soft start non lo avevo mai sentito, potrebbe avere a che fare con il fatto che ha uno spunto progressivo con i motori elettrici... Qualcosa del genere..  Non sono ne un tecnico ne un esperto... Tutto l ho fatto su consiglio degli amici di col... Sicuramente ti daranno altre dritte!   
...
ciao ho letto il tuo interessante intervento e ho dato un'occhiata al sito, i prezzi per i pannelli classici sono decisamente bassi, introvabili per quanto ne so io.
io avrei bisogno di quelli flessibili ma non trovo nulla di conveniente, metterei due da 100 mono

 
Lupino
9
Sergione66
Sergione66
13/01/2017 4197
Rispondi Abuso
Inserito il 23/09/2019 alle: 15:42:47
Perchè flessibili ? Costano di più e non hanno il vetro di protezione che in caso di grandine o altri oggetti che possono colpire le celle fa da protezione.
Se non hai problemi di peso metti dei monocristallini da almeno 120-150W ai lati dell'oblo posteriore.
Sergio - Genova - Carthago Liner 65LE (Jeegolino)
11
DonLimpio
DonLimpio
08/06/2014 1647
Rispondi Abuso
Inserito il 23/09/2019 alle: 15:47:51
direi che ti hanno dato tutti ottimi consigli aggiungo il mio riscontro positivo per
pannello+regolatore  epsolar (ho il 300w+regolatore mppt)
e del sito puntoenergiashop
"C’è un’enorme differenza fra fare una bella vita e avere una vita bella" G.Fontana
9
Sergione66
Sergione66
13/01/2017 4197
Rispondi Abuso
Inserito il 23/09/2019 alle: 15:59:35
Anche io regolaore epever 3210AN + display MT50 con 2 pannelli per complessivi 290W (pannelli a 24V).
Ovviemente un pannello civile a tensione più alta rende ancora meglio ma lo spazio che avevo non mi consentiva l'impiego di un pannello singolo da 300W.
Ma anche cosi resa ottima in tutte le condizioni.
Sergio - Genova - Carthago Liner 65LE (Jeegolino)
8
Lupino71
Lupino71
04/04/2017 133
Rispondi Abuso
Inserito il 23/09/2019 alle: 16:06:37
In risposta al messaggio di Sergione66 del 23/09/2019 alle 15:42:47

Perchè flessibili ? Costano di più e non hanno il vetro di protezione che in caso di grandine o altri oggetti che possono colpire le celle fa da protezione. Se non hai problemi di peso metti dei monocristallini da almeno 120-150W ai lati dell'oblo posteriore.
ciao, perché non ho spazio dietro, devo togliere l'antenna tv per mettere un 100 W rigido e sono proprio tirato con le misure, cosa che mi piace poco... i flessibili li metto davanti in modo che seguano la forma del tetto che è curvo.
 
Lupino
7
Hunter85
Hunter85
15/06/2018 11024
Rispondi Abuso
Inserito il 23/09/2019 alle: 16:20:06
In risposta al messaggio di Sergione66 del 23/09/2019 alle 15:42:47

Perchè flessibili ? Costano di più e non hanno il vetro di protezione che in caso di grandine o altri oggetti che possono colpire le celle fa da protezione. Se non hai problemi di peso metti dei monocristallini da almeno 120-150W ai lati dell'oblo posteriore.
Anche io penso che i flessibili (bellissimi, leggeri, aerodinamicamente efficienti) sono delicati... Occhio che i civili (e penso anche quelli per camper rigidi) hanno buoni valori di resistenza del vetro, altrimenti ogni grandinata dobbiamo cambiare pannellilaugh​​​​​​
Invece sulle case ci restano vari anni possibilmente! 
In un mondo dove il male è di casa e ha vinto sempre, Dove regna il capitale, oggi più spietatamente, Riusciranno questo brocco e questo inutile scudiero Al Potere dare scacco e salvare il mondo intero?
8
ilvisi
ilvisi
07/06/2017 12
Rispondi Abuso
Inserito il 23/09/2019 alle: 17:38:23
In risposta al messaggio di Armando del 23/09/2019 alle 13:58:29

Su un 540 Pössl, dati anche gli spazi limitati sul tetto, avevo installato un 120W poli e un 100W mono, in parallelo nelle due entrate di un regolatore PWM da 40 euro che già avevo. Mi davano fino a 12 A (max) in ricarica
dell'unica BS da 90 Ah. Mai avuto problemi di batteria scarica con frigo a compressore e anche con stufa in funzione in viaggetti invernali, con soste entro 2-3 gg (non sulla neve). Ovviamente acquistando ora conviene un regolatore MPPT
...
Grazie del supporto Armando, mi conforta sapere di queste performance con il tuo impianto su furgonato! smiley Grazie del passaggio
8
ilvisi
ilvisi
07/06/2017 12
Rispondi Abuso
Inserito il 23/09/2019 alle: 17:40:05
In risposta al messaggio di DonLimpio del 23/09/2019 alle 15:47:51

direi che ti hanno dato tutti ottimi consigli aggiungo il mio riscontro positivo per pannello+regolatore  epsolar (ho il 300w+regolatore mppt) e del sito puntoenergiashop
Grazie DonLimpo, terrò in buona considerazione il tuo apporto! yes
8
ilvisi
ilvisi
07/06/2017 12
Rispondi Abuso
Inserito il 23/09/2019 alle: 17:45:18
In risposta al messaggio di Sergione66 del 23/09/2019 alle 15:59:35

Anche io regolaore epever 3210AN + display MT50 con 2 pannelli per complessivi 290W (pannelli a 24V). Ovviemente un pannello civile a tensione più alta rende ancora meglio ma lo spazio che avevo non mi consentiva l'impiego di un pannello singolo da 300W. Ma anche cosi resa ottima in tutte le condizioni.
Grazie Sergione66, ti ricordi per caso quali pannelli o dove li hai acquistati? Il Regolatore MTTP regola automaticamente la tensione di ingresso rispetto all'uscita a 12V verso la batteria? Deve essere settato oppure è automatico? Hai messo anche parallelatore? Che tipo di cavi supporta? 6mm2? 
Grazie
SostaGruppiCompagniItaliaEsteroMarchiMeccanicaCellulaAccessoriEventiLeggiComportamentiDisabiliIn camper perAltro CamperAltroExtra
167k Facebook
343k Instagram
42,6k TikTok
73,3k Youtube
CamperOnLine - Copyright © 1998-2026 - P.Iva 06953990014
Informativa privacy
Loading...

Accedi

Recupera Password
Nuovo utente

Vuoi eliminare il messaggio?

Sottoscrizione

Anteprima

PREFERENZA

Il messaggio è in fase di inserimento.

loading

CamperOnLine

Buongiorno gentile utente,

da oltre 20 anni Camperonline offre gratuitamente tutti i suoi servizi
grazie agli inserzionisti che ci hanno dato la loro fiducia, permettici di continuare il nostro lavoro disattivando il blocco delle pubblicità.

Grazie della collaborazione.

Azione eseguita con successo

Azione Fallita

Condividi

Condividi questa pagina con:

O copia il link