CamperOnLine
  • Camper
    • Camper usati
    • Camper nuovi
    • Produttori
    • Listino
    • Cataloghi
    • Concessionari e rete vendita
    • Noleggio
    • Van
    • Caravan
    • Fiere
    • Rimessaggi
    • Le prove di CamperOnLine
    • Provati da voi
    • Primo acquisto
    • Area professionisti
  • Accessori
    • Accessori e Prodotti
    • Camping Sport Magenta accessori
    • Produttori
    • Antenne TV
    • Ammortizzatori
    • GPS
    • Pneumatici
    • Rimorchi
    • Provati da Voi
    • Fai da te
  • Viaggi
    • Diari di viaggi in camper
    • Eventi
    • Foto
    • Check list
    • Traghetti
    • Trasporti
  • Sosta
    • Cerca Strutture
    • Sosta
    • Aree sosta camper
    • Campeggi
    • Agriturismi con sosta camper
    • App Camperonline App
    • 10 Consigli utili per la sosta
    • Area strutture
  • Forum
    • Tutti i Forum
    • Sosta
    • Gruppi
    • Compagni
    • Italia
    • Estero
    • Marchi
    • Meccanica
    • Cellula
    • Accessori
    • Eventi
    • Leggi
    • Comportamenti
    • Disabili
    • In camper per
    • Altro Camper
    • Altro
    • Extra
    • FAQ
    • Regolamento
    • Attivi
    • Preferiti
    • Cerca
  • Community
    • COL
    • CamperOnFest
    • Convenzioni Convenzioni
    • Amici
    • Furti
    • Informativa Privacy
    • Lavoro
  • COL
    • News
    • Newsletter
    • Pubblicità
    • Contatto
    • Ora
    • RSS RSS
    • Video
    • Facebook
    • Instagram
  • Magazine
  • Italiano
    • Bienvenue
    • Welcome
    • Willkommen
  • Accedi
CamperOnLine
Camping Sport Magenta
  1. Forum
  2. Tecnica
  3. Accessori
Galleria

Webasto Thermo top C

Rispondi
Cerca
Berger Camping
SostaGruppiCompagniItaliaEsteroMarchiMeccanicaCellulaAccessoriEventiLeggiComportamentiDisabiliIn camper perAltro CamperAltroExtra Attivi
11 20 272
16
enzo44
enzo44
rating

13/12/2009 4438
Rispondi Abuso
Inserito il 25/11/2020 alle: 22:49:36
Ciao sei pronto per montare il tuo Webasto, hai le idee abbastanza chiare, l'installazione sul tuo Laika è abbastanza semplificata in quanto è presente l'elettrovalvola per l'inserimento del radiatore in cellula, il cavo che alimenta la  ventola è lo stesso che alimenta l'elettrovalvola, lo puoi utilizzare per attivare l'elettrovalvola stessa, il liquido con motore separato è insufficente per un funzionamento corretto il webasto troppi cicli on/off in tempi ravvicinati, con l'impianto base ti conviene scaldare anche il motore configurazione questa che puoi fare con elettrovalvola eccitata. Un saluto Enzo
Enzo
20
Emme48
Emme48
rating

13/01/2006 24570
Rispondi Abuso
Inserito il 26/11/2020 alle: 13:42:37
Domanda per Enzo.
Volendo predisporre per tempo tubazioni e rubinetto a sfera a tre vie per un.. eventuale  wink Termotop,  di che diametro sono i portagomma del riscaldatore?

Poi...
Si alimenta il Termotop fisso con un +12 e poi si da il consenso a partire su un altro filo, corretto?

Marco.

 
Marco

http://www.m48.it

6
Lollipibus
Lollipibus
27/12/2019 713
Rispondi Abuso
Inserito il 26/11/2020 alle: 17:39:02
grazie mille,
utilizzerò anche la domanda di Emme48 per togliermi l'ultimo dubbio, anche se credo la risposta sia "si".
Da quello che ho capito quindi, posso usare il filo che arriva alla ventola per comandare la elettrovalvola tramite un rele di scambio connesso a BS.

La ventola sarà gestita dalla combinazione di un termostato a contatto e di un PWM, che ricevono corrente dal medesimo relè che comanda la eletrtoventola.

in questo modo in marcia il sistema sarà attivato dal pulsante originale sulla plancia (che potrei anche lasciare sempre ON in inverno, tanto il termostato farebbe da sensore per la valvola), mentre in sosta sarebbe attivato da un interruttore.
in aggiunta, un termostato ambiente darebbe il consenso all'accensione dell'impianto.

3 domande:
  1. I termostati da caldaia sono a 220V, cosa usate? un sensore tipo radiatore?
  2. Enzo, se sopra è tutto corretto...accendendo solo il webasto, scalderei il solo motore e quindi potrei usare un interruttore a telecomdando, tipo auto, per attivarlo anche da remoto. corretto?
  3. come/dove posso collegarm per usare anche la ventola plancia, almeno su posizione 1?
grazie
 
Lollipibus
6
Lollipibus
Lollipibus
27/12/2019 713
Rispondi Abuso
Inserito il 01/01/2021 alle: 18:50:03
Eccomi qua...continuo su questo thread che mi ha aiutato molto!
prima di tutto: GRAZIE MILLE ENZO!

Il tuo preziosissimo supporto in questo mese (oltre ai mille post sul forum) e il perfetto TT che mi hai preparato hanno semplificato molto il mio lavoro.
Il webasto TT è stato montato longitudinalmente sotto al sedile guida, inserendo ex novo 3 boccole m6 in modo da usare la staffa in dotazione (credo derivazione fiat). In posizione molto simile a quella originale Iveco, comodo a tutto. Per ora è montato su 3 supporti in gomma, e non è rumoroso. Ma potrei mettere dei silentblock veri e propri.

20210101_145135_compress97.jpg
A fianco mi sono collegato al tubo ritorno gasolio con una T componibile 8/5/8 in ottone. Ho optato per questa soluzione più tanica da 10lt di riserva in gavone. Mettere un altro serbatoio avrebbe comportato un tubo di 2mt, visto che ho il 2 serbatoio chiare e un gavone nel vano davanti al serbatoio Iveco.
Connesso in parallelo con 2 T sui tubi che portano al riscaldatore addizionale cellula, quindi a valle della Elettrovalvola originale.
Per ora ho solo quello e quindi riscaldo il motore per avere abbastanza liquido in circolo. Espandendolo potrò gestire la sola cellula.

A fronte di questo, ho studiato l'impianto elettrico in modo da sovrappormi all' originale ma senza intaccarlo. Tutto il sistema è pensato per essere addizionale e supplementare, a truma e Iveco. Nella sfiga totale voglio potere accendere il motore e scaldarmi e/o andarmene.

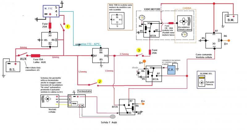
schema_WEB_TTC_termo_4_(1)_compress73(1).jpg

Questo è lo schema che ho pensato, per asservire tutto al tasto aux e al D+, mantenendo il pulsante in plancia per l'uso in marcia per scaldare la cellula, con il vantaggio di regolazione sulla velocità ventola cellula grazie ad una scheda termostato con controllo in pwm e sonda separata (non così precisa..ma ok!)

La ventola originale sostituita con una da pc da 120mm molto più silenziosa (-20db al massimo). Vedrò se montarne una seconda...ma per ora sono soddisfatto.

Lo schema prevede un controllo separato tra cavo di Potenza e accensione webasto (con interruttore dedicato sul positivo) più altri 2 interruttori: uno per gestire la elettrovalvola (ampliando il sistema potro lasciarla chiusa e scaldare solo la cellula) e l'altro per dare corrente al gruppo riscaldatore in cabina, tramite il relè originale, portato da 4 a 5 pin.

20210101_185625_compress0.jpg

Rifatto il carter ventola (con anche foro ventola svasato) per sfruttare al massimo la pressione e sigillato carter e ventola con un filo di butile su tutto il perimetro.

Forse metterò delle alette sulla griglia esterna per dirigere il flusso verso il posteriore e bilanciare un po' di più il sistema

20210101_145651_compress60.jpg

Accanto all'ingresso radiatore cellula ho messo una T con una prolunga di un metro e relativo tappo per spurgare il sistema. Il radiatore infatti e la vaschetta motore sono quasi alla stessa altezza e mi rimaneva aria nella zona elettrovalvola. Così posso anche riempire e controllare. Rimarrà arrotolata nella panchetta a fianco del radiatore, tanto è una zona non utilizzata.
Il consumo del sistema è di circa 3.3A a regime, con ventole cabina ad 1. Abbastanza a scaldare molto bene tutta la zona fino al tavolo.
Collaudato in cortile per ora...sperando di poterlo usare presto, sono molto soddisfatto!
Lollipibus

Modificato da Lollipibus il 01/01/2021 alle 18:57:46
Napoli & Caserta in camper
Napoli & Caserta in camper
Natale 2025 in centro Italia
Natale 2025 in centro Italia
Asturia, Cantabria e Paesi Baschi in cam
Asturia, Cantabria e Paesi Baschi in cam
Sala Silvergruva, la miniera d'argento
Sala Silvergruva, la miniera d'argento
Folgaria d’inverno in camper
Folgaria d’inverno in camper
Previous Next
16
enzo44
enzo44
rating

13/12/2009 4438
Rispondi Abuso
Inserito il 03/01/2021 alle: 19:25:41
Ciao, complimenti per il montaggio, lo schema è ben realizzato e sicuramente funzionale, sul mio mezzo, simile al tuo, ho un pò semplificato, per il comando EV motore ho utilizzato il cavo che dall'EV alimenta la ventola cellula configurazione questa che mi permette di gestirla con un secondo interruttore in cellula lasciando inalterato in comando in plancia, ovviamente il tutto è disaccoppianto con un relè posizionato sotto il sedile guida in prossimità della centralina di distribuzione, anche io gestisco il riscaldamento con Webasto con il pulsante aux, non ho installato alcun relè sulla linea di potenza che, a mio parere, non è necessario, anzi, può creare cadute di tensione indesiderate, lo schema riporta il collegamento a massa del pin 5 che, sul tuo riscaldatore, va la sciato libero. Un saluto Enzo PS ti ringrazio per il tuo apprezzamento nei miei confronti.
Enzo
6
Lollipibus
Lollipibus
27/12/2019 713
Rispondi Abuso
Inserito il 04/01/2021 alle: 13:15:14
Forse dallo schema non si capisce bene... Ma anche il mio sistema prevede appunto di usare un cavo in più per arrivare alla elettrovalvola, gestita da un relè di scambio. Da fermo con BS. In moto, sotto a D+, funziona il sistema originale gestito dal pulsante in plancia.
modifico il pin, giusto per correttezza... in effetti mi sono semplicemente attaccato ai cavi che mi avevi preparato e pensavo fossero quelli i pin!
Lollipibus
16
enzo44
enzo44
rating

13/12/2009 4438
Rispondi Abuso
Inserito il 04/01/2021 alle: 22:47:37
Ciao, il tuo schema è chiaro, dicevo soltanto che il mio impianto è semplificato in quanto non ho usato un secondo relè di scambio per la ventola cellula che posso inserire soltanto con comando aux, ovviamente, con possibilità di esclusione webasto, gestita da termostato ambiente, ho cercato di semplificare un pò, in quanto vedrai che la realizzazione pratica comporta non poche difficoltà, e una marea di cavi, oggi ho acceso il mio Thermo top per un'oretta la sciando scaldare anche il motore ed ho notato, con sommo piacere, che dopo una mezzoretta è andato in modulazione a 2,5 KW, ed ha mantenuto la temperatura motore e cellula senza mai spegnersi, certo avrà consumato un pò di gasolio in piu' ma non ha mai acceso la candeletta che in libera è la cosa piu' importante. Un saluto Enzo
Enzo
6
Lollipibus
Lollipibus
27/12/2019 713
Rispondi Abuso
Inserito il 04/01/2021 alle: 23:19:13
Ah ok!
si...una notevole molti cavi e tanta attenzione ad ogni collegamento...non essendoci abituato ho diviso tutto per colori...ma è stato comunque impegnativo!
Pur avendolo pensato e disegnato...l'ho dovuto controllare mille volte mentre lo realizzavo.
 
Lollipibus
6
Lollipibus
Lollipibus
27/12/2019 713
Rispondi Abuso
Inserito il 08/01/2021 alle: 18:20:05
Enzo
 ti confermo che una notte al passo Cerreto con -5 il webasto è stato in regolazione tutta la notte. Circa 4.2Ah di consumo continuo rilevato dal logger della batteria.
circa 3.5-3.7 sono del webasto. Il resto cellulari, luci ambiente etc...
il pwm di cui ti ho dato il link funziona bene..adesso ho capito la logica. Peccato non abbia Incas memoria giorno/notte. Ma vabbè, il male di entrare menu e abbassare la massima, si abbassano anche le altre in automatico. E la ventola so mette a 1000rpm..più o meno come la truma come rumore!
 
Lollipibus
17
geppetto22
geppetto22
17/10/2008 5603
Rispondi Abuso
Inserito il 14/03/2021 alle: 14:41:49
finalmente è partito anche il mio , avevo un problema sul comando elettrovalvola mi saltava sempre il fusibile ! accendendo il riscaldatore supplementare in viaggio!
Claudio
5
emanuele fpv
emanuele fpv
22/09/2020 46
Rispondi Abuso
Inserito il 19/04/2021 alle: 21:03:19
Buonasera,
mi sono imbattuto su questo annuncio su ebay:

https://www.ebay.it/itm/4025985...


È possibile un TT nuovo a 229 euro?
e il venditore ha tutti feedback positivi (e anche tanti)

Si può usare per riscaldare il van o è una versione particolare?
17
geppetto22
geppetto22
17/10/2008 5603
Rispondi Abuso
Inserito il 19/04/2021 alle: 21:12:34
In risposta al messaggio di emanuele fpv del 19/04/2021 alle 21:03:19

Buonasera, mi sono imbattuto su questo annuncio su ebay: È possibile un TT nuovo a 229 euro? e il venditore ha tutti feedback positivi (e anche tanti) Si può usare per riscaldare il van o è una versione particolare?
Non vorrei dire boiate, ma questi sono can bus 
Claudio
10
rubylove
rubylove
rating

09/06/2015 5694
Rispondi Abuso
Inserito il 19/04/2021 alle: 21:18:41
Lo danno per VW Amarok, magari è adattabile, potrebbe essere un CAN BUS (molto probabile) in questo caso funziona in digitale, tutto è possibile ma non immediato e poi bisognerebbe anche vedere cosa manca, se ti danno solo il corpo mancherebbe la pompa di ricircolo, la pompa gasolio, lo scarico l'aspirazione, il filtro il pescante, tutti gli accessori di montaggio

Non conosco la versione EVO, magari ha tutto ma dalla foto sembrerebbe di no, io ho visto il thermo top C analogico e senza accessori a circa 450 euro nuovo ma poi ci devi mettere tutto il resto
l'analogico non è il vecchio e il digitale il nuovo, no, non è così! Il digitale è solo un modo per rappresentare l'analogico, la natura, è analogica
5
emanuele fpv
emanuele fpv
22/09/2020 46
Rispondi Abuso
Inserito il 19/04/2021 alle: 22:36:00
In risposta al messaggio di rubylove del 19/04/2021 alle 21:18:41

Lo danno per VW Amarok, magari è adattabile, potrebbe essere un CAN BUS (molto probabile) in questo caso funziona in digitale, tutto è possibile ma non immediato e poi bisognerebbe anche vedere cosa manca, se ti danno solo
il corpo mancherebbe la pompa di ricircolo, la pompa gasolio, lo scarico l'aspirazione, il filtro il pescante, tutti gli accessori di montaggio Non conosco la versione EVO, magari ha tutto ma dalla foto sembrerebbe di no, io ho visto il thermo top C analogico e senza accessori a circa 450 euro nuovo ma poi ci devi mettere tutto il resto
...
Probabilmente hai ragione, c'è proprio il logo della VW sopra.
L'EVO dovrebbe essere la versione più recente. È più compatto ma ha la pompa dell'acqua esterna.
In altri annunci in cui lo vendono non specifico per un modello auto e corredato di tutti gli accessori non l'ho trovato a meno di 700 euro, mentre il modello vecchio con accessori è sui 500.

Purtroppo ho scoperto che il cinetop (clone dell'EVO) che avevo preso io a 200 euro (con tutti gli accessori) funziona per massimo 1h, quindi proverò a restituirlo e cercherò un webasto

Modificato da emanuele fpv il 19/04/2021 alle 22:37:38
17
geppetto22
geppetto22
17/10/2008 5603
Rispondi Abuso
Inserito il 19/04/2021 alle: 23:01:06
Chiedi a Enzo 44 lui è molto ferrato in materia!
Claudio
10
rubylove
rubylove
rating

09/06/2015 5694
Rispondi Abuso
Inserito il 19/04/2021 alle: 23:33:16
In risposta al messaggio di emanuele fpv del 19/04/2021 alle 22:36:00

Probabilmente hai ragione, c'è proprio il logo della VW sopra. L'EVO dovrebbe essere la versione più recente. È più compatto ma ha la pompa dell'acqua esterna. In altri annunci in cui lo vendono non specifico per un modello
auto e corredato di tutti gli accessori non l'ho trovato a meno di 700 euro, mentre il modello vecchio con accessori è sui 500. Purtroppo ho scoperto che il cinetop (clone dell'EVO) che avevo preso io a 200 euro (con tutti gli accessori) funziona per massimo 1h, quindi proverò a restituirlo e cercherò un webasto
...
Ah, solo un'ora? azz, chiedi a Enzo, non ho capito se l'EVO è ilò nuovo modello, mi sembra che il Thermo Top C o Z li facciano ancora
l'analogico non è il vecchio e il digitale il nuovo, no, non è così! Il digitale è solo un modo per rappresentare l'analogico, la natura, è analogica
16
enzo44
enzo44
rating

13/12/2009 4438
Rispondi Abuso
Inserito il 20/04/2021 alle: 00:06:19
Ciao, non conosco il clone cinese, confermo,però, che il Thermo top Evo è can/bus, è gestibile dalla centralina dell'auto su cui è montato oppure con il sistema Wbus, se predisposto all'origine, ovviamente con gli accessori Webasto che non sono proprio regalati, ne ho presi un paio per giocarci li ho in garage perfettamente funzionanti ma ripeto possono essere gestiti soltanto con comandi originali per cui molto meglio il classico Therrmotop per la semplicità costruttiva e per la gestione analogica che meglio si presta al mkontaggio sui nostri mezzi, la potenza erogata è la stessa e le prestazioni simili. Un saluto Enzo
Enzo
10
rubylove
rubylove
rating

09/06/2015 5694
Rispondi Abuso
Inserito il 20/04/2021 alle: 00:16:56
In risposta al messaggio di enzo44 del 20/04/2021 alle 00:06:19

Ciao, non conosco il clone cinese, confermo,però, che il Thermo top Evo è can/bus, è gestibile dalla centralina dell'auto su cui è montato oppure con il sistema Wbus, se predisposto all'origine, ovviamente con gli accessori
Webasto che non sono proprio regalati, ne ho presi un paio per giocarci li ho in garage perfettamente funzionanti ma ripeto possono essere gestiti soltanto con comandi originali per cui molto meglio il classico Therrmotop per la semplicità costruttiva e per la gestione analogica che meglio si presta al mkontaggio sui nostri mezzi, la potenza erogata è la stessa e le prestazioni simili. Un saluto Enzo
...
Quindi non ha controlli analogici? e il  Wbus che è? un Bus propietario per costringerti a usare tutti accessori Webasto?
l'analogico non è il vecchio e il digitale il nuovo, no, non è così! Il digitale è solo un modo per rappresentare l'analogico, la natura, è analogica

Modificato da rubylove il 20/04/2021 alle 08:52:16
16
enzo44
enzo44
rating

13/12/2009 4438
Rispondi Abuso
Inserito il 20/04/2021 alle: 00:34:50
Ciao hai centrato perfettamente il problema, se vuoi avviare un Thermo top Evo puoi farlo soltanto con comandi  bus Webasto o con la centralina auto can/bus, e non tutti sono programmati per farlo, forse i cinesi cambieranno la situazione. Un saluto
Enzo
5
emanuele fpv
emanuele fpv
22/09/2020 46
Rispondi Abuso
Inserito il 20/04/2021 alle: 16:01:24
In risposta al messaggio di enzo44 del 20/04/2021 alle 00:06:19

Ciao, non conosco il clone cinese, confermo,però, che il Thermo top Evo è can/bus, è gestibile dalla centralina dell'auto su cui è montato oppure con il sistema Wbus, se predisposto all'origine, ovviamente con gli accessori
Webasto che non sono proprio regalati, ne ho presi un paio per giocarci li ho in garage perfettamente funzionanti ma ripeto possono essere gestiti soltanto con comandi originali per cui molto meglio il classico Therrmotop per la semplicità costruttiva e per la gestione analogica che meglio si presta al mkontaggio sui nostri mezzi, la potenza erogata è la stessa e le prestazioni simili. Un saluto Enzo
...
Ciao Enzo, come sempre ti confermi il guru del thermotop   laugh
Cercando un pò su internet ho visto che il protocollo w-bus si basa sul protocollo k-line, che è un protocollo seriale che utilizza un solo cavo sia per inviare che per ricevere comandi. Tramite un chip (L9637D) si può convertire in seriale standard con le due linee (TX e RX) e leggere da microcontrollori come Arduino. Qualcuno ha decodificato

quasi tutti i comandi 

 riuscendo sia a comandare accensione/spegnimento che a leggere alcuni dati diagnostici.

Qui il video



Certo sarebbe bello smanettarci un po` però ho un furgone da allestire ed è ormai quasi estate, quindi forse conviene rimandare a settembre. Per curiosità tu dove abiti?

Tu consigli di puntare su una vecchia versione di TT? Quale?
Avevo letto da qualche parte che pure alcuni webasto limitano il tempo di accensione a 60 o 120 minuti, ne sai qualcosa?

 
SostaGruppiCompagniItaliaEsteroMarchiMeccanicaCellulaAccessoriEventiLeggiComportamentiDisabiliIn camper perAltro CamperAltroExtra Attivi
Argomenti recenti dal forum
Accessori
Stabilizzatore tensione 12 Volt DC
Ciao a tutti, per questioni di comodità ho questa situazione : batterie al litio da 140Ah ...
Karbon17
Ieri alle: 20:40
Accessori
Perplessità collegamento Stacca Batteria
Ciao a tutti. Penso di aver letto tutti i post riguardanti lo stacca batterie presenti sul...
Tiberius
Ieri alle: 17:43
Cellula abitativa
Pompa dell'acqua in funzione quando scarico acqua
Buongiorno a tutti, sul mio Carthago ho il sistema di scarico dell'acqua chiara costituito...
The monk
Ieri alle: 15:24
Accessori
Cestello gancio traino
Buongiorno a tutti, Qualcuno saprebbe consigliarmi un cestello da gancio traino che (quan...
Anna b
Ieri alle: 10:38
Accessori
Plafoniera mansarda Elnagh Baron 48
non riesco a cambiare la lampadina anche dopo avere estratto il faretto: Elnagh Baron 48. ...
pino1957
Ieri alle: 10:26
Accessori
Ventole raffreddamento frigo dometic
Ciao a tutti! Vorrei fare una domanda che sarà già stata fatta 1000 volte. Ho un dometic 4...
Alessio 83
Ieri alle: 07:57
Cellula abitativa
Help codice autoradio
Ciao a tutta la comunity, non riesco a ricavare il codice della mia radio Grundig. Ho prov...
Fra123
05/04/26 - 23:56
Viaggi all'estero
Multa in Slovenia - attenti a dove la fate ...
Salve a tutti, riporto qui questo episodio che mi è capitato giovedì mattina in Slovenia, ...
girellik
04/04/26 - 20:51
Cellula abitativa
1 pannello 2 regolatori 1 batteria
Si può fare montando i regolatori in parallelo? ......
ligurt
04/04/26 - 20:28
Viaggi in Italia
Sosta a Bergamo
Ciao mi consigliate una sosta a Bergamo? L'ideale sarebbe un parcheggio o area sosta con b...
gianninotopo
04/04/26 - 20:17
Aree di sosta e campeggi
Campeggio o AA per settimana di giugno
Buongiorno a tutti. Chiedo consigli per un campeggio senza troppe pretese o un area attre...
Omar73
04/04/26 - 18:08
Altro sui camper
Grande indecisione su nuovo mezzo...
Buongiorno a tutti, chiedo l'aiuto di chi abbia avuto lo stesso dilemma. Sto considerando ...
franci700
04/04/26 - 17:32
167k Facebook
343k Instagram
42,6k TikTok
73,3k Youtube
CamperOnLine - Copyright © 1998-2026 - P.Iva 06953990014
Informativa privacy
Loading...

Accedi

Recupera Password
Nuovo utente

Vuoi eliminare il messaggio?

Sottoscrizione

Anteprima

PREFERENZA

Il messaggio è in fase di inserimento.

loading

CamperOnLine

Buongiorno gentile utente,

da oltre 20 anni Camperonline offre gratuitamente tutti i suoi servizi
grazie agli inserzionisti che ci hanno dato la loro fiducia, permettici di continuare il nostro lavoro disattivando il blocco delle pubblicità.

Grazie della collaborazione.

Azione eseguita con successo

Azione Fallita

Condividi

Condividi questa pagina con:

O copia il link