In risposta al messaggio di Roberto66 del 08/01/2023 alle 18:45:20Normalmente é stampato sulla centralina stessa,
mi unisco a questa discussione , come faccio a capire marca e modello della mia centralina del CI Riviera 164 del 2006 ? (e avere lo schema?) Grazie Roberto
In risposta al messaggio di motociclista12 del 08/01/2023 alle 18:55:36Provo a smontarla, penso sia un nuova elettronica.
Normalmente é stampato sulla centralina stessa, ciao
In risposta al messaggio di Roberto66 del 08/01/2023 alle 21:32:06Sulla Nordelettronica non recente (senza jumper di modifica per dc-dc) deve essere materialmente interrotta la pista che alimenta la bobina del relè. Impensabile quello che avevi in mente. A qualcuno tagliare la pista con un cutter potrebbe sembrare una cosa ardita ma è il sistema più semplice (se non si ha mezzo ancora in garanzia), si può aggiungere un interruttore per ripristinare funzionamento originale oppure fare un ponte di stagno per ripristinare (eventualmente) la pista tagliata.
Provo a smontarla, penso sia un nuova elettronica. Se riesco verifico la portata del relè parallelatore. oppure utilizzo la sua uscita per commutare un altro e gestire il DC DC
In risposta al messaggio di gduca del 08/01/2023 alle 22:11:25E se invece intercettassi il filo collegato all' uscita dello stesso per creare una commutazione tramite rele' aggiuntivo ?
Sulla Nordelettronica non recente (senza jumper di modifica per dc-dc) deve essere materialmente interrotta la pista che alimenta la bobina del relè. Impensabile quello che avevi in mente. A qualcuno tagliare la pistacon un cutter potrebbe sembrare una cosa ardita ma è il sistema più semplice (se non si ha mezzo ancora in garanzia), si può aggiungere un interruttore per ripristinare funzionamento originale oppure fare un ponte di stagno per ripristinare (eventualmente) la pista tagliata.
In risposta al messaggio di Roberto66 del 09/01/2023 alle 09:54:38Il tuo problema é quello di non mettere mai in comunicazione batteria motore con quella Litio. Finché c'è un relè sulla centralina questo avverrà. Se fai altre modifiche perdi il frigo. Io ci ho perso giorni e giorni a studiare. Se poi vuoi sentirti dire quello che più ti piace o ti fa comodo.... Fai!
E se invece intercettassi il filo collegato all' uscita dello stesso per creare una commutazione tramite rele' aggiuntivo ? In pratica , a motore acceso la tensione che di norma entra come carica nelle BS pilota un rele'che collega l' Orion (collegato come nel manuale ovvero positivo da BM) lo stesso funge anche da Enable all Orion tramite ingresso dedicato. A motore spento si ripristina il passaggio e quindi anche la ricarica da 220 . Cosa ne pensi ?
In risposta al messaggio di gduca del 09/01/2023 alle 12:07:35Non ho batteria Litio ma due AGM .
Il tuo problema é quello di non mettere mai in comunicazione batteria motore con quella Litio. Finché c'è un relè sulla centralina questo avverrà. Se fai altre modifiche perdi il frigo. Io ci ho perso giorni e giorni a studiare. Se poi vuoi sentirti dire quello che più ti piace o ti fa comodo.... Fai!
In risposta al messaggio di Roberto66 del 09/01/2023 alle 13:28:47Il segnale D+ lo prendi dal connettore dedicato sulla centraluna Nordelettronica. Altrimenti hai a disposizione un segnale D- sul montante dx della porta, in basso sotto cinture sicurezza. La tecnologia AGM non va certamente in conflitto con la batteria motore, tuttavia io ti consiglio lo stesso di escludere relè parallelatore perché vanifuchetesti in buona parte il lavoro del Dcdc e poi sei già pronto se vorrai passare alla Litio
Non ho batteria Litio ma due AGM . Ho gia' fatto la modifica frigo con cablaggio e rele' dedicati , avendo comprato il Dc DC sto cercando aiuto per insallarlo. Se hai pazienza nel seguirmi ti ringrazio. Il rele' sulla centralinaquante funzioni svolge ? Essendoci un filo solo presumo che a motore acceso devi la tensione alternatore , con 220 collgata sullo stesso filo mandi la ricarica da centralina. (e' corretto ?) Qualcuno proponeva di intercettare il cavo alternatore che va alla centralina e quindi di far passare corrente e tensione dell' orion li. il Rele' sopporterà 20 30 A ? Magari stasera faccio uno schema
In risposta al messaggio di gduca del 09/01/2023 alle 13:37:40Premesso che devo individuare il modello esatto di centralina (posto una foto di quella che gli somiglia)
Il segnale D+ lo prendi dal connettore dedicato sulla centraluna Nordelettronica. Altrimenti hai a disposizione un segnale D- sul montante dx della porta, in basso sotto cinture sicurezza. La tecnologia AGM non va certamentein conflitto con la batteria motore, tuttavia io ti consiglio lo stesso di escludere relè parallelatore perché vanifuchetesti in buona parte il lavoro del Dcdc e poi sei già pronto se vorrai passare alla Litio
In risposta al messaggio di Roberto66 del 09/01/2023 alle 20:21:49E' passato del tempo da quando feci quel disegno. In seguito ho dovuto fare modifiche perchè mi accorgevo che qualcosa non andava come doveva: ad esempio il frigo rimaneva collegato con la batteria motore, così io immettevo 40Amp col DCDC ma di fatto ne entravano meno di 30 in batteria perchè il frigorifero sottraeva Amp dalla batteria servizi. Poi avevo messo dei relè che però non avevano tenuto conto di un ritardo di mezzo secondo sul segnale D+ che mi spegneva la centralina generale del mezzo quando mettevo in moto. per risolvere avevo messo un relè temporizzato. Alla fine era diventata una cosa che non mi lasciava tranquillo perchè c'erano due relè che dovevano lavorare in tandem. Credimi il lavoro MOLTO ma MOLTO più semplice e VELOCE sulla Nordelettronica è interrompere la pista o togliere fisicamente il relè se non è saldato alla scheda. Non ho gli schemi della tua centralina ma nel tempo le Nordelettronica sono rimaste più o meno le stesse quindi sono sicuro che con la modifica che ti suggerisco stai tranquillo: il frigo in viaggio pesca dalla batteria motore e se metti un DC-DC tutti gli Amp finiscono direttamente nella batteria dei servizi. Ci ho perso troppo tempo prima di trovare la quadra... fidati !!
Premesso che devo individuare il modello esatto di centralina (posto una foto di quella che gli somiglia) Ripropongo anche lo schema che hai inserito in precedenza. Ti domando : ti domando : perche' non posso realizzareil circuito di sinistra ? Eventualmente inserendo un rele con un NO ed un NC per fare arrivare alle BS la carica dall orion quando motore in moto e da centralina quando spento ? In che modo il rele' parallelatore collega la BM considerando che a motore spento con 220 VAC la BM non si ricarica ? Le BS sono collegate con questo morsetto , il centrale positivo rosso sottile presenta una tensione solo con motore acceso o con centralina a 220VAC. Se andassi a gestire interrompendolo con il relè sopra menzionato) tramite NC collegamento originale e tramite NO tensione da Orion in che modo il sistema sentirebbe la BM ? spero di essere stato esaustivo. Grazie ancora Roberto
In risposta al messaggio di gduca del 09/01/2023 alle 21:37:05Grazie , ma se interrompo il relè la ricarica a 220 funziona ancora ?
E' passato del tempo da quando feci quel disegno. In seguito ho dovuto fare modifiche perchè mi accorgevo che qualcosa non andava come doveva: ad esempio il frigo rimaneva collegato con la batteria motore, così io immettevo40Amp col DCDC ma di fatto ne entravano meno di 30 in batteria perchè il frigorifero sottraeva Amp dalla batteria servizi. Poi avevo messo dei relè che però non avevano tenuto conto di un ritardo di mezzo secondo sul segnale D+ che mi spegneva la centralina generale del mezzo quando mettevo in moto. per risolvere avevo messo un relè temporizzato. Alla fine era diventata una cosa che non mi lasciava tranquillo perchè c'erano due relè che dovevano lavorare in tandem. Credimi il lavoro MOLTO ma MOLTO più semplice e VELOCE sulla Nordelettronica è interrompere la pista o togliere fisicamente il relè se non è saldato alla scheda. Non ho gli schemi della tua centralina ma nel tempo le Nordelettronica sono rimaste più o meno le stesse quindi sono sicuro che con la modifica che ti suggerisco stai tranquillo: il frigo in viaggio pesca dalla batteria motore e se metti un DC-DC tutti gli Amp finiscono direttamente nella batteria dei servizi. Ci ho perso troppo tempo prima di trovare la quadra... fidati !!
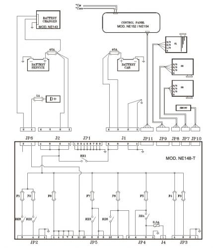
In risposta al messaggio di gduca del 09/01/2023 alle 21:37:05Mi sono procurato il manuale della centralina , incluso schemi elettrici.
E' passato del tempo da quando feci quel disegno. In seguito ho dovuto fare modifiche perchè mi accorgevo che qualcosa non andava come doveva: ad esempio il frigo rimaneva collegato con la batteria motore, così io immettevo40Amp col DCDC ma di fatto ne entravano meno di 30 in batteria perchè il frigorifero sottraeva Amp dalla batteria servizi. Poi avevo messo dei relè che però non avevano tenuto conto di un ritardo di mezzo secondo sul segnale D+ che mi spegneva la centralina generale del mezzo quando mettevo in moto. per risolvere avevo messo un relè temporizzato. Alla fine era diventata una cosa che non mi lasciava tranquillo perchè c'erano due relè che dovevano lavorare in tandem. Credimi il lavoro MOLTO ma MOLTO più semplice e VELOCE sulla Nordelettronica è interrompere la pista o togliere fisicamente il relè se non è saldato alla scheda. Non ho gli schemi della tua centralina ma nel tempo le Nordelettronica sono rimaste più o meno le stesse quindi sono sicuro che con la modifica che ti suggerisco stai tranquillo: il frigo in viaggio pesca dalla batteria motore e se metti un DC-DC tutti gli Amp finiscono direttamente nella batteria dei servizi. Ci ho perso troppo tempo prima di trovare la quadra... fidati !!

In risposta al messaggio di Roberto66 del 23/01/2023 alle 20:47:38In quella centralina il collegamento della BM ha 3 funzioni:
Ho rintracciato il manuale della centralina , purtroppo il jumper J5 che disabilita il relè non è presente . Come fare per non usare un sistema invasivo ? gduca consiglia il taglio pista , un tecnico di rimuovere il relè. Ma se intercetto i due cavi che escono da J2 e vanno alla batteria ? taglio i fili ? tolgo i pin ? altre soluzioni ?
In risposta al messaggio di Subalpino del 23/01/2023 alle 21:05:03
In quella centralina il collegamento della BM ha 3 funzioni: - carica della BS in viaggio - carica della BM in sosta - misura della tensione della BM Dissaldando il rele grosso o tagliando il ponticello elimini solo la funzione 1 che è quella che serve a te.
Quale ponticello ? In risposta al messaggio di Roberto66 del 23/01/2023 alle 21:08:07intendevo la pista.
Quale ponticello ?
In risposta al messaggio di Roberto66 del 23/01/2023 alle 20:47:38Al di là del Nick-name il mio nome è Fabrizio.
Ho rintracciato il manuale della centralina , purtroppo il jumper J5 che disabilita il relè non è presente . Come fare per non usare un sistema invasivo ? gduca consiglia il taglio pista , un tecnico di rimuovere il relè. Ma se intercetto i due cavi che escono da J2 e vanno alla batteria ? taglio i fili ? tolgo i pin ? altre soluzioni ?