CamperOnLine
  • Camper
    • Camper usati
    • Camper nuovi
    • Produttori
    • Listino
    • Cataloghi
    • Concessionari e rete vendita
    • Noleggio
    • Van
    • Caravan
    • Fiere
    • Rimessaggi
    • Le prove di CamperOnLine
    • Provati da voi
    • Primo acquisto
    • Area professionisti
  • Accessori
    • Accessori e Prodotti
    • Camping Sport Magenta accessori
    • Produttori
    • Antenne TV
    • Ammortizzatori
    • GPS
    • Pneumatici
    • Rimorchi
    • Provati da Voi
    • Fai da te
  • Viaggi
    • Diari di viaggi in camper
    • Eventi
    • Foto
    • Check list
    • Traghetti
    • Trasporti
  • Sosta
    • Cerca Strutture
    • Sosta
    • Aree sosta camper
    • Campeggi
    • Agriturismi con sosta camper
    • App Camperonline App
    • 10 Consigli utili per la sosta
    • Area strutture
  • Forum
    • Tutti i Forum
    • Sosta
    • Gruppi
    • Compagni
    • Italia
    • Estero
    • Marchi
    • Meccanica
    • Cellula
    • Accessori
    • Eventi
    • Leggi
    • Comportamenti
    • Disabili
    • In camper per
    • Altro Camper
    • Altro
    • Extra
    • FAQ
    • Regolamento
    • Attivi
    • Preferiti
    • Cerca
  • Community
    • COL
    • CamperOnFest
    • Convenzioni Convenzioni
    • Amici
    • Furti
    • Informativa Privacy
    • Lavoro
  • COL
    • News
    • Newsletter
    • Pubblicità
    • Contatto
    • Ora
    • RSS RSS
    • Video
    • Facebook
    • Instagram
  • Magazine
  • Italiano
    • Bienvenue
    • Welcome
    • Willkommen
  • Accedi
CamperOnLine
Camping Sport Magenta
  1. Forum
  2. Tecnica
  3. Cellula abitativa
Galleria

Stufa Truma Combi anno 2000/2001 su Laika 5L G

Rispondi
Cerca
SostaGruppiCompagniItaliaEsteroMarchiMeccanicaCellulaAccessoriEventiLeggiComportamentiDisabiliIn camper perAltro CamperAltroExtra Attivi
1 20 9
8
Rob55go
Rob55go
10/10/2017 36
Rispondi Abuso
Inserito il 21/02/2018 alle: 22:57:32
Buongiorno a tutti,
vorrei sapere se capita a qualcuno che la stufa parta a manetta per poi fermarsi dopo circa 30/45 minuti in attesa di raffreddarsi e non scaldare il mezzo oltre i 18/19 gradi nonostante i suoi 6.000 kcal; mi hanno sostituito il boiler l'atr'anno ma senza combinare niente di positivo ed adesso forse devo sostituire la centralina, forse scubidu ne sa qualcosa? Quanto costa una TRUMA Combi nuova dalle vs.parti? domani vado ad informarmi dalle mie.
Un saluto a tutti e grazie anticipate.
roberto
un saluto dal nord est
14
snakebiker
snakebiker
04/10/2011 546
Rispondi Abuso
Inserito il 22/02/2018 alle: 08:39:44
In risposta al messaggio di Rob55go del 21/02/2018 alle 22:57:32

Buongiorno a tutti, vorrei sapere se capita a qualcuno che la stufa parta a manetta per poi fermarsi dopo circa 30/45 minuti in attesa di raffreddarsi e non scaldare il mezzo oltre i 18/19 gradi nonostante i suoi 6.000
kcal; mi hanno sostituito il boiler l'atr'anno ma senza combinare niente di positivo ed adesso forse devo sostituire la centralina, forse scubidu ne sa qualcosa? Quanto costa una TRUMA Combi nuova dalle vs.parti? domani vado ad informarmi dalle mie. Un saluto a tutti e grazie anticipate. roberto un saluto dal nord est
...
Eccomi. Stesso tuo problema che mi sta facendo impazzire da mesi. Ho scoperto sulla mia che, se quando di ferma, tiro acqua calda, riparte. L'acqua però me la fa a 90 gradi. Quindi si ferma perchè è andata in sovratemperatura ed è intervenuto il termostato dei 90 che ferma i bruciatoi. Due giorni fa l'ho tirata fuori e portata in un centro truma. staremo a vedere cosa sia.
 
alexia76
alexia76
-
Rispondi Abuso
Inserito il 22/02/2018 alle: 09:04:17
Ha un sensore di temperatura sul lato la truma di quegli anni.... ed in giro vendono i ricambi, si trovano facilmente. Presumo ci sia un motivo.
14
snakebiker
snakebiker
04/10/2011 546
Rispondi Abuso
Inserito il 22/02/2018 alle: 10:04:03
In risposta al messaggio di alexia76 del 22/02/2018 alle 09:04:17

Ha un sensore di temperatura sul lato la truma di quegli anni.... ed in giro vendono i ricambi, si trovano facilmente. Presumo ci sia un motivo.
Lo so ma in funzione solo boiler, rispetta tutte le temp dell'acqua quindi sensore acqua escluso.
20
scubidu
scubidu
rating

16/02/2006 3842
Rispondi Abuso
Inserito il 22/02/2018 alle: 15:11:20
In risposta al messaggio di Rob55go del 21/02/2018 alle 22:57:32

Buongiorno a tutti, vorrei sapere se capita a qualcuno che la stufa parta a manetta per poi fermarsi dopo circa 30/45 minuti in attesa di raffreddarsi e non scaldare il mezzo oltre i 18/19 gradi nonostante i suoi 6.000
kcal; mi hanno sostituito il boiler l'atr'anno ma senza combinare niente di positivo ed adesso forse devo sostituire la centralina, forse scubidu ne sa qualcosa? Quanto costa una TRUMA Combi nuova dalle vs.parti? domani vado ad informarmi dalle mie. Un saluto a tutti e grazie anticipate. roberto un saluto dal nord est
...
Non è proprio il.mio settore    .
e  già un Po che  indirettamente  seguo
un altro post con problemi simili.

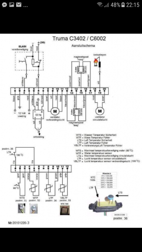
nel combi    secondo me ci sono altri 2 sensori
oltre a quello del termostato ambiente.

 Uno che modula la velocità della ventola
in  base alla temperatura dell.aria in uscita 
 e uno di Max   che interviene  quando l.aria
e a 90 gradi.
 nel caso  il sensore che modula non  funzioni
 continuerebbe a girare al minimo  
tranne quando interviene  quello di Max
 per raffreddarla.
il sensore  lo trovi in posizione 36
Nell.esploso
 
Luglio 2022: Alsazia, Lorena e Normandia
Luglio 2022: Alsazia, Lorena e Normandia
Finlandia in camper
Finlandia in camper
Viitasaari, il comune dei 630 laghi
Viitasaari, il comune dei 630 laghi
Viaggio in camper 2025 nel Perigord
Viaggio in camper 2025 nel Perigord
Alla scoperta della Polonia, in camper
Alla scoperta della Polonia, in camper
Previous Next
14
snakebiker
snakebiker
04/10/2011 546
Rispondi Abuso
Inserito il 22/02/2018 alle: 15:13:41
Infatti. È quello su cui mi concentrerò io. Spero tanto sia quello
20
scubidu
scubidu
rating

16/02/2006 3842
Rispondi Abuso
Inserito il 22/02/2018 alle: 15:19:14
Screenshot_20180118-221526.pngScreenshot_20180222-144346.pngScreenshot_20180222-144117.png

Modificato da scubidu il 22/02/2018 alle 15:27:44
20
scubidu
scubidu
rating

16/02/2006 3842
Rispondi Abuso
Inserito il 22/02/2018 alle: 15:32:54
Tra il contatto  8 e il contatto 10
Ce la tabella    dei valori di riferimento
in base alla temperatura
8
Rob55go
Rob55go
10/10/2017 36
Rispondi Abuso
Inserito il 22/02/2018 alle: 22:04:59
In risposta al messaggio di scubidu del 22/02/2018 alle 15:32:54

Tra il contatto  8 e il contatto 10 Ce la tabella    dei valori di riferimento in base alla temperatura
un saluto a tutti
e grazie per la risposta: oggi ho provato anche io, dietro consiglio di un amico, ad accendere la stufa e poi quando si è bloccata ho fatto correre l'acqua ed ha ripreso a funzionare la stufa.
ciao Paolo (scubidu) il frigorifero va' che è una meraviglia grazie alla tua scheda
ho trovato un tecnico che forse nei prossimi giorni mi darà una mano ad aggiustare la stufa
saluti rinnovati e grazie per i Vs. interventi
un saluto dal nord est
8
Rob55go
Rob55go
10/10/2017 36
Rispondi Abuso
Inserito il 22/02/2018 alle: 22:07:22
In risposta al messaggio di alexia76 del 22/02/2018 alle 09:04:17

Ha un sensore di temperatura sul lato la truma di quegli anni.... ed in giro vendono i ricambi, si trovano facilmente. Presumo ci sia un motivo.
ciao, mi sapresti dove si trova il centro Truma: io abito all'estremo Nord Est dell'Italia e qui ce ne vuole per trovare qualcosa del genere
grazie per la risposta
 
un saluto dal nord est
SostaGruppiCompagniItaliaEsteroMarchiMeccanicaCellulaAccessoriEventiLeggiComportamentiDisabiliIn camper perAltro CamperAltroExtra Attivi
Argomenti recenti dal forum
Viaggi all'estero
Da Roma a marrakech in solitaria in economia
Ciao, vi spiego la situazione: mia moglie ha ferie dal 10 agosto al 8 settembre; io avrei ...
gianninotopo
Ieri alle: 22:04
Accessori
Passaggio a Litio e Batteria LiFePo4 DIY
Ciao a tutti apro questo thread per condividere qualche lavoretto e perchè avrò bisogno di...
ciberbastard
Ieri alle: 21:47
Viaggi in Italia
Destinazione Castiglione della Pescaia (da Monza)
Egregi, buongiorno, abbiamo prenotato una decina di giorni a Castiglione della Pescaia ad ...
CaroladeMondini
Ieri alle: 18:45
Cellula abitativa
Letto basculante: aria fredda la notte
Ciao, ho dormito per la prima volta per due volte sul basculante del nostro nuovo MH (ITI...
sicce
Ieri alle: 18:33
Cellula abitativa
lavaggio giusto
un saluto a tutti vorrei chiedervi come evitare che dopo ogni lavaggio si formi immancabil...
ciotta
Ieri alle: 18:03
Accessori
Aiuto NDS power service gold m30
Buonasera, cerco un aiuto da qualcuno che conosce questo aggieggio. L’ho comprato usato pe...
Trippuma
Ieri alle: 17:58
Accessori
Un parere sulla scelta del frigo a compressore
Buongiorno. Ho il frigo trivalente Dometic RM7361 del 2004 che per la prima volta mi da de...
bolsenior
Ieri alle: 17:11
Meccanica
AGGIORNAMENTO AL BODY COMPUTER
salve a tutti, qualche collega camperista, saprebbe indicarmi come aggiornare il body (in ...
Azzurro69
Ieri alle: 14:53
Accessori
Carrello porta moto Amplo
Salve, sto valutando di prendere un carrello porta moto per poter trasportare il mio scoot...
Fausto Verona
Ieri alle: 12:08
Aree di sosta e campeggi
Finale Ligure - area camper Caprazoppa
Qualcuno ha per favore aggiornamenti su quest'area camper? Ho letto che a gennaio 2026 e' ...
mavalle
Ieri alle: 12:02
Viaggi all'estero
Spedizione del VAN a Shanghai
Ciao a tutti, l'anno prossimo vorrei spedire il mio VAN a Shanghai e poi tornare via stra...
pietro lmc
Ieri alle: 11:20
Meccanica
Pressione Pneumatici Iveco Turbo Daily 35.12
Salve, Ho da poco cambiato i pneumatici (Barum 4 stagioni) al mio vecchietto Iveco turbo D...
Mondello75
17/05/26 - 21:05
168k Facebook
343k Instagram
42,6k TikTok
73,6K Youtube
CamperOnLine - Copyright © 1998-2026 - P.Iva 06953990014
Informativa privacy
Loading...

Accedi

Recupera Password
Nuovo utente

Vuoi eliminare il messaggio?

Sottoscrizione

Anteprima

PREFERENZA

Il messaggio è in fase di inserimento.

loading

CamperOnLine

Buongiorno gentile utente,

da oltre 20 anni Camperonline offre gratuitamente tutti i suoi servizi
grazie agli inserzionisti che ci hanno dato la loro fiducia, permettici di continuare il nostro lavoro disattivando il blocco delle pubblicità.

Grazie della collaborazione.

Azione eseguita con successo

Azione Fallita

Condividi

Condividi questa pagina con:

O copia il link