CamperOnLine
  • Camper
    • Camper usati
    • Camper nuovi
    • Produttori
    • Listino
    • Cataloghi
    • Concessionari e rete vendita
    • Noleggio
    • Van
    • Caravan
    • Fiere
    • Rimessaggi
    • Le prove di CamperOnLine
    • Provati da voi
    • Primo acquisto
    • Area professionisti
  • Accessori
    • Accessori e Prodotti
    • Camping Sport Magenta accessori
    • Produttori
    • Antenne TV
    • Ammortizzatori
    • GPS
    • Pneumatici
    • Rimorchi
    • Provati da Voi
    • Fai da te
  • Viaggi
    • Diari di viaggi in camper
    • Eventi
    • Foto
    • Check list
    • Traghetti
    • Trasporti
  • Sosta
    • Cerca Strutture
    • Sosta
    • Aree sosta camper
    • Campeggi
    • Agriturismi con sosta camper
    • App Camperonline App
    • 10 Consigli utili per la sosta
    • Area strutture
  • Forum
    • Tutti i Forum
    • Sosta
    • Gruppi
    • Compagni
    • Italia
    • Estero
    • Marchi
    • Meccanica
    • Cellula
    • Accessori
    • Eventi
    • Leggi
    • Comportamenti
    • Disabili
    • In camper per
    • Altro Camper
    • Altro
    • Extra
    • FAQ
    • Regolamento
    • Attivi
    • Preferiti
    • Cerca
  • Community
    • COL
    • CamperOnFest
    • Convenzioni Convenzioni
    • Amici
    • Furti
    • Informativa Privacy
    • Lavoro
  • COL
    • News
    • Newsletter
    • Pubblicità
    • Contatto
    • Ora
    • RSS RSS
    • Video
    • Facebook
    • Instagram
  • Magazine
  • Italiano
    • Bienvenue
    • Welcome
    • Willkommen
  • Accedi
CamperOnLine
Camping Sport Magenta
  1. Forum
  2. Tecnica
  3. Accessori
Galleria

Diodo SI diodo NO su impianto fotovoltaico

Rispondi
Cerca
Berger Camping
SostaGruppiCompagniItaliaEsteroMarchiMeccanicaCellulaAccessoriEventiLeggiComportamentiDisabiliIn camper perAltro CamperAltroExtra Attivi
2 20 21
6
Szopen
Szopen
rating

06/09/2019 6049
Rispondi Abuso
Inserito il 27/03/2023 alle: 22:39:22
In risposta al messaggio di Giuliopgn del 27/03/2023 alle 21:45:37

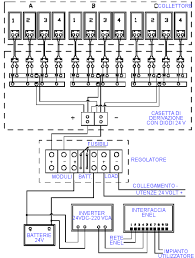
P. S. Anche nella relazione dei VV. FF postata da Giulio sono presenti i diodi di blocco, a pag. 16 nel primo schema in alto sono chiaramente raffigurati sulla connessione positiva in basso dei pannelli parallelati e descritti
come: CASETTA DI DERIVAZIONE CON DIODI 24V. Faccio fatica a leggere uno schema elettrico così esposto, a me sembra uno schema funzionale (sicuro che intendessero diodi di blocco e non di bypass?), senza togliere nulla al lavoro dei VV.FF. che devono spegnere gli incendi, spetterebbe ai progettisti evitarli, ma nulla si può fare se un operatore si dimentica di stringere bene un morsetto.
...
Questa è la stessa immagine tratta dal sito energia360.org tramite ricerca Google, non è per fare pubblicità a qualcuno, non me ne frega una mazza.

Non capisco chi ha copiato da chi è poco importa, interessante però é il fatto di prevedere dei diodi prima dei fusibili. 

image(4759).png

È vero che lo schema è poco chiaro però anche fossero diodi di by-pass, in caso di guasto del primo pannello o della prima stringa di esso l'ultimo diodo assume comunque la funzionalità di blocco. 

Ciro. 
nomade analogico e fanciulla all'imbrunire. Non ho nulla da vendere nè consigli da dare, solo qualche piccolo suggerimento da prendere con le pinze, possibilmente, amperometriche. Buoni Km a tutti e......... rammentate sempre che....... TESTAR NON NUOCE!
SostaGruppiCompagniItaliaEsteroMarchiMeccanicaCellulaAccessoriEventiLeggiComportamentiDisabiliIn camper perAltro CamperAltroExtra Attivi
Argomenti recenti dal forum
Viaggi all'estero
Multa in Slovenia - attenti a dove la fate ...
Salve a tutti, riporto qui questo episodio che mi è capitato giovedì mattina in Slovenia, ...
girellik
Ieri alle: 20:51
Cellula abitativa
1 pannello 2 regolatori 1 batteria
Si può fare montando i regolatori in parallelo? ......
ligurt
Ieri alle: 20:28
Viaggi in Italia
Sosta bergamo
Ciao mi consigliate una sosta a Bergamo? L'ideale sarebbe un parcheggio o area sosta con b...
gianninotopo
Ieri alle: 20:17
Aree di sosta e campeggi
Campeggio o AA per settimana di giugno
Buongiorno a tutti. Chiedo consigli per un campeggio senza troppe pretese o un area attre...
Omar73
Ieri alle: 18:08
Altro sui camper
Grande indecisione su nuovo mezzo ...
Buongiorno a tutti, chiedo l'aiuto di chi abbia avuto lo stesso dilemma. Sto considerando ...
franci700
Ieri alle: 17:32
Cellula abitativa
Problema con letto basculante elettrico
Buongiorno, ho il letto basculante della dinette lippert con i comandi come da foto, no ch...
Davy
Ieri alle: 12:09
Accessori
Problema stufa Trauma C 6002 - cambio miscelatore
Buongiorno a tutti, premetto: mi trovo in area di sosta giusto nel weekend di Pasqua e son...
Bubetto20
Ieri alle: 10:17
Altro non sui camper
Auguri di Buona Pasqua!
Lo Staff e il Team di Moderazione di Camperonline.it augurano Buona Pasqua e felici viaggi...
Team di Mode...
Ieri alle: 09:28
Altro non sui camper
La connessione non è privata Gli attaccanti potre
mi appare : La connessione non è privata Gli attaccanti potrebbero provare a impossessar...
salito
Ieri alle: 08:31
Accessori
Victron Orion TR CC CC Smart
Ciao a tutti sono nuovo scusate eventuali errori. SITUAZIONE BM al piombo 100Ah BS al lit...
danbag
Ieri alle: 08:29
Marchi
Laika ecovip 3l doppio serbatoio acqua comunicante
Buonasera a tutti, sono un nuovo camperista e da poco ho acquistato un laika ecovip 3 l de...
Alex86rm
Ieri alle: 00:05
Cellula abitativa
Mobilvetta Driver 60g - pareti cellula?
Buongiorno a tutti, domani vado a vedere un mobilvetta top driver 60g del 2001 apparenteme...
madman82
03/04/26 - 19:14
167k Facebook
343k Instagram
42,6k TikTok
73,3k Youtube
CamperOnLine - Copyright © 1998-2026 - P.Iva 06953990014
Informativa privacy
Loading...

Accedi

Recupera Password
Nuovo utente

Vuoi eliminare il messaggio?

Sottoscrizione

Anteprima

PREFERENZA

Il messaggio è in fase di inserimento.

loading

CamperOnLine

Buongiorno gentile utente,

da oltre 20 anni Camperonline offre gratuitamente tutti i suoi servizi
grazie agli inserzionisti che ci hanno dato la loro fiducia, permettici di continuare il nostro lavoro disattivando il blocco delle pubblicità.

Grazie della collaborazione.

Azione eseguita con successo

Azione Fallita

Condividi

Condividi questa pagina con:

O copia il link