CamperOnLine
  • Camper
    • Camper usati
    • Camper nuovi
    • Produttori
    • Listino
    • Cataloghi
    • Concessionari e rete vendita
    • Noleggio
    • Van
    • Caravan
    • Fiere
    • Rimessaggi
    • Le prove di CamperOnLine
    • Provati da voi
    • Primo acquisto
    • Area professionisti
  • Accessori
    • Accessori e Prodotti
    • Camping Sport Magenta accessori
    • Produttori
    • Antenne TV
    • Ammortizzatori
    • GPS
    • Pneumatici
    • Rimorchi
    • Provati da Voi
    • Fai da te
  • Viaggi
    • Diari di viaggi in camper
    • Eventi
    • Foto
    • Check list
    • Traghetti
    • Trasporti
  • Sosta
    • Cerca Strutture
    • Sosta
    • Aree sosta camper
    • Campeggi
    • Agriturismi con sosta camper
    • App Camperonline App
    • 10 Consigli utili per la sosta
    • Area strutture
  • Forum
    • Tutti i Forum
    • Sosta
    • Gruppi
    • Compagni
    • Italia
    • Estero
    • Marchi
    • Meccanica
    • Cellula
    • Accessori
    • Eventi
    • Leggi
    • Comportamenti
    • Disabili
    • In camper per
    • Altro Camper
    • Altro
    • Extra
    • FAQ
    • Regolamento
    • Attivi
    • Preferiti
    • Cerca
  • Community
    • COL
    • CamperOnFest
    • Convenzioni Convenzioni
    • Amici
    • Furti
    • Informativa Privacy
    • Lavoro
  • COL
    • News
    • Newsletter
    • Pubblicità
    • Contatto
    • Ora
    • RSS RSS
    • Video
    • Facebook
    • Instagram
  • Magazine
  • Italiano
    • Bienvenue
    • Welcome
    • Willkommen
  • Accedi
CamperOnLine
Camping Sport Magenta
  1. Forum
  2. Tecnica
  3. Accessori
Galleria

Controller wi-fi per regolatore solare. Arrivato!

Rispondi
Cerca
Berger Camping
SostaGruppiCompagniItaliaEsteroMarchiMeccanicaCellulaAccessoriEventiLeggiComportamentiDisabiliIn camper perAltro CamperAltroExtra Attivi
10 20 236
21
ezio55
ezio55
30/12/2004 3452
Rispondi Abuso
Inserito il 16/12/2018 alle: 20:58:36
In risposta al messaggio di georgatosat del 16/12/2018 alle 19:47:23

Forse dico una ca...ta ma se scolleghi il caricabatteria dalla centralina e lo colleghi direttamente alla batteria, e la centralina all'uscita load, non ottieni quello che vuoi fare?
Quello che desideravo fare, con il circuito di separazione dalla batteria alla centralina era proteggere la batteria da sovra/sottotensione.
Sembrava funzionasse però è andato in conflitto con la centralina, anche perché la linea, positiva,  che ricarica la batteria e che prende tensione da quest'ultima è una sola.
Devo farmi qualche giornata in giro per vedere se adesso va bene, però da quando ho tolto questa ulteriore protezione e pur collegandomi all'impianto solare che ho in garage ho notato che il sistema non è più andato in protezione.
Lo dico perché prima l'orologio di comando della truma l'avevo trovato per due volte con l'ora sballata, non mi capacitavo di questo, secondo me, è stata la centralina che ha staccato il tutto entrando in sicurezza.
Scollegare il CB dalla centralina non credo sia possibile senza andare a modificare il circuito internamente, ho invece collegato alla centralina il CB della LiFePo4.
Se le protezioni, che già ci sono in centralina e sul CB dedicato, oltre a quelle del regolatore, funzionano, dovrei stare tranquillo, spero…surprise

Saluti.
Ezio55
13
georgatosat
georgatosat
14/05/2013 214
Rispondi Abuso
Inserito il 16/12/2018 alle: 23:26:03
In risposta al messaggio di Hunter85 del 16/12/2018 alle 19:58:29

Si...presumo...ma come scollego il cb della centralina? É tutto stampato/collegato all interno della stessa no? Nella miamvecchia centralina é tutto integrato in un unico scatolotto! Non ho la competenza per farlo immagino... Ma se hai suugerimenti precisi...prego...ascolto
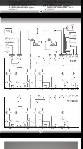
Se riesci a recuperare in rete lo schema della centralina potrebbe essere più semplice, comunque se segui i cavi del caricabatteria fino alla centralina dovresti individuare il positivo da scollegare sulla centralina. Questo ad esempio è lo schema elettrico della mia centralina credo che nel mio caso dovrei scollegare il j2 tra la batteria e la centralina e ricollegarlo alla presa load, il jp6 dovrebbe essere soltanto la presenza di rete quindi non credo importi scollegarlo.Screenshot_20181216-231441_Drive.jpg

Modificato da georgatosat il 16/12/2018 alle 23:58:59
7
Hunter85
Hunter85
15/06/2018 11024
Rispondi Abuso
Inserito il 17/12/2018 alle: 00:25:59
In risposta al messaggio di georgatosat del 16/12/2018 alle 23:26:03

Se riesci a recuperare in rete lo schema della centralina potrebbe essere più semplice, comunque se segui i cavi del caricabatteria fino alla centralina dovresti individuare il positivo da scollegare sulla centralina. Questo
ad esempio è lo schema elettrico della mia centralina credo che nel mio caso dovrei scollegare il j2 tra la batteria e la centralina e ricollegarlo alla presa load, il jp6 dovrebbe essere soltanto la presenza di rete quindi non credo importi scollegarlo.
...
Grazie...domani senz altro te le posto...potremmo continuare nell altra discussione aperta "carichi diretti sul regolatore mppt" o qualcosa del genere??
Intanto, secondo te il regolatore mppt si danneggerebbe se sull uscita load, passasse dal CB corrente "inversa" verso la bs, invece che DALLA bs? 
 
In un mondo dove il male è di casa e ha vinto sempre, Dove regna il capitale, oggi più spietatamente, Riusciranno questo brocco e questo inutile scudiero Al Potere dare scacco e salvare il mondo intero?
13
georgatosat
georgatosat
14/05/2013 214
Rispondi Abuso
Inserito il 17/12/2018 alle: 21:03:53
In risposta al messaggio di Hunter85 del 17/12/2018 alle 00:25:59

Grazie...domani senz altro te le posto...potremmo continuare nell altra discussione aperta carichi diretti sul regolatore mppt o qualcosa del genere?? Intanto, secondo te il regolatore mppt si danneggerebbe se sull uscita load, passasse dal CB corrente inversa verso la bs, invece che DALLA bs?   
In attesa di valutazioni più autorevoli della mia, non risolveresti proteggendo con un diodo e un fusibile tra la presa load e la centralina? 
comunque prima di capire se è fattibile, ti sei accertato su che tipi di carico può supportare l'uscita load?

Modificato da georgatosat il 17/12/2018 alle 21:14:54
Luglio 2022: Alsazia, Lorena e Normandia
Luglio 2022: Alsazia, Lorena e Normandia
Finlandia in camper
Finlandia in camper
Viitasaari, il comune dei 630 laghi
Viitasaari, il comune dei 630 laghi
Viaggio in camper 2025 nel Perigord
Viaggio in camper 2025 nel Perigord
Alla scoperta della Polonia, in camper
Alla scoperta della Polonia, in camper
Previous Next
16
maci71
maci71
25/06/2009 193
Rispondi Abuso
Inserito il 26/12/2018 alle: 12:15:19
In risposta al messaggio di Hunter85 del 13/12/2018 alle 20:10:31

Ciao grazie! Lo proverò senz'altro! Se lo trovo qua . È proprio figo quel regolatore triron! Con l usb anche per i telefoni, comodissimo e il display piu completo...magari la epever ce lo regala se faccioo fare alla compagna un articolo leccac...! scherzo...non lo comprero solo perché l elettronica interna è la stesa ddel mio, ma se l avessi saputo prima....
Ciao, approfitto della vostra discussione per avere un consiglio.
Sono in procinto di acquistare un regolatore di carica nuovo e sono indeciso tra i due modelli epever triron 3210 ed epever tracer 3210. Non riesco a capire le differenze e quindi quale conviene acquistare.
grazie
Max
7
Hunter85
Hunter85
15/06/2018 11024
Rispondi Abuso
Inserito il 26/12/2018 alle: 13:29:29
In risposta al messaggio di maci71 del 26/12/2018 alle 12:15:19

Ciao, approfitto della vostra discussione per avere un consiglio. Sono in procinto di acquistare un regolatore di carica nuovo e sono indeciso tra i due modelli epever triron 3210 ed epever tracer 3210. Non riesco a capire le differenze e quindi quale conviene acquistare. grazie
Ciao io ho il tracer 3210 an. Ti posso dire che i 2 hanno la stessa elettronica e software mppt, ma il triron é piu nuovo. Ha solo la possibilità di scegliere tra vari display e porte di comunicazione...in un sistema modulare, quindi io comprerei il triron.
Comunque il Tracer mi si sta comportando benissimo da 7 mesi continuativi...é rapido nel trovare l mppt quando ci sono ombre e nuvole. E per me visto il costo estremamente competitivo, sono entrambi ottimi su un camper!

Questo é il link del produttore...vedi se ti chiarisci le ideelaugh

https://www.epsolarpv.com/produ...



Puoi scaricare il manuale in inglese di entrambi...
In un mondo dove il male è di casa e ha vinto sempre, Dove regna il capitale, oggi più spietatamente, Riusciranno questo brocco e questo inutile scudiero Al Potere dare scacco e salvare il mondo intero?
7
Hunter85
Hunter85
15/06/2018 11024
Rispondi Abuso
Inserito il 26/12/2018 alle: 13:32:15
In risposta al messaggio di georgatosat del 17/12/2018 alle 21:03:53

In attesa di valutazioni più autorevoli della mia, non risolveresti proteggendo con un diodo e un fusibile tra la presa load e la centralina?  comunque prima di capire se è fattibile, ti sei accertato su che tipi di carico può supportare l'uscita load?
Ciao il produttore raccomanda solo di non collegare a quell uscita l inverter. Poi supporta carichi fino a 30A il mio modello...e ha delle protezione elettroniche da sovraccarico...ma non avrei mai 30 amper sulla centralina, massimo 15...
Un po mi sono dimenticato, un po po le feSte, e non ho postato lo schema...lo farò!
In un mondo dove il male è di casa e ha vinto sempre, Dove regna il capitale, oggi più spietatamente, Riusciranno questo brocco e questo inutile scudiero Al Potere dare scacco e salvare il mondo intero?

Modificato da Hunter85 il 26/12/2018 alle 13:33:29
21
ezio55
ezio55
30/12/2004 3452
Rispondi Abuso
Inserito il 12/01/2019 alle: 14:34:09
Buon giorno a tutti,
finalmente sono riuscito a fare un uscita con il camper, dovevo andare alla Al-Ko per fare l'ingrassaggio alle barre di torsione ed è stata un occasione, per problemi di salute della moglie non ero riuscito riuscito a partire... , per testare la batteria.
Sono partito da Merano alle 8 di giovedì, naturalmente con la Truma accesa, viste le temperature..., la Truma l'ho spenta oggi alle ore 10 quando sono ripartito per tornare a casa.
Verso mezzogiorno di giovedi scorso ho sostato all'Area Sosta di Peschiera, qui, naturalmente ho allacciato il camper alla rete elettrica, questo anche per vedere come, con la continua tensione al CB, si comporta la batteria, tutto OK.
Ieri sono ripartito alla volta di Riva del Garda, dove sono arrivato alle 12 circa, come ben sapete è un Area Sosta senza corrente e, nota di servizio per chi volesse visitare Riva del Garda..., attualmente anche senza acqua, c'è un cartello che avvisa che le tubature improvvisamente si sono ghiacciate e quindi, no acqua...
Ho usato la TV, ieri almeno 6 ore, fatto apposta per consumare, mi sono anche dimenticato la luce di un gavone 24 ore accesa, come dicevo, Truma sempre accesa e luci, che pur essendo a led, qualche cosa consumano.
In area Sosta eravamo 7 camper, uno di questi ieri sera ha acceso il generatore, posizionato esternamente, vicino alla cabina, il rumore dava veramente fastidio, fortunatamente dopo le 11 l'ha spento...
Tensione.jpg
IMG_20190112_080227901.jpgQuesta mattina con molta curiosità vado a vedere dal Display del pannello solare che tensione risulta, il display segnalava 13,3 Volt, stessa tensione che avevo visto ieri pomeriggio, alle 16 circa, una volta che era tramontato il sole.
Che dire, come prima impressione è ottima, adesso bisogna vedere nel tempo come si comporta, continuasse così yes sarei estremamente soddisfatto. cheeky
Saluti.
 
Ezio55
15
giornifelici
giornifelici
rating

31/10/2010 2842
Rispondi Abuso
Inserito il 12/01/2019 alle: 14:44:09
In risposta al messaggio di ezio55 del 12/01/2019 alle 14:34:09

Buon giorno a tutti, finalmente sono riuscito a fare un uscita con il camper, dovevo andare alla Al-Ko per fare l'ingrassaggio alle barre di torsione ed è stata un occasione, per problemi di salute della moglie non ero riuscito
riuscito a partire... , per testare la batteria. Sono partito da Merano alle 8 di giovedì, naturalmente con la Truma accesa, viste le temperature..., la Truma l'ho spenta oggi alle ore 10 quando sono ripartito per tornare a casa. Verso mezzogiorno di giovedi scorso ho sostato all'Area Sosta di Peschiera, qui, naturalmente ho allacciato il camper alla rete elettrica, questo anche per vedere come, con la continua tensione al CB, si comporta la batteria, tutto OK. Ieri sono ripartito alla volta di Riva del Garda, dove sono arrivato alle 12 circa, come ben sapete è un Area Sosta senza corrente e, nota di servizio per chi volesse visitare Riva del Garda..., attualmente anche senza acqua, c'è un cartello che avvisa che le tubature improvvisamente si sono ghiacciate e quindi, no acqua... Ho usato la TV, ieri almeno 6 ore, fatto apposta per consumare, mi sono anche dimenticato la luce di un gavone 24 ore accesa, come dicevo, Truma sempre accesa e luci, che pur essendo a led, qualche cosa consumano. In area Sosta eravamo 7 camper, uno di questi ieri sera ha acceso il generatore, posizionato esternamente, vicino alla cabina, il rumore dava veramente fastidio, fortunatamente dopo le 11 l'ha spento... Questa mattina con molta curiosità vado a vedere dal Display del pannello solare che tensione risulta, il display segnalava 13,3 Volt, stessa tensione che avevo visto ieri pomeriggio, alle 16 circa, una volta che era tramontato il sole. Che dire, come prima impressione è ottima, adesso bisogna vedere nel tempo come si comporta, continuasse così  sarei estremamente soddisfatto. Saluti.  
...
Felicissimo per te e...anche per me!!
 
CarloVa
7
Hunter85
Hunter85
15/06/2018 11024
Rispondi Abuso
Inserito il 12/01/2019 alle: 15:08:25
In risposta al messaggio di ezio55 del 12/01/2019 alle 14:34:09

Buon giorno a tutti, finalmente sono riuscito a fare un uscita con il camper, dovevo andare alla Al-Ko per fare l'ingrassaggio alle barre di torsione ed è stata un occasione, per problemi di salute della moglie non ero riuscito
riuscito a partire... , per testare la batteria. Sono partito da Merano alle 8 di giovedì, naturalmente con la Truma accesa, viste le temperature..., la Truma l'ho spenta oggi alle ore 10 quando sono ripartito per tornare a casa. Verso mezzogiorno di giovedi scorso ho sostato all'Area Sosta di Peschiera, qui, naturalmente ho allacciato il camper alla rete elettrica, questo anche per vedere come, con la continua tensione al CB, si comporta la batteria, tutto OK. Ieri sono ripartito alla volta di Riva del Garda, dove sono arrivato alle 12 circa, come ben sapete è un Area Sosta senza corrente e, nota di servizio per chi volesse visitare Riva del Garda..., attualmente anche senza acqua, c'è un cartello che avvisa che le tubature improvvisamente si sono ghiacciate e quindi, no acqua... Ho usato la TV, ieri almeno 6 ore, fatto apposta per consumare, mi sono anche dimenticato la luce di un gavone 24 ore accesa, come dicevo, Truma sempre accesa e luci, che pur essendo a led, qualche cosa consumano. In area Sosta eravamo 7 camper, uno di questi ieri sera ha acceso il generatore, posizionato esternamente, vicino alla cabina, il rumore dava veramente fastidio, fortunatamente dopo le 11 l'ha spento... Questa mattina con molta curiosità vado a vedere dal Display del pannello solare che tensione risulta, il display segnalava 13,3 Volt, stessa tensione che avevo visto ieri pomeriggio, alle 16 circa, una volta che era tramontato il sole. Che dire, come prima impressione è ottima, adesso bisogna vedere nel tempo come si comporta, continuasse così  sarei estremamente soddisfatto. Saluti.  
...
Insomma 13.3v dopo una notte di truma, luci e 6 ore di tv! A me 190 ah di batterie al piombo con uso simile (7 ore di tv su inverter, 12 ore di ventilazione, varie ore di carica e uso 2 smartphone, luci e pompa) mi passano da 12.9 a 12.5, se tutto questo avviene da dopo che il pannello ha smesso di funzionare ! È io ho la truma 3002 con la ventilazione che consuma moooolto meno della tua immagino. Ottimo! Quando dovrò cambiare batterie speriamo che costino ancora meno le litio! 
In un mondo dove il male è di casa e ha vinto sempre, Dove regna il capitale, oggi più spietatamente, Riusciranno questo brocco e questo inutile scudiero Al Potere dare scacco e salvare il mondo intero?

Modificato da Hunter85 il 12/01/2019 alle 15:18:38
21
ezio55
ezio55
30/12/2004 3452
Rispondi Abuso
Inserito il 12/01/2019 alle: 16:02:04
In risposta al messaggio di giornifelici del 12/01/2019 alle 14:44:09

Felicissimo per te e...anche per me!!  
Si, devo dirti che sono contento, dopo la prima uscita, con quel circuito che avevo messo in più per paura, paura è la parola giusta..., visto il costo della batteria, ed il malfunzionamento..., dovuto però al tipo di collegamento del CB originale con la batteria..., ricordo che avevo usato anche un altro sistema e non andava bene, quindi alcune prove, pratiche..., le ho fatte...yes
Non voglio illudere nessuno e men che meno me stesso, ma se la batteria si comporta cosi, con un minimo di settaggio..., ci siamo laugh
Ezio55
21
ezio55
ezio55
30/12/2004 3452
Rispondi Abuso
Inserito il 12/01/2019 alle: 16:16:08
In risposta al messaggio di Hunter85 del 12/01/2019 alle 15:08:25

Insomma 13.3v dopo una notte di truma, luci e 6 ore di tv! A me 190 ah di batterie al piombo con uso simile (7 ore di tv su inverter, 12 ore di ventilazione, varie ore di carica e uso 2 smartphone, luci e pompa) mi passano
da 12.9 a 12.5, se tutto questo avviene da dopo che il pannello ha smesso di funzionare ! È io ho la truma 3002 con la ventilazione che consuma moooolto meno della tua immagino. Ottimo! Quando dovrò cambiare batterie speriamo che costino ancora meno le litio! 
...
Ciao Hunter85, è un po che non ci si sente.
Come dicevo nell'altro intervento è presto per dire che va tutto bene...
In fondo è la seconda uscita che faccio e solo 24 ore in libera, un pò poco...
Ma la sensazione, ripeto, è ottima.
Ho chiesto a Gabriele di mandarmi i settaggi corretti per tutti i parametri da impostare sul regolatore solare che, avevo settato su "Gel", ma non andava bene...surprise, bisognava settare su "User" e manualmente impostare i valori.
L'ho fatto, ma da Display e non da Wi-Fi, solo su Display sono riuscito, non capisco perchè...
Saluti.
Ezio55
7
Hunter85
Hunter85
15/06/2018 11024
Rispondi Abuso
Inserito il 12/01/2019 alle: 21:21:01
In risposta al messaggio di ezio55 del 12/01/2019 alle 16:16:08

Ciao Hunter85, è un po che non ci si sente. Come dicevo nell'altro intervento è presto per dire che va tutto bene... In fondo è la seconda uscita che faccio e solo 24 ore in libera, un pò poco... Ma la sensazione, ripeto,
è ottima. Ho chiesto a Gabriele di mandarmi i settaggi corretti per tutti i parametri da impostare sul regolatore solare che, avevo settato su Gel, ma non andava bene..., bisognava settare su User e manualmente impostare i valori. L'ho fatto, ma da Display e non da Wi-Fi, solo su Display sono riuscito, non capisco perchè... Saluti.
...
Ciao! Telo dico io perché... Da wifi puoi settare i parametri per" user“ senza problemi .. Però devi mettere "user" prima dal regolatore o dal display remoto... Non so perché, penso sia un bug Dell App, niente di più...
Certo dovrai valutare nel tempo .. Ma un calo di ZERO decimi di volt dopo una notte e un consumo di almeno 30 ah o più immagino, é una buona cosa .. wink
Ripeto le mie piombo da 190ah scendono da 12.9 a 12.5 dopo aver assorbito dai 34 ai 38 ah in 15/16 oreindecision​​​​​​... Tralaltro sto cercando di capire se é un comportamento normale per delle batterie al pb per 190 ah... Ma nessuno me lo ha dettocrying​​​​​​. 

Mi é venuta un po' di nostalgia delle nostre parti a sentire riva del Garda, peschiera(Merano un po' meno... Tedeschi! Scherzolaugh​​​​​​) 
In un mondo dove il male è di casa e ha vinto sempre, Dove regna il capitale, oggi più spietatamente, Riusciranno questo brocco e questo inutile scudiero Al Potere dare scacco e salvare il mondo intero?
21
ezio55
ezio55
30/12/2004 3452
Rispondi Abuso
Inserito il 13/01/2019 alle: 09:32:29
In risposta al messaggio di Hunter85 del 12/01/2019 alle 21:21:01

Ciao! Telo dico io perché... Da wifi puoi settare i parametri per user“ senza problemi .. Però devi mettere user prima dal regolatore o dal display remoto... Non so perché, penso sia un bug Dell App, niente di più...
Certo dovrai valutare nel tempo .. Ma un calo di ZERO decimi di volt dopo una notte e un consumo di almeno 30 ah o più immagino, é una buona cosa ..  Ripeto le mie piombo da 190ah scendono da 12.9 a 12.5 dopo aver assorbito dai 34 ai 38 ah in 15/16 ore​​​​​​... Tralaltro sto cercando di capire se é un comportamento normale per delle batterie al pb per 190 ah... Ma nessuno me lo ha detto​​​​​​.  Mi é venuta un po' di nostalgia delle nostre parti a sentire riva del Garda, peschiera(Merano un po' meno... Tedeschi! Scherzo​​​​​​) 
...
Buon giorno a tutti,
ti ringrazio dell'informazione, il tecnico che supporta la vendita del regolatore non me lo aveva detto, devo scrivergli e capire se, come dici tu è un baco nell'App, o se c'è un altro sistema.
Comunque posso farlo da Display e quindi appena Gabriele mi da il giusto settaggio, devono arrivargli le risposte dai produttori Cinesi, setto i parametri come mi indicano.
Credo che il comportamento delle tue batterie sia normale..., anche se sono AGM, scendono con la tensione fino ad un certo livello abbastanza velocemente e poi meno.
Ma come... crying Merano un po meno..., Tedeschi...
So che ci scherzi, sono di madrelingua Italiana, nativo Meranese, non è che non abbia mai avuto problemi, ma dimmi dove non ce ne sono..., qui si sta bene, è una bella zona, forse un po cara..., scoperta negli ultimi anni anche dagli Italiani che vengono a farci le ferie, per i Mercatini, ma anche fuori stagione quando è più vivibile, non solo luglio/agosto.
Saluti.
Ezio55
7
Hunter85
Hunter85
15/06/2018 11024
Rispondi Abuso
Inserito il 13/01/2019 alle: 10:26:34
In risposta al messaggio di ezio55 del 13/01/2019 alle 09:32:29

Buon giorno a tutti, ti ringrazio dell'informazione, il tecnico che supporta la vendita del regolatore non me lo aveva detto, devo scrivergli e capire se, come dici tu è un baco nell'App, o se c'è un altro sistema. Comunque
posso farlo da Display e quindi appena Gabriele mi da il giusto settaggio, devono arrivargli le risposte dai produttori Cinesi, setto i parametri come mi indicano. Credo che il comportamento delle tue batterie sia normale..., anche se sono AGM, scendono con la tensione fino ad un certo livello abbastanza velocemente e poi meno. Ma come... Merano un po meno..., Tedeschi... So che ci scherzi, sono di madrelingua Italiana, nativo Meranese, non è che non abbia mai avuto problemi, ma dimmi dove non ce ne sono..., qui si sta bene, è una bella zona, forse un po cara..., scoperta negli ultimi anni anche dagli Italiani che vengono a farci le ferie, per i Mercatini, ma anche fuori stagione quando è più vivibile, non solo luglio/agosto. Saluti.
...
Era una. Battuta!! Ho ho vissuto a Trento e rovereto per 27 anni... Merano sono stato poco... E comunque non é certo uno di quei paesini sperduti dove la gente non ti risponde se parli italiano angry​​​​​​.
In Trentino si sta bene e in. Alto Adige ancora meglio possibilmente... Certo non è il massimo per il nostro stile di vita da 300 euro al mese hahaha!! 
Se il produttore ti dà novità su quel "difetto" aggiornaci! Per me non è stato un problema, ripeto  ho messo user dal regolatore e poi i valori dall App eventualmente . Un saluto! 
In un mondo dove il male è di casa e ha vinto sempre, Dove regna il capitale, oggi più spietatamente, Riusciranno questo brocco e questo inutile scudiero Al Potere dare scacco e salvare il mondo intero?
21
ezio55
ezio55
30/12/2004 3452
Rispondi Abuso
Inserito il 13/01/2019 alle: 17:13:38
In risposta al messaggio di Hunter85 del 13/01/2019 alle 10:26:34

Era una. Battuta!! Ho ho vissuto a Trento e rovereto per 27 anni... Merano sono stato poco... E comunque non é certo uno di quei paesini sperduti dove la gente non ti risponde se parli italiano ​​​​​​. In Trentino
si sta bene e in. Alto Adige ancora meglio possibilmente... Certo non è il massimo per il nostro stile di vita da 300 euro al mese hahaha!!  Se il produttore ti dà novità su quel difetto aggiornaci! Per me non è stato un problema, ripeto  ho messo user dal regolatore e poi i valori dall App eventualmente . Un saluto! 
...
Ciao, come 300 euro al mese ??
Mi hai lasciato basito, cosa vuol dire? surprise
Si certo, l'avevo capito che era una battuta, ma so anche, vivendoci..., che in certe zone l'Italiano non lo parlano proprio...cool
Si, attendo informazioni e molto volentieri posto quello che so, ci si aiuta...
Buona serata
Ezio55
7
Hunter85
Hunter85
15/06/2018 11024
Rispondi Abuso
Inserito il 13/01/2019 alle: 21:32:49
In risposta al messaggio di ezio55 del 13/01/2019 alle 17:13:38

Ciao, come 300 euro al mese ?? Mi hai lasciato basito, cosa vuol dire? Si certo, l'avevo capito che era una battuta, ma so anche, vivendoci..., che in certe zone l'Italiano non lo parlano proprio... Si, attendo informazioni e molto volentieri posto quello che so, ci si aiuta... Buona serata
Vuol dire che stiamo vivendo in camper cercando di mantenere questo budget (a testa in 2!) per viaggiare di più e lavorare di meno laughlaugh​​​​​​. E l alto Adige non è il posto più indicato, né per il costo, né per la sosta libera né per le temperature invernali Haha! 
In un mondo dove il male è di casa e ha vinto sempre, Dove regna il capitale, oggi più spietatamente, Riusciranno questo brocco e questo inutile scudiero Al Potere dare scacco e salvare il mondo intero?
21
ezio55
ezio55
30/12/2004 3452
Rispondi Abuso
Inserito il 14/01/2019 alle: 13:03:15
In risposta al messaggio di Hunter85 del 13/01/2019 alle 21:32:49

Vuol dire che stiamo vivendo in camper cercando di mantenere questo budget (a testa in 2!) per viaggiare di più e lavorare di meno ​​​​​​. E l alto Adige non è il posto più indicato, né per il costo, né per la sosta libera né per le temperature invernali Haha! 
Complimenti...yes ci vuole coraggio, ed essere in due...wink con lo stesso pensiero.
Fino a che riesci..., non cambiare!
La vita vola via..., scelta coraggiosa, bravi.
Saluti.
Ezio55

Modificato da ezio55 il 14/01/2019 alle 20:47:25
7
gino tonico
gino tonico
25/02/2019 12
Rispondi Abuso
Inserito il 25/02/2019 alle: 18:10:29
buona sera a tutti,
è un po' che vi seguo e ho trovato i vostri argomenti molto interessanti tanto che ho deciso di ordinare una lifepo4 per la cellula.
La batteria non è ancora arrivata, però il regolatore Epever Tracer 4210AN si, e l'ho già montato assieme al suo controllo wifi ma mi sono rimasti alcuni dubbi:
- Probabilmente ho fatto uno sbaglio perché non ho ordinato il controllo via cavo MT50, comunque adesso non riesco a spegnere la retroilluminazione sul display del regolatore. Sapete come intervenire, oppure è normale che rimanga illuminato?
- Mi sapete spiegare a cosa fa riferimento il valore Backlight Control (0-999s) che si può impostare sull'applicazione collegata via wifi al regolatore, nella sezione Device Settings?
- probabilmente tra qualche tempo, oltre alla batteria lifepo4 da 150ah che è in arrivo, sarò in condizione di avere anche una AGM da 100ah. Secondo voi è possibile utilizzarle in coppia? Se si, come?
- Il regolatore di carica che ho tolto, Moove RE-102, può essere utile, anche in previsione dell'aggiunta, in futuro, di altri moduli fotovoltaici?
Quando mi arriverà la lifepo4, spero la prossima settimana, avrò ancora bisogno di aiuto per il settaggio del regolatore e per il collegamento al carica-batteria dedicato.
Nel frattempo ringrazio tutti per l'attenzione.
Gino Tonico

Modificato da gino tonico il 25/02/2019 alle 18:15:15
7
Hunter85
Hunter85
15/06/2018 11024
Rispondi Abuso
Inserito il 25/02/2019 alle: 19:59:02
In risposta al messaggio di gino tonico del 25/02/2019 alle 18:10:29

buona sera a tutti, è un po' che vi seguo e ho trovato i vostri argomenti molto interessanti tanto che ho deciso di ordinare una lifepo4 per la cellula. La batteria non è ancora arrivata, però il regolatore Epever Tracer
4210AN si, e l'ho già montato assieme al suo controllo wifi ma mi sono rimasti alcuni dubbi: - Probabilmente ho fatto uno sbaglio perché non ho ordinato il controllo via cavo MT50, comunque adesso non riesco a spegnere la retroilluminazione sul display del regolatore. Sapete come intervenire, oppure è normale che rimanga illuminato? - Mi sapete spiegare a cosa fa riferimento il valore Backlight Control (0-999s) che si può impostare sull'applicazione collegata via wifi al regolatore, nella sezione Device Settings? - probabilmente tra qualche tempo, oltre alla batteria lifepo4 da 150ah che è in arrivo, sarò in condizione di avere anche una AGM da 100ah. Secondo voi è possibile utilizzarle in coppia? Se si, come? - Il regolatore di carica che ho tolto, Moove RE-102, può essere utile, anche in previsione dell'aggiunta, in futuro, di altri moduli fotovoltaici? Quando mi arriverà la lifepo4, spero la prossima settimana, avrò ancora bisogno di aiuto per il settaggio del regolatore e per il collegamento al carica-batteria dedicato. Nel frattempo ringrazio tutti per l'attenzione.
...
Ciao ti rispondo per la retroilluminazione smiley​​​​​​
Probabilmente resta accesa perché hai impostato male proprio la voce backlight setting. 
I numeri vanno da 0 a 999 secondi ... Se metti 0 mi sa che é sempre acceso non ricordo.. Io ce l ho su 40 secondi! Potrebbe essere questo? 
Ps: ​​​​​​Il display remoto è molto più comodo del telefono WiFi, se sei sul mezzowink
In un mondo dove il male è di casa e ha vinto sempre, Dove regna il capitale, oggi più spietatamente, Riusciranno questo brocco e questo inutile scudiero Al Potere dare scacco e salvare il mondo intero?

Modificato da Hunter85 il 25/02/2019 alle 20:00:29
SostaGruppiCompagniItaliaEsteroMarchiMeccanicaCellulaAccessoriEventiLeggiComportamentiDisabiliIn camper perAltro CamperAltroExtra Attivi
Argomenti recenti dal forum
Meccanica
Frigo Thetford il piezo non fa la scintilla
Buongiorno a tutti, ho un problema col frigo, va benissimo a12v, a 220 ma non va a gas. Ho...
Mag172
3 minuti fa
Cellula abitativa
Serranda nere nautico Laika che non si apre
Buongiorno a tutti. ho da pochi mesi un Laika Ecovip H 720 con serbatoio nautico e l'altro...
Macrilla
Oggi alle 09:16
Altro sui camper
Pulizia waterless
Buongiorno, qualcuno usa prodotti waterless per la pulizia del camper? Se si come vi trova...
Malu
Oggi alle 08:58
Viaggi all'estero
Da Roma a marrakech in solitaria in economia
Ciao, vi spiego la situazione: mia moglie ha ferie dal 10 agosto al 8 settembre; io avrei ...
gianninotopo
Ieri alle: 22:04
Accessori
Passaggio a Litio e Batteria LiFePo4 DIY
Ciao a tutti apro questo thread per condividere qualche lavoretto e perchè avrò bisogno di...
ciberbastard
Ieri alle: 21:47
Viaggi in Italia
Destinazione Castiglione della Pescaia (da Monza)
Egregi, buongiorno, abbiamo prenotato una decina di giorni a Castiglione della Pescaia ad ...
CaroladeMondini
Ieri alle: 18:45
Cellula abitativa
Letto basculante: aria fredda la notte
Ciao, ho dormito per la prima volta per due volte sul basculante del nostro nuovo MH (ITI...
sicce
Ieri alle: 18:33
Cellula abitativa
lavaggio giusto
un saluto a tutti vorrei chiedervi come evitare che dopo ogni lavaggio si formi immancabil...
ciotta
Ieri alle: 18:03
Accessori
Aiuto NDS power service gold m30
Buonasera, cerco un aiuto da qualcuno che conosce questo aggieggio. L’ho comprato usato pe...
Trippuma
Ieri alle: 17:58
Accessori
Un parere sulla scelta del frigo a compressore
Buongiorno. Ho il frigo trivalente Dometic RM7361 del 2004 che per la prima volta mi da de...
bolsenior
Ieri alle: 17:11
Meccanica
AGGIORNAMENTO AL BODY COMPUTER
salve a tutti, qualche collega camperista, saprebbe indicarmi come aggiornare il body (in ...
Azzurro69
Ieri alle: 14:53
Accessori
Carrello porta moto Amplo
Salve, sto valutando di prendere un carrello porta moto per poter trasportare il mio scoot...
Fausto Verona
Ieri alle: 12:08
168k Facebook
343k Instagram
42,6k TikTok
73,6K Youtube
CamperOnLine - Copyright © 1998-2026 - P.Iva 06953990014
Informativa privacy
Loading...

Accedi

Recupera Password
Nuovo utente

Vuoi eliminare il messaggio?

Sottoscrizione

Anteprima

PREFERENZA

Il messaggio è in fase di inserimento.

loading

CamperOnLine

Buongiorno gentile utente,

da oltre 20 anni Camperonline offre gratuitamente tutti i suoi servizi
grazie agli inserzionisti che ci hanno dato la loro fiducia, permettici di continuare il nostro lavoro disattivando il blocco delle pubblicità.

Grazie della collaborazione.

Azione eseguita con successo

Azione Fallita

Condividi

Condividi questa pagina con:

O copia il link