. a risentirci presto. 





La vita può essere capita solo all''indietro ma va vissuta in avanti
saldato le connesioni (si sa' mai..
) sostituito pulsante stop e.. via! sembra di avere l'Ambrogio al volante (senza cioccolatini..) In risposta al messaggio di pepyno69 del 08/03/2016 alle 22:21:59
Ciao a tutti, allego alcune info inviatemi da alcuni Amici di Col (Superc3 ed altri) e messe assieme per X250 ... se possono essere utili: io avevo cominciato a lavorarci ... ma leggendo le Vs discussioni mi è ripresa lavoglia di completare il sospeso .... Se tutte queste info possono aiutare ... magari qualcuno ci riesce.... Lorenzo La vita può essere capita solo all''indietro ma va vissuta in avanti
Pepyno 69 era proprio quello che cercavo mitico !!!!! Inizio a studiare ciao e Grazie .Il tuo numero e' quello che preferisco .
In risposta al messaggio di mikkavale del 08/03/2016 alle 22:46:21
eeeh.. che dire.. MONTATOO!!trovato il comando in demolizione (40€!!) saldato le connesioni (si sa' mai.. ) sostituito pulsante stop e.. via! sembra di avere l'Ambrogio al volante (senza cioccolatini..) un sincero grazieper l'assistenza e tutti i dati forniti, è davvero bello avere a che fare con persone che condividono volentieri le informazioni, sopratutto Fernando che mi ha fatto da personal supporter!! Valerio
... aggiornamento per ducato x244 ....

La vita può essere capita solo all''indietro ma va vissuta in avanti
francamente ho messo la leva ed è venuto davvero un bel lavoro,l'alternativa è comprare il volante ducato con i comandi ma.. costicchia!!!
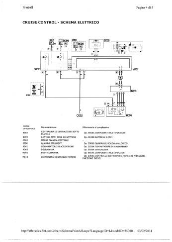
http://212.41.221.85:7081/navi?SGRP_COD=1&DRW_NUM=1%7C0&COMM_MODEL=D06&SBMK=T&COUNTRY=1&DRIVE=S&MAKE=F&CAT_COD=2J&PART_COD=735469478&GRP_COD=555&SGS_COD=55501%2F00&LANGUAGE=0&ALL_FIG=0&SEARCH_TYPE=codpart&RMODE=DEFAULT&KEY=STARTUP&EPER_CAT=SP&GUI_LANG=0&ALL_LIST_PART=0&PRINT_MODE=0&PREVIOUS_KEY=ADV_SEARCH&SB_CODE=-1&WINDOW_ID=1
La vita può essere capita solo all''indietro ma va vissuta in avanti In risposta al messaggio di pepyno69 del 08/03/2016 alle 22:21:59
Ciao a tutti, allego alcune info inviatemi da alcuni Amici di Col (Superc3 ed altri) e messe assieme per X250 ... se possono essere utili: io avevo cominciato a lavorarci ... ma leggendo le Vs discussioni mi è ripresa lavoglia di completare il sospeso .... Se tutte queste info possono aiutare ... magari qualcuno ci riesce.... Lorenzo La vita può essere capita solo all''indietro ma va vissuta in avanti
Ciao, trovata la centralina (è quello del pdf postato). Ma se stacco il connettore grande per valutare se cablato il tutto succede qualche avaria che poi rompe le scatole? GRAZIE!
In risposta al messaggio di Marcus07 del 14/03/2016 alle 15:26:33
Ciao, trovata la centralina (è quello del pdf postato). Ma se stacco il connettore grande per valutare se cablato il tutto succede qualche avaria che poi rompe le scatole? GRAZIE!
Non ma meglio farlo con batteria staccata ...
La vita può essere capita solo all''indietro ma va vissuta in avanti In risposta al messaggio di pepyno69 del 16/03/2016 alle 07:29:46
Non ma meglio farlo con batteria staccata ... Lorenzo La vita può essere capita solo all''indietro ma va vissuta in avanti
Aggiornamento....
La vita può essere capita solo all''indietro ma va vissuta in avanti In risposta al messaggio di pepyno69 del 17/03/2016 alle 13:40:39
Aggiornamento.... nella pausa pranzo: nessun cablaggio rinvenuto ... mi sa che smonteremo connessione centralina motore e si portano i fili ... Lorenzo La vita può essere capita solo all''indietro ma va vissuta in avanti
per curiosità...il connettore sullo stop tuo ha già 4 fili cablati?
In risposta al messaggio di Marcus07 del 17/03/2016 alle 14:29:19
per curiosità...il connettore sullo stop tuo ha già 4 fili cablati?
SI, quello dello stop 4 fili, quello della frizione 2 ... chi sa se va bene ... per il cablaggio pensavo a cavo di rete .... la sezione potrebbe andar bene?
La vita può essere capita solo all''indietro ma va vissuta in avanti In risposta al messaggio di pepyno69 del 17/03/2016 alle 14:43:20
SI, quello dello stop 4 fili, quello della frizione 2 ... chi sa se va bene ... per il cablaggio pensavo a cavo di rete .... la sezione potrebbe andar bene? Lorenzo La vita può essere capita solo all''indietro ma va vissuta in avanti
andrebbe bene come sezione, ma il cavo UTP ha una impedenza particolare...utilizzerei cavo citofonico.
In risposta al messaggio di Marcus07 del 17/03/2016 alle 16:04:54
andrebbe bene come sezione, ma il cavo UTP ha una impedenza particolare...utilizzerei cavo citofonico. poi il tratto è talmente breve che anche il cavo di rete può andare.
grazie,
La vita può essere capita solo all''indietro ma va vissuta in avanti In risposta al messaggio di pepyno69 del 17/03/2016 alle 16:58:39
grazie, sei poi riuscito a smontare il connettore della centralina motore? Lorenzo La vita può essere capita solo all''indietro ma va vissuta in avanti
non ancora..sono fuori x lavoro