In risposta al messaggio di teo90c del 08/09/2016 alle 01:03:07
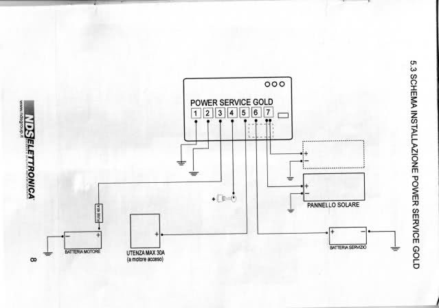
Ciao a tutti, sono nuovo ma vi leggo da tempo, racconto la mia breve storia: ho accquistato ancora a luglio, dopo una attenta ricerca di 2-3 anni il mio amato camper puro dei sogni su daily 35-10, (acquistato volutamenteda sistemare) infatti ho gia tolto tutti i mobili dentro,steso il nuovo lenoleum, risistemati i mobili e lucidati a mano e rimontati quasi tutti (ora sembrano nuovi rispetto a prima), ho già smontato le botole e finestre e son pronto a risiliconare tutto con sikaflex, poi ho altri lavori che faccio con calma andando avanti :) . Veniamo al dunque, appena portato a casa funzionava tutto più o meno, ora per qualche arcano motivo se collego la spina esterna (220v) e riarmo il differenziale questo salta.Ho provato e riprovato anche con il tester, ma niente, fili invertiti non ce ne sono, a occhio è partito il carica batterie/inverter. siccome è ancora parzialmente smontato ho deciso di rifare l'impianto elettrico da capo, dato che quello che hanno fatto è un pasticcio di fili attorcigliati annodati e Casini vari. (mi trovo fili collegati tra loro con nastro adesivo, altri tagliati di netto, che non se ne conosce la provenienza) quindi taglio la testa al toro e lo faccio come si deve. Qua le domande: -Volevo instalare un carica batterie serio,efficente e duraturo non chè cazzuto, girando ho visto il: power service io sarei orientantto verso il: Power service gold 40A, è un buon carica batterie è valido?? (premetto che ho anche i pannelli solari e metto 2 batterie in parallelo) - mi servirebe un aiuto da voi e chi se ne intende un pò di più per il ricablaggio, cioè, dall'alternatore porto un filo (positivo) che va al carca batterie posteriore, dalle batterie dei servizi parto con (positivo e negativo) e vado sempre al carica batterie è corretto? Dal caricabatterie parto con il (positivo e negativo dei 12volt) vado al quadro generale dei comandi corretto? Dal carica batterie entro con il cavo 220volt e poi esco e vado sempre al quadro generale dei comandi corretto? Se voglio aggiungere un inverter cosa devo fare? partire sempre dal carica batterie oppure collegarmi prima del carica batterie? Attendo un vostro aiuto e intanto vi ringrazio mille volte! :)
Per il collegamento dell'inverter, prova a seguire le istruzioni sulla pagina di marco emme48, che è un assiduo forumista e di elettricità ne conosce un bel po':
http://www.m48.it/relecamper.htm
http://www.m48.it/bscamper.htm
http://www.m48.it/frigo12.htm
https://forum.camperonline.it/t...
.jpeg)
.jpeg)
: http://www.m48.it/diodoresisten...
In risposta al messaggio di Phaserit del 09/09/2016 alle 11:01:11
Prima avevo il filo che proviene dalla presa esterna 220v collegato all'interuttore magnetotermico, e da lì usciva e andava al carica batterie, e alle relative prese a 220v ma non è errato così? No è giusto, dalla presaesterna con meno cavo possibile devi andare al magnetotermico poi da li vai a tutto il resto. È meglio mettere qualche fusibile sulle prese a 12v e per esempio sulla ventola della stufa, e cose così? Perché per la linea aux ho un solo fusibile. Dipende come vuoi sezionare l'impianto, in linea di massima io un fusibile almeno sulla ventola lo metterei (hai la stufa che funziona anche senza ventola dico bene?) Dovrei prevedere un altra scatola fusibili all'uscita della centralina se vuoi sezionare di più. ps ho visto che sulla centralina hai il led per il serbatoio acque nere, quindi hai il nautico hai valutato di toglierlo e sostituire il water con uno a cassetta? Adesso svuotare le nere dal nautico è molto più difficoltoso, almeno nei paesi fuori dall'Italia le nere le vuoti solo se hai la cassetta perché quasi ovunque c'è una piletta e non uno scarico con la griglia a terra Ciao Davide
Purtroppo dalla presa 220v esterna al magnetotermico ci saranno 3 metri circa abbondanti di cavo, però non si può fare altrimenti.
http://www.ctek.it/download/man...






altro che birra, ti devo la birreria intera! :D In risposta al messaggio di Phaserit del 08/09/2016 alle 10:44:17
Ciao io andrei dalle batterie al quadro generale e non dal caricabatterie, riepilogando: dall'alternatore porto un filo (positivo) che va al carca batterie posteriore, dalle batterie dei servizi parto con (positivo e negativo)e vado sempre al carica batterie Dalle batterie parto con il (positivo e negativo dei 12volt) vado al quadro generale dei comandi Dal carica batterie entro con il cavo 220volt e poi esco e vado sempre al quadro generale dei comandi Questa non l'ho capita... La 220 la devi portare solo al caricabatterie e alle prese 220 (se le hai) e comunque deve essere sotto un salvavita con magnetotermico. Per collegare l'inverter devi collegarlo alle batterie servizi con un cavo grosso e corto e fusibile adeguato il più vicino possibile ai morsetti della batteria (non ci dici di che potenza è l'inverter...) Dici di avere pannelli solari, più di uno? con che tensione (cioè da camper o civili?)? L'ingresso del power service per i pannelli non credo che supporti tensioni elevate dei pannelli civili, sul sito non è indicato. Non ci dici che centralina hai adesso e se ha la protezione per la scarica della batteria, che ti interrompe le utenze se la tensione scende troppo. Non ci dici che frigo hai, se trivalente devi mettere un relay comandato dal D+ dell'alternatore per alimentarlo a 12 Volt sempre dall'alternatore. Anche per questo il sito di m48 ti aiuta: Io non monterei il power service 40, 40 ampere sono una bella botta (andrebbero caricata al massimo a un decimo della loro capacita es. 100Ah carica massima 10 Ampere) per le batterie io monterei il 25 che con la corrente massima di 25 amper le preserverebbe un po'(anche se non ci dici che batterie hai suppongo 2 da 100 Ah). Se vuoi una soluzione alternativa prova a guardare questi prodotti della ctek, sono tre separati ma questo potrebbe essere un vantaggio, anche questo accetta i solo pannelli per camper max 22 volt: qui il topic dove se ne parla: Ciao Davide
Buongiorno,