In risposta al messaggio di luksich del 06/07/2023 alle 10:00:46
Mario, riguardo al sentirla riferito alla fiammella, intendi il fischio tipico del gas acceso? Se così, effettivamente quando ho fatto la foto alla fiamma non mi sembrava di sentire il sibilo tipico del gas. Comunque davenerdì scorso il camper è in officina, lunedì lo stava provando con alimentazione a gas da bombola esterna, poi niente più notizie. Oggi farò un salto per vedere lo stato avanzamento lavori.
In risposta al messaggio di franco49tn del 06/07/2023 alle 10:51:17Ciao Franco! Trovo estremamente interessante il tuo progetto. Se ho ben capito il segreto sta nel separare nettamente tutta la colonna che va dal bruciatore alla sommità del camino rispetto a tutto il resto (griglie di evaporazione ecc). Penso che la parte più complicata sia dimensionare il setto di separazione (e poi l'inserimento dalla griglia superiore, oltre poi il fissaggio, visti gli spazi ridottissimi anche solo per farci passare le mani...almeno sul mio camper). Materiale alluminio, giusto? Immagino vendano fogli sagomabili, eventualmente quale spessore consigli? Non ho capito il tubetto di scarico troppo pieno della vaschetta di evaporazione (finora non l'avevo presa in considerazione, non so nemmeno se abbia un foro di troppo pieno...sorry). Ultima domanda (abuso della tua pazienza...): a setto di separazione inserito, la ventolina inferiore che montai a suo tempo ritorna ad avere un senso? Chiaramente quella superiore che c'è nella foto la smonterò. La situazione odierna dietro alle griglie nelle foto che allego.
Come indicato da Ecostar ecco le mie modifiche fatte su Laika sia prima sul 720 e ora sul 8010 con risultati strabiliant (ultimo esempio settimane scorse ,in pieno sole per 10 gg a 35 -38° esterni ) a solo 2 tacche dellaregolazione le bottiglie in basso sono gelide e i gelati sopra durano settimane. In basso: -Copertura completa delle parti elettriche da spruzzi e acqua con lamierino alu -Scarico troppopieno vashetta evaporazione e il piano inclinato aiuta la laminazione aria In alto : Setto separazione fumi scarico dalla zona tubiera raffreddatori che si infila verso il basso quasi fino al bruciatore ! Così da non lasciare trasmettere il calore ai tubi vicini che devono raffreddare . Il tutto visto ed approvato con lode da tecnico Dometic a BadWaldsee trovato per caso presso Museo Hymer mentre faceva assistenze.


In risposta al messaggio di luksich del 07/07/2023 alle 10:58:11Si alluminio da 1 mm sagomato e
Ciao Franco! Trovo estremamente interessante il tuo progetto. Se ho ben capito il segreto sta nel separare nettamente tutta la colonna che va dal bruciatore alla sommità del camino rispetto a tutto il resto (griglie di evaporazioneecc). Penso che la parte più complicata sia dimensionare il setto di separazione (e poi l'inserimento dalla griglia superiore, oltre poi il fissaggio, visti gli spazi ridottissimi anche solo per farci passare le mani...almeno sul mio camper). Materiale alluminio, giusto? Immagino vendano fogli sagomabili, eventualmente quale spessore consigli? Non ho capito il tubetto di scarico troppo pieno della vaschetta di evaporazione (finora non l'avevo presa in considerazione, non so nemmeno se abbia un foro di troppo pieno...sorry). Ultima domanda (abuso della tua pazienza...): a setto di separazione inserito, la ventolina inferiore che montai a suo tempo ritorna ad avere un senso? Chiaramente quella superiore che c'è nella foto la smonterò. La situazione odierna dietro alle griglie nelle foto che allego.
In risposta al messaggio di luksich del 07/07/2023 alle 10:58:11
Ciao Franco! Trovo estremamente interessante il tuo progetto. Se ho ben capito il segreto sta nel separare nettamente tutta la colonna che va dal bruciatore alla sommità del camino rispetto a tutto il resto (griglie di evaporazioneecc). Penso che la parte più complicata sia dimensionare il setto di separazione (e poi l'inserimento dalla griglia superiore, oltre poi il fissaggio, visti gli spazi ridottissimi anche solo per farci passare le mani...almeno sul mio camper). Materiale alluminio, giusto? Immagino vendano fogli sagomabili, eventualmente quale spessore consigli? Non ho capito il tubetto di scarico troppo pieno della vaschetta di evaporazione (finora non l'avevo presa in considerazione, non so nemmeno se abbia un foro di troppo pieno...sorry). Ultima domanda (abuso della tua pazienza...): a setto di separazione inserito, la ventolina inferiore che montai a suo tempo ritorna ad avere un senso? Chiaramente quella superiore che c'è nella foto la smonterò. La situazione odierna dietro alle griglie nelle foto che allego.
In risposta al messaggio di franco49tn del 06/07/2023 alle 10:51:17
Come indicato da Ecostar ecco le mie modifiche fatte su Laika sia prima sul 720 e ora sul 8010 con risultati strabiliant (ultimo esempio settimane scorse ,in pieno sole per 10 gg a 35 -38° esterni ) a solo 2 tacche dellaregolazione le bottiglie in basso sono gelide e i gelati sopra durano settimane. In basso: -Copertura completa delle parti elettriche da spruzzi e acqua con lamierino alu -Scarico troppopieno vashetta evaporazione e il piano inclinato aiuta la laminazione aria In alto : Setto separazione fumi scarico dalla zona tubiera raffreddatori che si infila verso il basso quasi fino al bruciatore ! Così da non lasciare trasmettere il calore ai tubi vicini che devono raffreddare . Il tutto visto ed approvato con lode da tecnico Dometic a BadWaldsee trovato per caso presso Museo Hymer mentre faceva assistenze.
In risposta al messaggio di ecostar del 07/07/2023 alle 13:13:57Mario, ieri pomeriggio ho ritirato il camper. Il resoconto del tecnico all'atto del ritiro: sostituito (finalmente) l'ugello (con quello giusto, ho verificato, KZ16). Per non saper nè leggere nè scrivere ha eliminato il filtro all'ingresso dell'elettrovalvola (mah...). Alla prova il frigo ha funzionato per due giorni (temperatura interna tra i 5° e i 7°, poi la sera del secondo giorno, pur con fiammella accesa, se lo è ritrovato caldo (30° all'interno parte frigo, temperatura interno cellula probabilmente un bel pò più alta). Lo ha lasciato com'era e la mattina lo ha ritrovato con l'interno a 3°C. La parte freezer invece era sempre congelata. Lui ipotizza un capillare parzialmente ostruito ( credo la strettoia tra parte alta della serpentina (freezer) e quella bassa (frigo), o un grumo che circolando nel circuito periodicamente ostruisce il passaggio del fluido. Non avendo ulteriori soluzioni, l'ho portato a casa così. Nel frattempo ho acquistato un termometro bluetooth da piazzare all'interno del frigo per monitorare l'andamento della temperatura, nel weekend testerò il tutto sul campo. Inoltre ho rimosso la ventolina superiore, non solo, ma anche la canalina coi fili di alimentazione della stessa ventola che correva trasversale appoggiata tra griglia di dissipazione e parete esterna del camper , che avevo messo praticamente a camper nuovo e che alla luce di quanto mi avete sinora spiegato secondo me ostruiva (ha sempre ostruito a questo punto) la corretta dissipazione dell'aria calda. Detto tutto questo è chiaro che verificherò il funzionamento per un bel pò prima di pensare ad una eventuale modifica dei flussi dell'aria, come il bel lavoro fatto da Franco
Maurizio prima di pensare alla paratia divisoria aria/fumi dovresti accertarti che i frigo funzioni correttamente e la fiammella sul bruciatore sia regolare poi se è tutto ok e te la senti procedi con la paratia ma primadevi essere certo che i circuito refrigerante del frigo e sua resa funzioni correttamete , la ventola superiore e inferiore anche senza paratia potresti lasciarle ma non utilizzarle nel senso di lasciarle ferme il troppo pieno sulla vaschetta di recupero che ha creato Franco è molto utile ed evita di svuotare manualmente la vaschetta , tra l'altro in quella vaschetta deve sempre esserci un po di acqua per il motivo che quella poca acqua contribuisce anche se di poco al raffreddamento ammoniaca per contatto tra il fondo vaschetta e tubo di ritorno del circuito Preciso che il delta termico del tuo frigo se correttamente funzionante nel reparto freezer che è prioritario deve essere di circa 42 gradi , ipotizzando una temperatura ambiente di 25 gradi dovrai fare 25-42=17 quindi in quel reparto avrai 17 gradi sotto zero , praticamente devi sottrarre la temperatura ambiente del momento dal delta termico fisso di 42 gradi per il reparto frigo il delta termico è di circa 22 gradi 25-22=3 gradi , quindi in quel reparto avrai 3 gradi ma in questo caso sarebbe già intrvenuto il termostato che stacca a 3-4 gradi qualunque sia il suo settaggio , il resto della procedura è uguale a quella del reparto freezer , chiaramente poi il tutto è fortemente vincolato dalla frequenza e tempo di apertura porta con tempistica di ripristino temperatura lunghi
In risposta al messaggio di ecostar del 07/07/2023 alle 18:15:51
Mi pare che da fermo con la fonte 230V non hai mai riscontrato quella tipologia di anomalia , idem anche con la fonte 12V in movimento , se così fosse escluderei un parziale o totale occasionale ostruzione dei capillari ma se malauguratamente lo fosse sarebbe un bel casino , dammi conferma se con quelle due fonti è tutto ok
Ho usato il camper questo w.e. con temperature variabili da 23°C a 34°C. Il frigo si è comportato in maniera abbastanza schizzofrenica. Ho inserito inizialmente un termometro bluetooth all'interno sia del frigo che del freezer, per poter monitorare la temperatura interna in maniera continua e senza aprire le porte. Nel frattempo ho acquistato una seconda sonda, arrivata ieri sera, in modo da avere stabilmente e poter seguire passo passo l'andamento delle temperature nelle due celle e tentare di decodificare il comportamento. Potrò dare risultati più ordinati tra qualche giorno, provando a diversi livelli di regolazione. per ora posso solo dire che con regolazione a 5, il frigo acceso venerdì alle 18.30 da 30°C è sceso gradatamente fino ai 6°C la mattina alle 7.30. Poi in autonomia ha deciso di risalire, alle 8.20 come si evince dai grafici e dal foglio excel era già 12.5°C. A quell'ora ho acceso il motore e ho viaggiato fermandomi verso le 10: temperatura salita fin quasi i 17°C. Stabilizzandosi su quel valore per tutto il giorno, almeno fin dopo la mezzanotte. Notare che la parete esterna è stata sempre all'ombra. Tra le 18 e le 22.30 ho spostato il termometro nel freezer, temperatura nelle quattro ore ore tra -4°C e - 6°C. A quel punto ho rimesso il termometro nuovamente nella parte frigo, spostando la regolazione a 1 per capire cosa e come cambiava: praticamente nulla, 15° (scesi a 13° durante la notte) praticamente stabili fino al pomeriggio alle 16, ora in cui ho rimesso in moto per il ritorno. Da lì, la temperatura interna ha iniziato a salire, e non ha invertito il trend nemmeno dopo aver arrestato il motore e quindi col frigo a gas, stabilizzandosi a 25°C. Provo ad allegare gli screenshoot da cui ho tratto ciò che ho appena riportato. Francamente sono assai sconsolato. E adesso la fiammella si sente per bene, quando accende. (PS Purtroppo della tabella excel ho fatto lo screenshot, ma dubito si riesca a leggere). In questi giorni continuerò le prove, il frigo è acceso con le due sonde all'interno.

In risposta al messaggio di ecostar del 11/07/2023 alle 00:34:07Purtroppo non conosco il frgo costruttivamente, ma immagino che il sensore temperatura all'interno del frigo sia unico per le tre modalità di funzionamento (o sbaglio?). Stessa cosa, immagino, riguardo alla regolazione della scheda elettronica (correggetemi se sbaglio). Ma allora, perchè a 220 Volt va alla grande? Avevo qualche dubbio a riguardo, visto che nei tre giorni di prova a gas alla massima potenza si era stabilizzato a +16°C (sopra lo zero) comparto freezer, e a temperatura ambiente il frigo. Allora da ieri mattina ho messo il camper nel cortile condominiale allacciato alla 220 V: alle 9.00 (appena acceso): freezer 18°C / frigo 29°C - alle 11.00: freezer +0.8°C / frigo 27°C - alle 16.30: freezer -7°C / frigo 20°C - alle 23.30 freezer -11.2°C / frigo 15°C. Avrei voluto continuare il monitoraggio (per capire le temperature minime raggiunte - lo sto facendo da stamattina) ma ho dovuto staccare corrente perchè stava iniziando il diluvio ieri sera qui a Novara e avevo la ruzzola della prolunga a terra. E comunque dalla 8 di stamattina, partendo da + 21°C e + 12°C (frigo e freezer rispettivamente) alle 13 erano già scesi a +16°C e -8°C. Terrò sotto fino a domattina per vedere a quanto arrivano. Ma come è possibile, con bruciatore ed elettrovalvola nuovi, fiammella a posto, spirale elicoidale presente (ho sentito il gancetto mettendo le dita sulla sommità del camino) che a gas il freezer arrivi minimo a +15°C dopo tre giorni ,indipendentemente dalla regolazione, e la griglia del frigo nemmeno accenni a raffreddarsi? Comunque grazie per la pazienza che avete tutti a rispondermi. (è che 3000 € + almeno 250 € di manodopera sono veramente tanti...)
Maurizio purtroppo non ci siamo ancora ma ci arriveremo , se la fiammella è regolare è nel cilindro camino è presente la classica spirale elicoidale da quel lato non dovrebbero esserci problemi , a questo punto l'aomaliapotrebbe essere sul sensore temperatura posto tra le lamelle dell'evaporatore interno del reparto frigo oppure come ha ben riciordato Giovanni potrebbe essere che si è rotto il perno della manopola di regolazione tra manopola e trimer in scheda quindi la regolazione potrebbe essere su valori bassi e con quel perno rotto non è possibile nessuna regolazione , la rottura di quel perno è successa anche a mè sul frigo del precedente camper ma prima di arrivarci ho perso un po di tempo con qualche imprecazione , ero in viaggio e quando stanai l'anomalia momentaneamente girai il trimer con un piccolo giravite poi successivamente risolto brillantemente sostituendo il perno
In risposta al messaggio di luksich del 13/07/2023 alle 15:15:13
Purtroppo non conosco il frgo costruttivamente, ma immagino che il sensore temperatura all'interno del frigo sia unico per le tre modalità di funzionamento (o sbaglio?). Stessa cosa, immagino, riguardo alla regolazione dellascheda elettronica (correggetemi se sbaglio). Ma allora, perchè a 220 Volt va alla grande? Avevo qualche dubbio a riguardo, visto che nei tre giorni di prova a gas alla massima potenza si era stabilizzato a +16°C (sopra lo zero) comparto freezer, e a temperatura ambiente il frigo. Allora da ieri mattina ho messo il camper nel cortile condominiale allacciato alla 220 V: alle 9.00 (appena acceso): freezer 18°C / frigo 29°C - alle 11.00: freezer +0.8°C / frigo 27°C - alle 16.30: freezer -7°C / frigo 20°C - alle 23.30 freezer -11.2°C / frigo 15°C. Avrei voluto continuare il monitoraggio (per capire le temperature minime raggiunte - lo sto facendo da stamattina) ma ho dovuto staccare corrente perchè stava iniziando il diluvio ieri sera qui a Novara e avevo la ruzzola della prolunga a terra. E comunque dalla 8 di stamattina, partendo da + 21°C e + 12°C (frigo e freezer rispettivamente) alle 13 erano già scesi a +16°C e -8°C. Terrò sotto fino a domattina per vedere a quanto arrivano. Ma come è possibile, con bruciatore ed elettrovalvola nuovi, fiammella a posto, spirale elicoidale presente (ho sentito il gancetto mettendo le dita sulla sommità del camino) che a gas il freezer arrivi minimo a +15°C dopo tre giorni ,indipendentemente dalla regolazione, e la griglia del frigo nemmeno accenni a raffreddarsi? Comunque grazie per la pazienza che avete tutti a rispondermi. (è che 3000 € + almeno 250 € di manodopera sono veramente tanti...)
In risposta al messaggio di ecostar del 14/07/2023 alle 11:35:05Mario, purtroppo penso di non riuscire a fare questa prova che mi suggerisci a frigo montato per l'esiguità dello spazio tra elementi del frigo e parete (tra dissipatore duperiore e parete c'è un centimetro scarso, riesco a malapena a far passare una mano a lato a monte del camino). Inoltre i due sensori che ho usato per rilevare le temperature interne del frigo non sono due sonde, ma due termometri ambiente (bluetooth), non in grado di misurare "a contatto". Immagino dovrei dotarmi di un termometro a infrarossi. Ho l'impressione che quella prova possa essere fatta solo smontando il frigo, o per lo meno disancorandolo dalla posizione attuale e arretrandolo. Ma visto che ci sono collegati i tubi di arrivo del gas, bisognerebbe scollegarli ed alimentare con bombola esterna (e riduttore) il frigo, come ho visto fare dal tecnico da cui ho portato il camper... la vedo un pò complicata e consigliabile da far fare agli "addetti ai lavori"... Mi sa che devo rassegnarmi una volta per tutte alla sostituzione
Maurizio purtroppo la situazione del tuo frigo è parecchio difficoltoso gestirla a distanza e per cercare di risolvere bisognerebbe avere il frigo davanti , tuttavia anche se il sensore temperatura tra le lamelle dell'evaporatoreè attivo con le 3 fonti energetiche non escludo un suo malfunzionamento occasionale la prossima volta che rifarai le prove temperature con la fonte gas dopo circa 2-3 ore di funzionameto se riesci misura le temperature sul condensatore posteriore , una sulla parte alta in ingresso lato scambiatore alettato , una sempre lato scambiatore alettato ma in uscita , una sulla parte centrale della serpentina e una sulla parte basse della stessa serpentina prima del bicchiere di recupero condensa

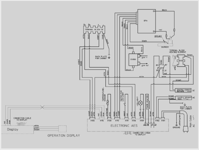
In risposta al messaggio di ecostar del 14/07/2023 alle 11:35:05Mario, ho visto che in un' altra discussione hai postato lo schema elettrico del frigo. Ho provato a guardarlo, ma l'immagine ingrandendo sgrana parecchio. Avresti la possibilità di mandarmelo? Grazie
Maurizio purtroppo la situazione del tuo frigo è parecchio difficoltoso gestirla a distanza e per cercare di risolvere bisognerebbe avere il frigo davanti , tuttavia anche se il sensore temperatura tra le lamelle dell'evaporatoreè attivo con le 3 fonti energetiche non escludo un suo malfunzionamento occasionale la prossima volta che rifarai le prove temperature con la fonte gas dopo circa 2-3 ore di funzionameto se riesci misura le temperature sul condensatore posteriore , una sulla parte alta in ingresso lato scambiatore alettato , una sempre lato scambiatore alettato ma in uscita , una sulla parte centrale della serpentina e una sulla parte basse della stessa serpentina prima del bicchiere di recupero condensa
