CamperOnLine
  • Camper
    • Camper usati
    • Camper nuovi
    • Produttori
    • Listino
    • Cataloghi
    • Concessionari e rete vendita
    • Noleggio
    • Van
    • Caravan
    • Fiere
    • Rimessaggi
    • Le prove di CamperOnLine
    • Provati da voi
    • Primo acquisto
    • Area professionisti
  • Accessori
    • Accessori e Prodotti
    • Camping Sport Magenta accessori
    • Produttori
    • Antenne TV
    • Ammortizzatori
    • GPS
    • Pneumatici
    • Rimorchi
    • Provati da Voi
    • Fai da te
  • Viaggi
    • Diari di viaggi in camper
    • Eventi
    • Foto
    • Check list
    • Traghetti
    • Trasporti
  • Sosta
    • Cerca Strutture
    • Sosta
    • Aree sosta camper
    • Campeggi
    • Agriturismi con sosta camper
    • App Camperonline App
    • 10 Consigli utili per la sosta
    • Area strutture
  • Forum
    • Tutti i Forum
    • Sosta
    • Gruppi
    • Compagni
    • Italia
    • Estero
    • Marchi
    • Meccanica
    • Cellula
    • Accessori
    • Eventi
    • Leggi
    • Comportamenti
    • Disabili
    • In camper per
    • Altro Camper
    • Altro
    • Extra
    • FAQ
    • Regolamento
    • Attivi
    • Preferiti
    • Cerca
  • Community
    • COL
    • CamperOnFest
    • Convenzioni Convenzioni
    • Amici
    • Furti
    • Informativa Privacy
    • Lavoro
  • COL
    • News
    • Newsletter
    • Pubblicità
    • Contatto
    • Ora
    • RSS RSS
    • Video
    • Facebook
    • Instagram
  • Magazine
  • Italiano
    • Bienvenue
    • Welcome
    • Willkommen
  • Accedi
CamperOnLine
Camping Sport Magenta
  1. Forum
  2. Tecnica
  3. Accessori
Galleria

Frigo Dometic che non va a 12V

Rispondi
Cerca
Berger Camping
SostaGruppiCompagniItaliaEsteroMarchiMeccanicaCellulaAccessoriEventiLeggiComportamentiDisabiliIn camper perAltro CamperAltroExtra Attivi
1 20 1
9
geppo933
geppo933
02/10/2016 21
Rispondi Abuso
Inserito il 27/07/2022 alle: 19:49:53
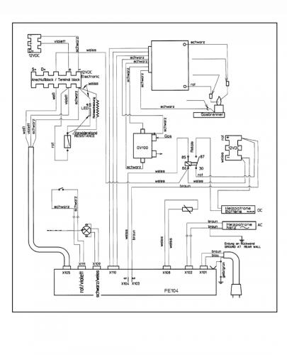
Cerco di spiegarmi bene. Anche se non è semplice :-) Ho un frigo dometic trivalente che funziona perfettamente a 220v e a gas. Quando lo giro però a 12v vedo che la spia si accende ma il frigo non raffredda. Ho fatto qualche prova, nel vano frigo ho 2 coppie di fili: uno che va al frigo bianco e rosso e un altra coppia viola nero.

IMG_20220727_193648.jpg

Ho supposto che il bianco e rosso sia il 12v alimentazione e l'altra coppia per il piezzoelettrico per quando gira a gas. Però ho un comporttamente anomalo. Se io misuro il voltaggio sul bianco e rosso con il frigo spento o a gas o a 230v mi ritrovo correttamente i 12v. Se invece giro il frigo a 12v, vedo la spia come dicevo, ma ai 2 fili non rilevo nessun voltaggio. Solo a volte si rileva una oscillazione ma non stabile. Non capisco assolutamente il motivo. E' possibile che sia bruciata la resistenza, ma come fa a togliermi corrente? Sbaglio qualcosa? Ho interpretato male i fili?
IMG_20220727_193640.jpg
20
scubidu
scubidu
rating

16/02/2006 3842
Rispondi Abuso
Inserito il 28/07/2022 alle: 00:12:33
In risposta al messaggio di geppo933 del 27/07/2022 alle 19:49:53

Cerco di spiegarmi bene. Anche se non è semplice :-) Ho un frigo dometic trivalente che funziona perfettamente a 220v e a gas. Quando lo giro però a 12v vedo che la spia si accende ma il frigo non raffredda. Ho fatto qualche
prova, nel vano frigo ho 2 coppie di fili: uno che va al frigo bianco e rosso e un altra coppia viola nero. Ho supposto che il bianco e rosso sia il 12v alimentazione e l'altra coppia per il piezzoelettrico per quando gira a gas. Però ho un comporttamente anomalo. Se io misuro il voltaggio sul bianco e rosso con il frigo spento o a gas o a 230v mi ritrovo correttamente i 12v. Se invece giro il frigo a 12v, vedo la spia come dicevo, ma ai 2 fili non rilevo nessun voltaggio. Solo a volte si rileva una oscillazione ma non stabile. Non capisco assolutamente il motivo. E' possibile che sia bruciata la resistenza, ma come fa a togliermi corrente? Sbaglio qualcosa? Ho interpretato male i fili?
...
con    il.modello   di  frigo, e  lo schema
forse   fai   prima :)Screenshot_20220728-001047_Gallery.jpg
SostaGruppiCompagniItaliaEsteroMarchiMeccanicaCellulaAccessoriEventiLeggiComportamentiDisabiliIn camper perAltro CamperAltroExtra Attivi
Argomenti recenti dal forum
Viaggi all'estero
Da Roma a marrakech in solitaria in economia
Ciao, vi spiego la situazione: mia moglie ha ferie dal 10 agosto al 8 settembre; io avrei ...
gianninotopo
35 minuti fa
Accessori
Passaggio a Litio e Batteria LiFePo4 DIY
Ciao a tutti apro questo thread per condividere qualche lavoretto e perchè avrò bisogno di...
ciberbastard
52 minuti fa
Viaggi in Italia
Destinazione Castiglione della Pescaia (da Monza)
Egregi, buongiorno, abbiamo prenotato una decina di giorni a Castiglione della Pescaia ad ...
CaroladeMondini
Oggi alle 18:45
Cellula abitativa
Letto basculante: aria fredda la notte
Ciao, ho dormito per la prima volta per due volte sul basculante del nostro nuovo MH (ITI...
sicce
Oggi alle 18:33
Cellula abitativa
lavaggio giusto
un saluto a tutti vorrei chiedervi come evitare che dopo ogni lavaggio si formi immancabil...
ciotta
Oggi alle 18:03
Accessori
Aiuto NDS power service gold m30
Buonasera, cerco un aiuto da qualcuno che conosce questo aggieggio. L’ho comprato usato pe...
Trippuma
Oggi alle 17:58
Accessori
Un parere sulla scelta del frigo a compressore
Buongiorno. Ho il frigo trivalente Dometic RM7361 del 2004 che per la prima volta mi da de...
bolsenior
Oggi alle 17:11
Meccanica
AGGIORNAMENTO AL BODY COMPUTER
salve a tutti, qualche collega camperista, saprebbe indicarmi come aggiornare il body (in ...
Azzurro69
Oggi alle 14:53
Accessori
Carrello porta moto Amplo
Salve, sto valutando di prendere un carrello porta moto per poter trasportare il mio scoot...
Fausto Verona
Oggi alle 12:08
Aree di sosta e campeggi
Finale Ligure - area camper Caprazoppa
Qualcuno ha per favore aggiornamenti su quest'area camper? Ho letto che a gennaio 2026 e' ...
mavalle
Oggi alle 12:02
Viaggi all'estero
Spedizione del VAN a Shanghai
Ciao a tutti, l'anno prossimo vorrei spedire il mio VAN a Shanghai e poi tornare via stra...
pietro lmc
Oggi alle 11:20
Meccanica
Pressione Pneumatici Iveco Turbo Daily 35.12
Salve, Ho da poco cambiato i pneumatici (Barum 4 stagioni) al mio vecchietto Iveco turbo D...
Mondello75
Ieri alle: 21:05
168k Facebook
343k Instagram
42,6k TikTok
73,6K Youtube
CamperOnLine - Copyright © 1998-2026 - P.Iva 06953990014
Informativa privacy
Loading...

Accedi

Recupera Password
Nuovo utente

Vuoi eliminare il messaggio?

Sottoscrizione

Anteprima

PREFERENZA

Il messaggio è in fase di inserimento.

loading

CamperOnLine

Buongiorno gentile utente,

da oltre 20 anni Camperonline offre gratuitamente tutti i suoi servizi
grazie agli inserzionisti che ci hanno dato la loro fiducia, permettici di continuare il nostro lavoro disattivando il blocco delle pubblicità.

Grazie della collaborazione.

Azione eseguita con successo

Azione Fallita

Condividi

Condividi questa pagina con:

O copia il link