In risposta al messaggio di ludavigi del 11/04/2018 alle 15:01:55O un relè. O alimentazione.
Buongiorno a tutti, il mio frigo emette un ronzio (proveniente dalla scheda elettronica) quando funziona a 12V. Ho letto varie discussioni in merito ma non riesco a capire da cosa sia dovuto in quanto il problema si presentadopo ore di funzionamento per cui solitamente quando inizia a ronzare mi trovo in autostrada e diventa difficile fermarsi, prendere il tester, aprire la scheda e mettersi a misurare. L'altro giorno ho provato a lasciare il camper in moto per circa 1/2 ora ma niente...poi parto per il week end ed ecco che ricomincia A qualcuno viene in mente da cosa può essere dovuto?

In risposta al messaggio di ludavigi del 24/04/2018 alle 08:21:21Riapro la discussione perché questo week-end il mio frigo ha deciso di non funzionare più a 12V.
Grazie ai consigli di scubidu probabilmente ho risolto. Ho scollegato i faston sia dalla scheda del frigo che dalla centralina del camper, li ho stretti con una pinza e li ho ricollegati. Questo fine settimana ho viaggiatoper più di 5 ore e nessun ronzio! Probalmente qualche faston si era un po' allentato anche se apparentemente non sembrava. Ora per sicurezza vorrei sostituirli ma non riesco a trovarli di quella misura con il dentino. Qualcuno sa darmi qualche dritta su dove trovarli anche online?
In risposta al messaggio di impiegatodelvolante del 23/07/2019 alle 17:40:13i fastom li ho sostituiti da poco proprio perché il relè ronzava…comunque adesso anche il relè è fuso sul lato. A gas funziona ma il led della batteria rimane sempre acceso e, come scritto prima, a 12V anche se la spia è accesa non raffredda più
non credo che sia il rele ad essersi scaldato, ma la connessione (fastom) lenta del cavo marrone
In risposta al messaggio di scubidu del 23/07/2019 alle 21:19:50Si avevi letto la guida tempo fa ma mi sembrava troppo macchinoso per i miei gusti. Vorrei risolvere lasciando il tutto com'è. In fin dei conti ha sempre funzionato! Qualche idea?
bisogna mettere un rele esterno per il 12 volt. emme48 aveva fatto una guida una volta.
In risposta al messaggio di ludavigi del 23/07/2019 alle 23:07:31la mia idea è quella di cambiare gusti e dare ascolto al consiglio di scubidu ed emme48
Si avevi letto la guida tempo fa ma mi sembrava troppo macchinoso per i miei gusti. Vorrei risolvere lasciando il tutto com'è. In fin dei conti ha sempre funzionato! Qualche idea?
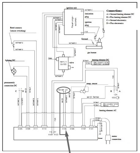
http://www.m48.it/frigo12.asp
e poi la resistenza a 12v del frigo a cui fare il collegamento nel caso dove la trovo? Qualcuno ha delle foto a lavoro finito con i vari collegamenti? In risposta al messaggio di ludavigi del 23/07/2019 alle 23:52:32secondo me conviene dare ascolto a chi ti ha detto di fare una modifica, comunque sui cablaggi c'è scritto cosa alimentano, se decidi di sostituire la scheda ti consiglio di sostituire tutto il frigo, io avevo un problema in funzionamento a gas, delle volte non si accendeva, alla fine ho sostituito tutto quello che riguarda il funzionamento a gas, ora funziona benissimo, ho speso 300 euro solo in ricambi, il lavoro lo ho fatto io, con altrettanti vicini avrei preso un frigo nuovo
Ho letto questa guida: Qui parla di 80w ma la targhetta del mio frigo per il funzionamento a 12v dice 130w. e poi la resistenza a 12v del frigo a cui fare il collegamento nel caso dove la trovo? Qualcuno ha delle foto a lavoro finito con i vari collegamenti?
In risposta al messaggio di Hecktor2 del 24/07/2019 alle 06:40:50Caspita addirittura un frigo nuovo! Ho dato un'occhiata veloce è ho visto cifre da 800/1000€!!
secondo me conviene dare ascolto a chi ti ha detto di fare una modifica, comunque sui cablaggi c'è scritto cosa alimentano, se decidi di sostituire la scheda ti consiglio di sostituire tutto il frigo, io avevo un problemain funzionamento a gas, delle volte non si accendeva, alla fine ho sostituito tutto quello che riguarda il funzionamento a gas, ora funziona benissimo, ho speso 300 euro solo in ricambi, il lavoro lo ho fatto io, con altrettanti vicini avrei preso un frigo nuovo
In risposta al messaggio di ludavigi del 24/04/2018 alle 08:21:21Come posso contattare scubidu?. Sono nuovo del forum non conosco molto bene come funziona
Grazie ai consigli di scubidu probabilmente ho risolto. Ho scollegato i faston sia dalla scheda del frigo che dalla centralina del camper, li ho stretti con una pinza e li ho ricollegati. Questo fine settimana ho viaggiatoper più di 5 ore e nessun ronzio! Probalmente qualche faston si era un po' allentato anche se apparentemente non sembrava. Ora per sicurezza vorrei sostituirli ma non riesco a trovarli di quella misura con il dentino. Qualcuno sa darmi qualche dritta su dove trovarli anche online?
In risposta al messaggio di ludavigi del 24/04/2018 alle 08:21:21Come posso contattare scubidu?. Sono nuovo del forum non conosco molto bene come funziona
Grazie ai consigli di scubidu probabilmente ho risolto. Ho scollegato i faston sia dalla scheda del frigo che dalla centralina del camper, li ho stretti con una pinza e li ho ricollegati. Questo fine settimana ho viaggiatoper più di 5 ore e nessun ronzio! Probalmente qualche faston si era un po' allentato anche se apparentemente non sembrava. Ora per sicurezza vorrei sostituirli ma non riesco a trovarli di quella misura con il dentino. Qualcuno sa darmi qualche dritta su dove trovarli anche online?
In risposta al messaggio di Tonix2 del 05/01/2021 alle 21:40:38Vai su un qualsiasi messaggio di Scubidu e clicca sulla "busta da lettere" in alto a destra.
Come posso contattare scubidu?. Sono nuovo del forum non conosco molto bene come funziona