CamperOnLine
  • Camper
    • Camper usati
    • Camper nuovi
    • Produttori
    • Listino
    • Cataloghi
    • Concessionari e rete vendita
    • Noleggio
    • Van
    • Caravan
    • Fiere
    • Rimessaggi
    • Le prove di CamperOnLine
    • Provati da voi
    • Primo acquisto
    • Area professionisti
  • Accessori
    • Accessori e Prodotti
    • Camping Sport Magenta accessori
    • Produttori
    • Antenne TV
    • Ammortizzatori
    • GPS
    • Pneumatici
    • Rimorchi
    • Provati da Voi
    • Fai da te
  • Viaggi
    • Diari di viaggi in camper
    • Eventi
    • Foto
    • Check list
    • Traghetti
    • Trasporti
  • Sosta
    • Cerca Strutture
    • Sosta
    • Aree sosta camper
    • Campeggi
    • Agriturismi con sosta camper
    • App Camperonline App
    • 10 Consigli utili per la sosta
    • Area strutture
  • Forum
    • Tutti i Forum
    • Sosta
    • Gruppi
    • Compagni
    • Italia
    • Estero
    • Marchi
    • Meccanica
    • Cellula
    • Accessori
    • Eventi
    • Leggi
    • Comportamenti
    • Disabili
    • In camper per
    • Altro Camper
    • Altro
    • Extra
    • FAQ
    • Regolamento
    • Attivi
    • Preferiti
    • Cerca
  • Community
    • COL
    • CamperOnFest
    • Convenzioni Convenzioni
    • Amici
    • Furti
    • Informativa Privacy
    • Lavoro
  • COL
    • News
    • Newsletter
    • Pubblicità
    • Contatto
    • Ora
    • RSS RSS
    • Video
    • Facebook
    • Instagram
  • Magazine
  • Italiano
    • Bienvenue
    • Welcome
    • Willkommen
  • Accedi
CamperOnLine
Camping Sport Magenta
  1. Forum
  2. Tecnica
  3. Meccanica
Galleria

Installazione Booster - Risolto

Rispondi
Cerca
SostaGruppiCompagniItaliaEsteroMarchiMeccanicaCellulaAccessoriEventiLeggiComportamentiDisabiliIn camper perAltro CamperAltroExtra
1 20 141
19
IZ4DJI
IZ4DJI
rating

12/11/2006 58357
Rispondi Abuso
Inserito il 01/05/2019 alle: 16:17:37
Chiedo lumi a chi è esperto in cose elettriche.

Per installare un booster, mi trovo nella necessità di prolungare (circa 30cm) un cavo da 16mmq che dalla BM va alla centralina.

Vorrei fare la cosa nel miglior modo possibile, che sia sicuro e che abbia il contatto migliore.
Pensavo di usare un mammouth da 16mmq e stringerlo bene. Il cavo gia presente (che scollego dal morsetto della centralina) è terminato con una terminazione metallica crimpata e che viene stretto dal morsetto (in pratica un mammouth) presente sulla centralina. Il nuovo cavo da collegare, pensavo di imbiancare leggermente a stagno la parte che spello, in modo che rimanga compatto, e che la vite lo stringa bene e non pssa sfilarsi in alcun modo creando l impostazione nello stagno.

Mi sembra di avere letto che ci sono pareri contrastanti sull imbiancare a stagno le terminazioni dei cavi, ma non ne so il motivo.

Io comunque ho l abitudine una volta stretto il morsetto, dopo qualche giorno lo vado a stringere nuovamente se serve e a volte altro mezzo giro di vite ci sta.
 
____________________________________

Tommaso IZ4DJI

www.iz4dji.it





Modificato da IZ4DJI il 07/06/2019 alle 18:47:33
16
Hecktor2
Hecktor2
rating

18/10/2009 6227
Rispondi Abuso
Inserito il 01/05/2019 alle: 21:26:06
In risposta al messaggio di IZ4DJI del 01/05/2019 alle 16:17:37

Chiedo lumi a chi è esperto in cose elettriche. Per installare un booster, mi trovo nella necessità di prolungare (circa 30cm) un cavo da 16mmq che dalla BM va alla centralina. Vorrei fare la cosa nel miglior modo
possibile, che sia sicuro e che abbia il contatto migliore. Pensavo di usare un mammouth da 16mmq e stringerlo bene. Il cavo gia presente (che scollego dal morsetto della centralina) è terminato con una terminazione metallica crimpata e che viene stretto dal morsetto (in pratica un mammouth) presente sulla centralina. Il nuovo cavo da collegare, pensavo di imbiancare leggermente a stagno la parte che spello, in modo che rimanga compatto, e che la vite lo stringa bene e non pssa sfilarsi in alcun modo creando l impostazione nello stagno. Mi sembra di avere letto che ci sono pareri contrastanti sull imbiancare a stagno le terminazioni dei cavi, ma non ne so il motivo. Io comunque ho l abitudine una volta stretto il morsetto, dopo qualche giorno lo vado a stringere nuovamente se serve e a volte altro mezzo giro di vite ci sta.   Tommaso IZ4DJI www.iz4dji.it
...
se vieni in Alto Adige ti procuro il necessario , ci sono delle giunzioni con pressa o con morsetti adatti , se conosci qualche tecnico ENEL ti saprà consigliare , non devi stagnare perchè se si allenta la connessione incomincia a scaldare il collegamento , scaldandosi lo stagno si distende lungo il conduttore , in un attimo diminuisce la sezione e rischi che prenda fuoco
19
IZ4DJI
IZ4DJI
rating

12/11/2006 58357
Rispondi Abuso
Inserito il 01/05/2019 alle: 22:03:42
In risposta al messaggio di Hecktor2 del 01/05/2019 alle 21:26:06

se vieni in Alto Adige ti procuro il necessario , ci sono delle giunzioni con pressa o con morsetti adatti , se conosci qualche tecnico ENEL ti saprà consigliare , non devi stagnare perchè se si allenta la connessione incomincia
a scaldare il collegamento , scaldandosi lo stagno si distende lungo il conduttore , in un attimo diminuisce la sezione e rischi che prenda fuoco
...
Ecco, ora so perchè il cavo non va stagnato...grazie.

Pensavo proprio a delle specie di tubetti metallici con due viti da stringere bene e poi isolare bene con termoretraibile, cercherò in tale direzione.  Ho un mio paziente che ha una grossa impresa di impianti elettrici industriali, andrò a rompergli le scatole, loro che lavorano con roba grossa avranno sicuramente qualcosa.

Il Mammouth lavora allo stesso modo, piu o meno, ma non mi piace perchè mi da l idea che il cavo entri poco e non mi da troppa fiducia la tenuta della vite, poi casomai è solo una mia impressione.

Visto che in quel cavo potrebbero passarci fino a 50A (poi c'è il fusibile da 50A) voglio un ottimo collegamento, 50 non sono tantissimi, ma neppure pochissimi.

Ti ringrazio della gentile offerta, ma in Alto adige dovrei capitare (al Camping Antholz) forse la prima settimana di Luglio, per farmi qualche bella camminata, ma appena arriva il booster (penso prossima settimana), connoscendomi mi viene la fregola di montarlo al piu presto wink
____________________________________

Tommaso IZ4DJI

www.iz4dji.it





Modificato da IZ4DJI il 01/05/2019 alle 22:06:06
15
MarcoBo
MarcoBo
01/06/2010 3096
Rispondi Abuso
Inserito il 01/05/2019 alle: 22:13:08
Ciao, 

io - da qualche parte - ho una pinza per crimpare i tipici "tubetti" per fare queste connessioni o i capicorda, per cavi da 16mmq.
Temo che i puristi diranno che se non è idraulica è insufficiente, ma i miei capicorda per il momento vanno ancora.

Se ti serve contattami che te la cerco, non ho però né tubetti né capicorda per il 16mmq, ma eventualmente quando l'hai in mano decidi tu se fa al caso tuo e te li procuri.

Marco
19
IZ4DJI
IZ4DJI
rating

12/11/2006 58357
Rispondi Abuso
Inserito il 01/05/2019 alle: 22:41:31
In risposta al messaggio di MarcoBo del 01/05/2019 alle 22:13:08

Ciao,  io - da qualche parte - ho una pinza per crimpare i tipici tubetti per fare queste connessioni o i capicorda, per cavi da 16mmq. Temo che i puristi diranno che se non è idraulica è insufficiente, ma i miei capicorda
per il momento vanno ancora. Se ti serve contattami che te la cerco, non ho però né tubetti né capicorda per il 16mmq, ma eventualmente quando l'hai in mano decidi tu se fa al caso tuo e te li procuri. Marco
...
Io avrei una pinza per crimpare i soliti tubetti rossi, blu e gialli, ma non arrivano al 16mm.

Immagino che la tua sia roba piu grossa per tubetti non isolati.

Però, preferirei avere un collegamento con viti, in modo che in caso di necessità o emergenza, anche in viaggio, posso scollegare e ripristinare il collegamento originale, cosa che con un tubetto crimpato diventa impossibile.

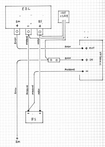
In pratica devo scollegare dalla centralina EBL il filo rosso della BM, prolungarlo di 30~40cm e collegarlo all +IN del booster Votronic. Poi dal +OUT del Booster Votronic rientro nella centralina EBL.

Se faccio un collegamento con un morsetto con viti (come ho disegnato) , in caso di qualsiasi problema posso sempre ricollegare il cavo alla EBL come in origine. Non si sa mai.

2019_05_01_20_38_251.png

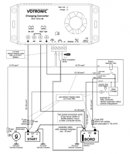
mi sono rifatto allo schema di collegamento sul manuale del booster

2019_05_01_20_41_042.png

spero si capisca

PS: non chiedetemi perchè la Hymer usa il nero per il +BS e il marrone per il -BS ..... sono Tedeschi...mah.
____________________________________

Tommaso IZ4DJI

www.iz4dji.it





Modificato da IZ4DJI il 01/05/2019 alle 22:43:03
Asturia, Cantabria e Paesi Baschi in cam
Asturia, Cantabria e Paesi Baschi in cam
Sala Silvergruva, la miniera d'argento
Sala Silvergruva, la miniera d'argento
Folgaria d’inverno in camper
Folgaria d’inverno in camper
Francia 2025
Francia 2025
Eksjo, la città di legno
Eksjo, la città di legno
Previous Next
15
MarcoBo
MarcoBo
01/06/2010 3096
Rispondi Abuso
Inserito il 01/05/2019 alle: 23:23:07
Sì, io ho anche la pinza che dici tu, ma ne ho una più grossa per sezioni fino a 16mmq che ho usato per crimpare i connettori quando ho montato la seconda BS e l'inverter.

Capisco il motivo per cui vuoi garantirti questa flessibilità :-) immagino che sostituire tutto il cavo sia improponibile (per non avere una connessione volante su un positivo).

Marco
sergiozh
sergiozh
-
Rispondi Abuso
Inserito il 02/05/2019 alle: 02:16:49
Il lavoro fatto nel miglior modo possibile sarebbe di sostituire tutto il cavo eventualmente anche con uno di sezione superiore visto che ci passerebbero fino a 50A.

nei morsetti del booster votronic ci entrano cavi fino a che sezione ?

https://lacasadel4x4.it/dimensi...



quanti metri e' lungo il cavo tra BM e booster ?

http://www.cmazzei.it/calcolo-o...



(i due link forniscono risultati diversi !)

Modificato da sergiozh il 02/05/2019 alle 02:22:01
19
IZ4DJI
IZ4DJI
rating

12/11/2006 58357
Rispondi Abuso
Inserito il 02/05/2019 alle: 08:14:11
In risposta al messaggio di MarcoBo del 01/05/2019 alle 23:23:07

Sì, io ho anche la pinza che dici tu, ma ne ho una più grossa per sezioni fino a 16mmq che ho usato per crimpare i connettori quando ho montato la seconda BS e l'inverter. Capisco il motivo per cui vuoi garantirti questa flessibilità :-) immagino che sostituire tutto il cavo sia improponibile (per non avere una connessione volante su un positivo). Marco
Sostituire tutto il cavo non sarebbe impossibile, ma sicuramente indaginoso, e se si fa un ottima connessione non ne ravviso una effettiva necessità.
 
____________________________________

Tommaso IZ4DJI

www.iz4dji.it




19
IZ4DJI
IZ4DJI
rating

12/11/2006 58357
Rispondi Abuso
Inserito il 02/05/2019 alle: 08:16:44
In risposta al messaggio di sergiozh del 02/05/2019 alle 02:16:49

Il lavoro fatto nel miglior modo possibile sarebbe di sostituire tutto il cavo eventualmente anche con uno di sezione superiore visto che ci passerebbero fino a 50A. nei morsetti del booster votronic ci entrano cavi fino a che sezione ? quanti metri e' lungo il cavo tra BM e booster ? (i due link forniscono risultati diversi !)
Nel Booster Votronic ci stanno cavi fino a 16mmq, che comunque è gia un ottima sezione.
Così a occhio, a meno che non faccia giri strani, il cavo che va dalla BM alla centralina sarà circadue o tre metri al massimo. La BM è sotto i piedi del guidatore, la centralina nella cassapanca della dinette.

Con calma mi leggerò i link.
____________________________________

Tommaso IZ4DJI

www.iz4dji.it




9
Sergione66
Sergione66
13/01/2017 4197
Rispondi Abuso
Inserito il 02/05/2019 alle: 11:28:00
Ciao, ti confermo come hanno detto altri che la crimpatura è il sistema migliore per avere un buon contatto e resistenza meccanica della connessione.
Detto questo se vuoi una connessione a vite potresti valutare dei morsetti tipo questi :

https://www.ebay.it/itm/MORSETT...

Sergio - Genova - Carthago Liner 65LE (Jeegolino)
19
IZ4DJI
IZ4DJI
rating

12/11/2006 58357
Rispondi Abuso
Inserito il 02/05/2019 alle: 11:50:44
In risposta al messaggio di Sergione66 del 02/05/2019 alle 11:28:00

Ciao, ti confermo come hanno detto altri che la crimpatura è il sistema migliore per avere un buon contatto e resistenza meccanica della connessione. Detto questo se vuoi una connessione a vite potresti valutare dei morsetti tipo questi :
Potrebbe essere una buona soluzione e mettere il tutto dentro una scatoletta isolante.
____________________________________

Tommaso IZ4DJI

www.iz4dji.it




15
MarcoBo
MarcoBo
01/06/2010 3096
Rispondi Abuso
Inserito il 02/05/2019 alle: 11:58:23
In risposta al messaggio di IZ4DJI del 02/05/2019 alle 08:16:44

Nel Booster Votronic ci stanno cavi fino a 16mmq, che comunque è gia un ottima sezione. Così a occhio, a meno che non faccia giri strani, il cavo che va dalla BM alla centralina sarà circadue o tre metri al massimo. La BM è sotto i piedi del guidatore, la centralina nella cassapanca della dinette. Con calma mi leggerò i link.
Sicuramente ci hai già pensato e non si può, ma non hai nessun modo per mettere il booster in una posizione per cui non hai necessità di allungare il cavo?

Marco
Argomenti recenti dal forum
Accessori
Batterie agm di buona qualità
Buongiorno a tutti. Ho un problema con le batterie servizi, due magn...
Scorpio89x
Oggi alle 04:52
Accessori
Dcdc victron Shunt victron
Buona sera a tutti, volevo chiedervi una curiosità, A motore acceso ...
fabriroma69
Ieri alle: 19:43
Marchi
UN Parere su Fleurette Migratour 73LJ
Ragazzi gentilmente mi date un vostro parere su questo marchio poco ...
icaro2002
Ieri alle: 18:15
Accessori
Porta bici per Rimor Europeo 72
Salve mi sapete consigliare un porta bici per il Rimor Europeo 72 de...
alex01
Ieri alle: 14:02
Meccanica
Manuale riparazione sofim 35.8
buon giorno a tutti.. sn in procinto di rifare motore sofim 8140.07 ...
luciohd
Ieri alle: 12:50
Aree di sosta e campeggi
Lago di Resia
Buongiorno sapete indicarmi dove sostare per visitare lago Di Resia ...
Arcasuper640
Ieri alle: 10:34
Cellula abitativa
Camper nuovi con serbatoio nere nautico
Un saluto a tutti, sul mio attuale arca è installato un sistema spee...
riccardo23
20/03/26 - 17:42
Accessori
Trasferire molti ah da BS a BM
Una volta sono rimasto senza alternatore a circa due ore da casa era...
gianninotopo
20/03/26 - 13:22
Cellula abitativa
pulizia oblo bagno impossibile
Buongiorno a tutti, ho un Hymer Camp GT544 mansardato del 2005. Il b...
Ceschi1984
20/03/26 - 11:53
Cellula abitativa
Comando Cp plus su Combi 6002
Buongiorno a tutti,volevo sapere se si può montare il comando cp plu...
Rickyge
19/03/26 - 16:00
Viaggi all'estero
Vignette/telepass oltre 35q in Cechia e Polonia
Buongiorno a tutti, stavo programmando un viaggio per vedere la Polo...
biomax
19/03/26 - 14:09
Cellula abitativa
Sportello presa cee
Lo sportello della presa del mio veicolo è mal ridotta, un paio di c...
gianninotopo
19/03/26 - 11:10
Altro sui camper
camper puro, furgonato x usarlo anche per lavori
buongiorno, mi frulla in testa la voglia anche se non per quest'anno...
vespucci
19/03/26 - 09:04
Altro sui camper
Cerco rimessaggio Arenzano,Genova,Savona,masone ec
Aiutoooo cerco rimessaggio nel raggio di 50km da Arenzano… grazie an...
Lelle007
19/03/26 - 01:19
Accessori
domanda secca su lifepo4
buonaser a tutti, prossimamente vorrei acquistare un box batteria d...
AlbertoPD
18/03/26 - 23:08
19
IZ4DJI
IZ4DJI
rating

12/11/2006 58357
Rispondi Abuso
Inserito il 02/05/2019 alle: 12:03:24
In risposta al messaggio di MarcoBo del 02/05/2019 alle 11:58:23

Sicuramente ci hai già pensato e non si può, ma non hai nessun modo per mettere il booster in una posizione per cui non hai necessità di allungare il cavo? Marco
A quello devo ancora guardare bene.
Lo spazio è minimo e la posizione del booster è quindi obbligata, posso vedere da dove arriva il cavo, e se facendogli fare un giro diverso nel ultimo tratto arrivasse. Sicuramente sarebbe la cosa migliore. Certo che se arriva deve arrivare con agio, non mi sono mai piacciuti i cavi corti e tirati sad
____________________________________

Tommaso IZ4DJI

www.iz4dji.it




9
Sergione66
Sergione66
13/01/2017 4197
Rispondi Abuso
Inserito il 02/05/2019 alle: 12:27:42
Comunque per 50A a 12V bastano 10mmq
Sergio - Genova - Carthago Liner 65LE (Jeegolino)
19
IZ4DJI
IZ4DJI
rating

12/11/2006 58357
Rispondi Abuso
Inserito il 02/05/2019 alle: 13:01:29
In risposta al messaggio di Sergione66 del 02/05/2019 alle 12:27:42

Comunque per 50A a 12V bastano 10mmq
Il cavo installato da Hymer è da 16mmq , e per quello che uso anch'io quella sezione. Se avessero usato del 10mmq, avrei usato quello.

Stavo pensando che per prolungare il cavo, forse la cosa piu semplice e con un buon contatto, potrebbe essere il classico morsetto a cappuccio da impianti elettrici. Una volta stretto bene ha un ottimo contatto. Cosa ne pensate?

immagine(1292).png

mi "cade" peggio il giro del cavo, ma alla fine si tratta solo di la to estetico della cosa.

 
____________________________________

Tommaso IZ4DJI

www.iz4dji.it




13
ilviaggiatore63
ilviaggiatore63
08/08/2012 367
Rispondi Abuso
Inserito il 02/05/2019 alle: 13:58:07
non so se ti possa servire vai al minuto 5.14 di questo video si vede come e´preparato il booster per essere montato.
anche solo per avere un idea di un

https://www.youtube.com/watch?v...


Salvatore
il viaggiatore63
19
IZ4DJI
IZ4DJI
rating

12/11/2006 58357
Rispondi Abuso
Inserito il 02/05/2019 alle: 14:47:47
In risposta al messaggio di ilviaggiatore63 del 02/05/2019 alle 13:58:07

non so se ti possa servire vai al minuto 5.14 di questo video si vede come e´preparato il booster per essere montato. anche solo per avere un idea di un
Grazie, molto interessante. In effetti mi ha dato quelche idea. 
Per prolungare il cavo potrei usare uno di quei portafusibili a lamella, anche se il fusibile lo ho gia vicino alle batterie, male non fa.
____________________________________

Tommaso IZ4DJI

www.iz4dji.it




15
renzo07
renzo07
rating

16/11/2010 4080
Rispondi Abuso
Inserito il 02/05/2019 alle: 15:16:30
In risposta al messaggio di IZ4DJI del 02/05/2019 alle 14:47:47

Grazie, molto interessante. In effetti mi ha dato quelche idea.  Per prolungare il cavo potrei usare uno di quei portafusibili a lamella, anche se il fusibile lo ho gia vicino alle batterie, male non fa.
Con

portafusibile minianl


Con

giunto a crimpare


Ovviamente per i "butt splice" o compri la

pinza

o li fai crimpare da un elettrauto.
Ciao,
Renzo.
 
𝓡𝓮𝓷𝔃𝓸
13
pb974
pb974
11/01/2013 614
Rispondi Abuso
Inserito il 02/05/2019 alle: 22:57:50
Il morsetto per uso civile che hai postato può andare bene soprattutto con alcuni giri di nastro isolante per tenere fermi i cavi, l'importante è riserrarlo dopo un po' di tempo.   
il sistema migliore è sicuramente crimparlo con la pinza apposita e isolarlo con del termorestringente anche perché se vuoi ripristinare il vecchio collegamento a quei 30cm in più basta fargli fare un ansa più larga. 
Considera che una pinza di discreta qualità per cavo fino a 25mmq non costa molto e per chi ha un camper è sempre utile.
In caso di necessità si può fare le crimpature con un angolare di ferro, una mazzetta e uno scalpello ma serve un po' di pratica.

ciao Paolo
19
IZ4DJI
IZ4DJI
rating

12/11/2006 58357
Rispondi Abuso
Inserito il 02/05/2019 alle: 23:26:15
In risposta al messaggio di renzo07 del 02/05/2019 alle 15:16:30

Con portafusibile minianl Con giunto a crimpare Ovviamente per i butt splice o compri la pinza o li fai crimpare da un elettrauto. Ciao, Renzo.  
Il tuo post mi conforta, perchè 10 minuti fa ho comperato proprio quei tubetti da crimpare nello stesso venditore e stavo guardando proprio quella pinza , che quindi dopo la tua "benedizione" ho testè comperato wink.
Gli attrezzi meglio comperarli quando servono, così poi si hanno anche per il futuro...anche se mia moglie non ha ancora capito questa mia massima laugh
____________________________________

Tommaso IZ4DJI

www.iz4dji.it




19
IZ4DJI
IZ4DJI
rating

12/11/2006 58357
Rispondi Abuso
Inserito il 02/05/2019 alle: 23:28:12
In risposta al messaggio di pb974 del 02/05/2019 alle 22:57:50

Il morsetto per uso civile che hai postato può andare bene soprattutto con alcuni giri di nastro isolante per tenere fermi i cavi, l'importante è riserrarlo dopo un po' di tempo.    il sistema migliore è sicuramente
crimparlo con la pinza apposita e isolarlo con del termorestringente anche perché se vuoi ripristinare il vecchio collegamento a quei 30cm in più basta fargli fare un ansa più larga.  Considera che una pinza di discreta qualità per cavo fino a 25mmq non costa molto e per chi ha un camper è sempre utile. In caso di necessità si può fare le crimpature con un angolare di ferro, una mazzetta e uno scalpello ma serve un po' di pratica. ciao Paolo
...
Sono daccordissimo, infatti ho appena comperato la pinza, che mancava nella mia officina smiley
____________________________________

Tommaso IZ4DJI

www.iz4dji.it




SostaGruppiCompagniItaliaEsteroMarchiMeccanicaCellulaAccessoriEventiLeggiComportamentiDisabiliIn camper perAltro CamperAltroExtra
167k Facebook
343k Instagram
42,6k TikTok
73,3k Youtube
CamperOnLine - Copyright © 1998-2026 - P.Iva 06953990014
Informativa privacy
Loading...

Accedi

Recupera Password
Nuovo utente

Vuoi eliminare il messaggio?

Sottoscrizione

Anteprima

PREFERENZA

Il messaggio è in fase di inserimento.

loading

CamperOnLine

Buongiorno gentile utente,

da oltre 20 anni Camperonline offre gratuitamente tutti i suoi servizi
grazie agli inserzionisti che ci hanno dato la loro fiducia, permettici di continuare il nostro lavoro disattivando il blocco delle pubblicità.

Grazie della collaborazione.

Azione eseguita con successo

Azione Fallita

Condividi

Condividi questa pagina con:

O copia il link