www.iz4dji.it
In risposta al messaggio di IZ4DJI del 15/05/2020 alle 11:17:01Purtroppo non e' esterno, rimando a domani la verifica in quanto questa mattina andando in camper ho trovato formiche nella centralina e quindi ho dovuto bonificare.
il rele che interessa è quello indicato nella spiegazione come Rele di Parallelo (a sua volta comandato da un piccolo rele). Suppongo che anch'esso sia all interno della centralina in quanto i cai grossi di BM e BS arrivanosulla centralina. Magari fosse esterno, togli il rele e metti al suo posto il booster (che fa anche da rele parallelatore) e la cosa sarebbe gia fatta.
In risposta al messaggio di IZ4DJI del 15/05/2020 alle 11:17:01Grazie Tommaso e a tutti quelli che mi hanno aiutato.
il rele che interessa è quello indicato nella spiegazione come Rele di Parallelo (a sua volta comandato da un piccolo rele). Suppongo che anch'esso sia all interno della centralina in quanto i cai grossi di BM e BS arrivanosulla centralina. Magari fosse esterno, togli il rele e metti al suo posto il booster (che fa anche da rele parallelatore) e la cosa sarebbe gia fatta.
In risposta al messaggio di epsoncolor del 18/05/2020 alle 13:03:22Per spirito di condivisione dicci se ci sono stati problemi collaterali tipo lettura batteria motore sul pannello comandi a motore spento. Mi pare che nessuno abbia pubblicato il suo lavoro fatto con la centralina CBE e quindi sarebbe interessante capire come funziona la parallelazione delle batterie post Votronic. Io fatto lavoro su Nordelettronica e Tommaso su Schaudt
Grazie Tommaso e a tutti quelli che mi hanno aiutato.
In risposta al messaggio di gduca del 18/05/2020 alle 17:03:22Messo in moto da fermo problemi non neho avuti, domani come dicevo vado dal gommista e faro' qualche km quindi verifichero' cosa fa'. A motore spento la lettura della BM sul pannello comandi c'e' cosi' come la BS.
Per spirito di condivisione dicci se ci sono stati problemi collaterali tipo lettura batteria motore sul pannello comandi a motore spento. Mi pare che nessuno abbia pubblicato il suo lavoro fatto con la centralina CBE e quindisarebbe interessante capire come funziona la parallelazione delle batterie post Votronic. Io fatto lavoro su Nordelettronica e Tommaso su Schaudt
In risposta al messaggio di gduca del 29/05/2020 alle 20:26:16Successo anche a me.
Purtroppo ad un mese dall'installazione, il Votronic mi è defunto. Avevo parcheggiato il camper sabato scorso e tutto funzionava a meraviglia. L'ho messo in moto oggi e le letture sul display erano impazzite, i numeri cambiavanoin continuazione, Ho aperto la botola dove c'era il Votronic ed ho visto che le luci gialla e verde lampeggiavano in continuazione. Anche il frigorifero sembrava impazzito, passava da batteria a gas in continuazione. Verificato ancora una volta tutti i collegamenti ed erano ok. Adesso spero che il venditore tedesco non mi faccia impazzire e mi lasci senza il booster per un lungo periodo. Qualcuno ha avuto un problema simile… Ho condiviso la disavventura in questo forum per capirne se capitata la stessa cosa ad altri.
www.iz4dji.it
In risposta al messaggio di IZ4DJI del 30/05/2020 alle 01:44:12Ciao Tommaso, il collegamento del tuo ex CSB2 era con il pannello solare? Ho controllato il mio e ho visto che me lo hannop collegato al PV e poi va in centralina ,non vorrei che mi creasse lo stesso problema.
Successo anche a me. La colpa era del parallelatore CBE CSB2, preesistente alla installazione del booster, che non so perchè interferiva e ha mandato in tilt il Votronic 1212-30. Ero in Francia, un giorno mi capita diguardare il CSB2 e vedo che la lucina è spenta, controllo il fusibile (ne avevo messi due sui due positivi) e lo trovo saltato e lo sostituisco. Il booster funzionava regolarmente. Dopo qualche giorno mi accorgo che il fusibile del CSB2 era nuovamente saltato e torno a cambiarlo (cavolata galattica insistere), dopo alcuni giorni ci guardo e vedo che il CSB2 va, ma poi mi casca l occhio sul Booster e vedo le spie lampeggiare in continuazione. Misuro le tensioni e il booster non caricava piu la BS. Faccio senza, tanto aveo il pannello solare e arrivo a casa. Collego le idee e mi viene il sospetto che sia stato il CSB2 visto che aveva avuto questo problema con i fusibili. Convinto di avere fatto una cavolata io, anche senza esserne sicuro, ordino un nuovo booster (le cavolate si pagano). Tolgo il CSB2 e lo monto e tutto bene. Poi, pensandoci bene, e non potendo essere certi che fosse stato il CSB2 (anche se altamente probabile benchè installato a regola), il 5 settembre scrivo (in inglese) alla assistenza Votronic tramite il form sul loro sito. La risposta arriva il 1 Ottobre, con le scuse per il ritardo dicendo che erano molto impegnati. Scrivo che il booster aveva smesso di funzionare per qualche motivo a me sconosciuto e che lo avevo anche aperto togliendo il sigillo di garanzia per controllare i due fusibili interni (da 30A e erano a posto). Mi rispondono di inviarlo che avrebbero guardato e mi avrebbero detto che se era un difetto di produzionepassava in garanzia, in caso contrario mi avrebbero fatto un preventivo. Aggiungono che in alternativa potevo anche passare tramite il venditore (su Amazon). Aspetto e non so piu nulla. Un giorno suona il corriere e mi ritorna il booster riparato, senza addebito e con il foglio del lavoro che recitava controllo e ricaricato software o qualcosa del genere. Piu che soddisfatto della assietenza, ora ho un booster di scorta . Secondo me il CSB2 aveva in qualche modo impallato il software del booster. Non mi spiego perchè, forse perchè il booster ha gia insito il sistema di riicarica BM esattamente come fa il CSB2 e quindi forse si interferivano. Però, il booster lo avevo installato a fine Maggio e fino a quel momento aveva funzionato bene e avevo fatto qualche centinaio di km, quindi non mi spiego completamente. Altra cosa, in Francia mi è morta la BS e quindi la ho sostituita li, ma non ho fatto altro che togliere la vecchia e mettere la nuova, non penso che la sostituzione possa avere avuto colpa, anche perchè prima di staccare il morsetto ho tolto il fusibile da 50A della BS e rimesso a sostituzione effettuata.
In risposta al messaggio di epsoncolor del 30/05/2020 alle 11:36:38Si, ho anche il pannello solare, ma quello non da nessun problema.
Ciao Tommaso, il collegamento del tuo ex CSB2 era con il pannello solare? Ho controllato il mio e ho visto che me lo hannop collegato al PV e poi va in centralina ,non vorrei che mi creasse lo stesso problema. Quando sono andato dal gommista hom fatto solo 30 km e tutto ha funzionato, non vorrei che facendo molti km mi mandasse in palla il sistema. grazie
www.iz4dji.it
In risposta al messaggio di IZ4DJI del 30/05/2020 alle 12:43:38Grezie anche sul mio ci sono due fusibili da 10A cad. Domani provvedo alla disinstallazione.
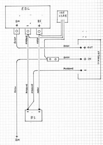
Si, ho anche il pannello solare, ma quello non da nessun problema. Il CSB2 era collegato a +BM , +BS e massa , sui rispettivi cavi grossi provenienti dalle batterie. Visto che il booster, a motore spento, fa gia lui lastessa identica funzione del CSB2, fossi in te eliminerei immediatamente il CSB2 a scanso di guai, anche perchè è diventato superfluo. Io penso che possa casomai creare problemi in particolari condizioni, non saprei, forse quando la BS arriva a pienissima carica, visto che non lo ha fatto subito e sempre. Io sul CSB2 avevo due fusibili da 10A sui due positivi, e uno dei due era saltato, significa che dal CSB2 era transitata una corrente maggiore dei 10A mentre a regola dovrebbe non superare i 4A. Ho uno schema di come era collegato: nello schema ho omesso i due fusibili del CSB2, ma c'erano.
In risposta al messaggio di Semi del 31/05/2020 alle 18:09:28
Facci sapere se una volta staccato il cbs sistemi la cosa. Purtroppo togliendolo non avrai più la funzione di parallelatore con i soli pannelli solari perché il votronic è a monte del parallelatore originale e quindi se non si chiude quello il votronic non può fare niente
In risposta al messaggio di Semi del 31/05/2020 alle 18:09:28Sai che non ci avevo pensato che la funzione di carica BM potrebbe in effetti essere inficiata dal rele parallelatore aperto!
Facci sapere se una volta staccato il cbs sistemi la cosa. Purtroppo togliendolo non avrai più la funzione di parallelatore con i soli pannelli solari perché il votronic è a monte del parallelatore originale e quindi se non si chiude quello il votronic non può fare niente

www.iz4dji.it
In risposta al messaggio di epsoncolor del 31/05/2020 alle 11:55:18Scusa la mia ignoranza, ma cosa sarebbe un Battery Protector?
Grezie anche sul mio ci sono due fusibili da 10A cad. Domani provvedo alla disinstallazione. Scusa se ti pongo una altra domanda secondo te un BatteryProtector puo' essere utile?
www.iz4dji.it
In risposta al messaggio di IZ4DJI del 01/06/2020 alle 16:46:55Il Votronic protezione batteria 40 art. 3075, pero non mio e' chiaro se serve solo per BM o anche per BS
Scusa la mia ignoranza, ma cosa sarebbe un Battery Protector? Secondo me meno roba ci si mette e piu tranquilli si sta.
In risposta al messaggio di epsoncolor del 01/06/2020 alle 18:58:03Quindi questo:
Il Votronic protezione batteria 40 art. 3075, pero non mio e' chiaro se serve solo per BM o anche per BS
https://www.votronic.de/index.p...
www.iz4dji.it
In risposta al messaggio di IZ4DJI del 01/06/2020 alle 20:09:08Si è questo, in effetti dopo verifica non mi serve, anche la mia centralina stacca tutto quando scende ad una determinata soglia. Grazie
Quindi questo: vedo che ha solo il collegamento per BS. Se ho capito bene stacca completamente la BS se questa scende sotto un certo voltaggio per non farla rovinare. A me sembra abbastanza inutile e solo una cosa inpiu che guastandosi puo creare problemi. Se uno è a bordo comunque controlla periodicamente la tensione e se è troppo bassa se ne accorge perchè la stufa va in blocco. Da me poi, se la tensione scende sotto i 10,5v ci pensa la centralina a spegnere tutto e si rimane al buio e senza nulla che funziona, forse sarà così anche da te.
http://www.m48.it
In risposta al messaggio di IZ4DJI del 01/06/2020 alle 16:45:26Si Tommaso con la tua ebl dovrebbe funzionare così ma con la nostra cbe se il parallelatore è aperto non ci può essere passaggio di corrente, neanche con il d+ collegato perché essendo il booster collegato sul connettore della BM questa è isolata con parallelatore aperto e questo si chiude solo con con batteria servizi sopra 13.6v ma con il consenso della 220 o con il motore acceso.
Sai che non ci avevo pensato che la funzione di carica BM potrebbe in effetti essere inficiata dal rele parallelatore aperto! PS: no, allarme rientrato, leggendo il manuale la BM si carica ugualmente almeno con la centralinaEBL O perlomeno, dice che durante il collegamento a 220, e carica BS, e attiva anche la carica della BM. In effetti non specifica cosa succede quando non si è collegati a 220 ma quando la carica della BS è fatta da pannello solare o da Efoy. Lo vedrò non appena uso il camper e lo metto al sole e vedere se sale anche la tensione della BM. PS: legegndo qua non è chiarissimo, ma dice che se il booster è comandato da D+ la carica BM a bassa corrente (massimo 1A) è attiva. Nella centralina EBL partono dalla BM due cavi, quello grosso da 16mm2 ma anche uno piu sottile che va alla EBL e penso che serva proprio per bypassare a senso unico il parallelatore per la ricarica a bassa corrente della BM. Da quanto dice sembra di capire che la ricarica BM si attiva indipendentemente dalla fonte di carica, quando la BS è sufficentemente caricata.