CamperOnLine
  • Camper
    • Camper usati
    • Camper nuovi
    • Produttori
    • Listino
    • Cataloghi
    • Concessionari e rete vendita
    • Noleggio
    • Van
    • Caravan
    • Fiere
    • Rimessaggi
    • Le prove di CamperOnLine
    • Provati da voi
    • Primo acquisto
    • Area professionisti
  • Accessori
    • Accessori e Prodotti
    • Camping Sport Magenta accessori
    • Produttori
    • Antenne TV
    • Ammortizzatori
    • GPS
    • Pneumatici
    • Rimorchi
    • Provati da Voi
    • Fai da te
  • Viaggi
    • Diari di viaggi in camper
    • Eventi
    • Foto
    • Check list
    • Traghetti
    • Trasporti
  • Sosta
    • Cerca Strutture
    • Sosta
    • Aree sosta camper
    • Campeggi
    • Agriturismi con sosta camper
    • App Camperonline App
    • 10 Consigli utili per la sosta
    • Area strutture
  • Forum
    • Tutti i Forum
    • Sosta
    • Gruppi
    • Compagni
    • Italia
    • Estero
    • Marchi
    • Meccanica
    • Cellula
    • Accessori
    • Eventi
    • Leggi
    • Comportamenti
    • Disabili
    • In camper per
    • Altro Camper
    • Altro
    • Extra
    • FAQ
    • Regolamento
    • Attivi
    • Preferiti
    • Cerca
  • Community
    • COL
    • CamperOnFest
    • Convenzioni Convenzioni
    • Amici
    • Furti
    • Informativa Privacy
    • Lavoro
  • COL
    • News
    • Newsletter
    • Pubblicità
    • Contatto
    • Ora
    • RSS RSS
    • Video
    • Facebook
    • Instagram
  • Magazine
  • Italiano
    • Bienvenue
    • Welcome
    • Willkommen
  • Accedi
CamperOnLine
Camping Sport Magenta
  1. Forum
  2. Tecnica
  3. Accessori
Galleria

Ronzio relè da frigo a 12V

Rispondi
Cerca
Berger Camping
SostaGruppiCompagniItaliaEsteroMarchiMeccanicaCellulaAccessoriEventiLeggiComportamentiDisabiliIn camper perAltro CamperAltroExtra
1 20 24
11
maggico
maggico
29/09/2014 32
Rispondi Abuso
Inserito il 05/06/2017 alle: 17:43:18
Ciao,
Frigorifero trivalente che a gas e 220 è OK mentre a 12V con camper acceso sento un ronzio provenire dal relè sul retro del frigo e la spia sul frigo è ARANCIO (no rossa o verde). Relè da sostituire? Dove lo trovo uguale? Altra causa?

Grazie per il Vs aiuto, Ciao
Daniele
16
impiegatodelvolante
impiegatodel...
rating

14/01/2010 30060
Rispondi Abuso
Inserito il 05/06/2017 alle: 17:49:24
cavi sottodimensionati e o connessioni ossidate?


L''erba cattiva non muore mai,
quella buona finisce subito....
11
maggico
maggico
29/09/2014 32
Rispondi Abuso
Inserito il 05/06/2017 alle: 18:10:20
In risposta al messaggio di maggico del 05/06/2017 alle 17:43:18

Ciao, Frigorifero trivalente che a gas e 220 è OK mentre a 12V con camper acceso sento un ronzio provenire dal relè sul retro del frigo e la spia sul frigo è ARANCIO (no rossa o verde). Relè da sostituire? Dove lo trovo uguale? Altra causa? Grazie per il Vs aiuto, Ciao Daniele

Ho spruzzato spray per contatti ed i cavi sono quelli di sempre, devo guardare qualcosa in particolare?
16
luigi71976
luigi71976
27/03/2009 192
Rispondi Abuso
Inserito il 06/06/2017 alle: 05:52:08
In risposta al messaggio di maggico del 05/06/2017 alle 18:10:20

Ho spruzzato spray per contatti ed i cavi sono quelli di sempre, devo guardare qualcosa in particolare?

Anche il mio frigo fa questo ronzio ogni tanto e mi sembra che la fa solo a 220 il ronzio proviene da dietro i comandi di accensione 
16
urra
urra
15/07/2009 97
Rispondi Abuso
Inserito il 06/06/2017 alle: 10:49:45
In risposta al messaggio di maggico del 05/06/2017 alle 17:43:18

Ciao, Frigorifero trivalente che a gas e 220 è OK mentre a 12V con camper acceso sento un ronzio provenire dal relè sul retro del frigo e la spia sul frigo è ARANCIO (no rossa o verde). Relè da sostituire? Dove lo trovo uguale? Altra causa? Grazie per il Vs aiuto, Ciao Daniele

Anche io sul mio frigo domestico ho lo stesso problema è il relè che non riesce a chiudere il contatto per motivi che non so.un mese fa ho addirittura cambiato la scheda frigo ma il problema è rimasto. A fine mese andrò dal tecnico .
Sala Silvergruva, la miniera d'argento
Sala Silvergruva, la miniera d'argento
Folgaria d’inverno in camper
Folgaria d’inverno in camper
Francia 2025
Francia 2025
Eksjo, la città di legno
Eksjo, la città di legno
Viaggio in Umbria e dintorni
Viaggio in Umbria e dintorni
Previous Next
19
Baimar
Baimar
rating

02/10/2006 7679
Rispondi Abuso
Inserito il 06/06/2017 alle: 12:36:24
Anche io frigo Dometic stesso problema, a 220 sento un ronzio dietro i comandi, muovo leggermente il comando per alzare o abbassare la temperatura e sparisce......non lo fà sempre....
 
Marco
La Burocrazia e la mamma di tutte le corruzioni

Il mondo è come un libro, chi non viaggia ne legge solo una pagina.

Modificato da Baimar il 06/06/2017 alle 12:37:43
11
maggico
maggico
29/09/2014 32
Rispondi Abuso
Inserito il 06/06/2017 alle: 13:43:56
In risposta al messaggio di Baimar del 06/06/2017 alle 12:36:24

Anche io frigo Dometic stesso problema, a 220 sento un ronzio dietro i comandi, muovo leggermente il comando per alzare o abbassare la temperatura e sparisce......non lo fà sempre....   Marco La Burocrazia e la mamma di tutte le corruzioni Il mondo è come un libro, chi non viaggia ne legge solo una pagina.

A me lo fa solo a 12V, abbassando la temperatura non lo fa più ma credo che sia dovuto dal fatto che il frigorifero non lavora!!
11
maggico
maggico
29/09/2014 32
Rispondi Abuso
Inserito il 06/06/2017 alle: 22:01:54
In risposta al messaggio di Baimar del 06/06/2017 alle 12:36:24

Anche io frigo Dometic stesso problema, a 220 sento un ronzio dietro i comandi, muovo leggermente il comando per alzare o abbassare la temperatura e sparisce......non lo fà sempre....   Marco La Burocrazia e la mamma di tutte le corruzioni Il mondo è come un libro, chi non viaggia ne legge solo una pagina.

A me lo fa solo a 12V, abbassando la temperatura non lo fa più ma credo che sia dovuto dal fatto che il frigorifero non lavora!!
16
urra
urra
15/07/2009 97
Rispondi Abuso
Inserito il 07/06/2017 alle: 23:14:47
In risposta al messaggio di maggico del 06/06/2017 alle 22:01:54

A me lo fa solo a 12V, abbassando la temperatura non lo fa più ma credo che sia dovuto dal fatto che il frigorifero non lavora!!

Ognuno dice la sua ma è possibile che un problema così frequente non si sa come si può risolvere
17
masivo
masivo
rating

24/08/2008 15362
Rispondi Abuso
Inserito il 07/06/2017 alle: 23:34:37
Il problema non è nel frigo ma in centralina, generalmente dietro  i fusibili che di solito sono dietro il sedile guida, il connettore a 3 fili che gestisce il frigo è insufficiente per far passare la corrente necessaria, va tolto e sostituito con 3 faston femmina seri,..... occhio che vanno ben isolati tra loro.
 
Ivo---------- Dove c''è troppa gente Io non ci sono.
11
maggico
maggico
29/09/2014 32
Rispondi Abuso
Inserito il 08/06/2017 alle: 09:09:35
In risposta al messaggio di maggico del 05/06/2017 alle 17:43:18

Ciao, Frigorifero trivalente che a gas e 220 è OK mentre a 12V con camper acceso sento un ronzio provenire dal relè sul retro del frigo e la spia sul frigo è ARANCIO (no rossa o verde). Relè da sostituire? Dove lo trovo uguale? Altra causa? Grazie per il Vs aiuto, Ciao Daniele

Ho trovato, era il fusibile da 30Ah vicino alla batteria che si era colato! Quale può essere la causa dopo anni di utilizzo senza mai problemi (per evitare che ricapiti?)
16
urra
urra
15/07/2009 97
Rispondi Abuso
Inserito il 08/06/2017 alle: 09:22:28
In risposta al messaggio di maggico del 08/06/2017 alle 09:09:35

Ho trovato, era il fusibile da 30Ah vicino alla batteria che si era colato! Quale può essere la causa dopo anni di utilizzo senza mai problemi (per evitare che ricapiti?)

Scusa ma quale batteria è dove si trova il fusibile grazie in anticipo
Argomenti recenti dal forum
Accessori
Batteria al litio e centralina arsilicii rossa
Buonasera a tutti, un consiglio da i più esperti, posso montare una ...
Pepeago
Oggi alle 16:29
Cellula abitativa
Moquette ed - eventualmente - tappezziere
Ciao a tutti, ho cercato ma le ultime discussioni risalgono al 2020 ...
atomant
Oggi alle 12:20
Meccanica
Parasassi - Locaro passaruota Ducato 2026
Buongiorno a tutti, Sono nuovo dell'ambiente, ma sono molto felice d...
RollingLedger
Oggi alle 09:57
Accessori
CBE CSB2 sempre acceso + info su reg.carica
CIao a tutti, ho una Adriatik 572 del 2005 con centralina EBL 208 S ...
dav8989
Oggi alle 07:41
Accessori
Waeco cruiscontroll Ms 900
Chi lo ha montato su ducato 3000cc del 2010 mi spiega come funziona ...
flavius67
Ieri alle: 21:12
Accessori
Impianto 13 poli gancio traino schema
Ciao a tutti, Dubito di risolvere, ma la community qui é numerosa e ...
maaaxxx
Ieri alle: 18:27
Meccanica
Un aiutino da casa x Crossclimate
Mi sono un po perso sulle pressioni corrette , il mezzo è su Ducato ...
dadamazz
Ieri alle: 18:05
Aree di sosta e campeggi
Area sosta sul lago di Barcis
Ciao a tutti , qualcuno è stato a Pasqua nell'area sosta camper a Ba...
diabolik
Ieri alle: 16:14
Accessori
Interpretare smartshunt
Buongiorno, nel cammin di mezza via . . . Mi ritrovo con 2 BS 110AH ...
isauri
Ieri alle: 15:21
Accessori
monitoraggio pressione pneumatici
Buongiorno a tutti, volevo chiedere se qualcuno ha montato un TPMS d...
Walter62
Ieri alle: 14:11
Aree di sosta e campeggi
Area sosta a primaluna Lecco
Buongiorno chiedo x piacere,,qualcuno e stato recentemente all,area ...
giuvanella
Ieri alle: 13:26
Cellula abitativa
Cavi dietro sedile lato passeggero ducato 244
Buongiorno a tutti, sul mio ducato 244 esce dietro il sedile una lin...
CamperistaPN
Ieri alle: 08:55
Meccanica
Arca america 2024
Buonasera a tutti, vorrei capire se il camper in oggetto può già ave...
Adocaro
14/03/26 - 19:14
Cellula abitativa
motorhome hymer 2003 non carica bs
Buongiorno a tutti, ho un problema e spero nel Vostro aiuto. Attacc...
salva56
14/03/26 - 14:29
Viaggi in Italia
Ciclabili Verona est
Abbiamo letto la pagina web dell'agricamping Oro verde a Verona. Sap...
rlui
14/03/26 - 14:28
11
maggico
maggico
29/09/2014 32
Rispondi Abuso
Inserito il 08/06/2017 alle: 09:46:14
In risposta al messaggio di maggico del 05/06/2017 alle 17:43:18

Ciao, Frigorifero trivalente che a gas e 220 è OK mentre a 12V con camper acceso sento un ronzio provenire dal relè sul retro del frigo e la spia sul frigo è ARANCIO (no rossa o verde). Relè da sostituire? Dove lo trovo uguale? Altra causa? Grazie per il Vs aiuto, Ciao Daniele

Fusibili vicino alla centralina (centralina servizi e batteria servizi sul mio camper sono vicini). Non vicino al frigo...
19
Baimar
Baimar
rating

02/10/2006 7679
Rispondi Abuso
Inserito il 08/06/2017 alle: 09:54:50
No un momento allora parliamo di cose diverse,  il ronzio che sento io, viene dal frigo, e viene da dietro i comandi dove è posizionata la centralina del frigo, ripeto se giro leggermente il comando che alza o abbassa la temperatura, sparisce,  specifico che il  comando lo giro in alto o in basso non ha preferenze, basta che lo sposto e il ronzio smette,  a volte per una giornata a volte riprende dopo un'ora...
Marco
La Burocrazia e la mamma di tutte le corruzioni

Il mondo è come un libro, chi non viaggia ne legge solo una pagina.
11
maggico
maggico
29/09/2014 32
Rispondi Abuso
Inserito il 08/06/2017 alle: 09:58:02
In risposta al messaggio di maggico del 05/06/2017 alle 17:43:18

Ciao, Frigorifero trivalente che a gas e 220 è OK mentre a 12V con camper acceso sento un ronzio provenire dal relè sul retro del frigo e la spia sul frigo è ARANCIO (no rossa o verde). Relè da sostituire? Dove lo trovo uguale? Altra causa? Grazie per il Vs aiuto, Ciao Daniele

Il mio è diverso, ronzio dal relè "dietro" al frigo, dove c'è la griglia apribile...
15
massimo2020
massimo2020
23/07/2010 4687
Rispondi Abuso
Inserito il 08/06/2017 alle: 11:46:55
In risposta al messaggio di maggico del 08/06/2017 alle 09:09:35

Ho trovato, era il fusibile da 30Ah vicino alla batteria che si era colato! Quale può essere la causa dopo anni di utilizzo senza mai problemi (per evitare che ricapiti?)

Colpa del portafusibile sottodimensionato e di bassa qualità, alla lunga cede.
È successo anche a me ed ho sostituito proprio il portafusibile con uno a maggiori prestazioni.


 
Saluti
Massimo

11
maggico
maggico
29/09/2014 32
Rispondi Abuso
Inserito il 08/06/2017 alle: 12:02:09
In risposta al messaggio di massimoconhymer del 08/06/2017 alle 11:46:55

Colpa del portafusibile sottodimensionato e di bassa qualità, alla lunga cede. È successo anche a me ed ho sostituito proprio il portafusibile con uno a maggiori prestazioni.   Saluti Massimo

Grazie del consiglio ... ciao 
16
urra
urra
15/07/2009 97
Rispondi Abuso
Inserito il 10/06/2017 alle: 12:21:18
Risposta a: Messaggio di massimoconhymer inserito in data 08/06/2017  11:46:55 (Visualizza messaggio in nuova fines
Questa mattina ho staccato dalla centralina camper il connettore bianco a tre fili rosso nero è viola che sarebbe il famoso d+, ho spruzzato un Po di antiossidante è subito ho provato è andava, il relè sulla scheda frigo apriva è chiudeva a meraviglia, dopo un po' ho riprovato dinuovo il relè che ronza ,mistero. Mentre tornava ho provato la tensione del frigo ,da 13,8 passando il frigo a 12volt, con il ronzio la tensione era solo più 0,8.

Modificato da urra il 15/06/2017 alle 18:08:40
20
scubidu
scubidu
rating

16/02/2006 3839
Rispondi Abuso
Inserito il 15/06/2017 alle: 19:09:23
la misura dove lai presa  .. dietro  il frigo o sopra??
 misura   in scheda se puoi 
sopra il frigo  ci sono altri mammut   che uniscono i fili. sia del d+..sia   del positivo    alimentazione scheda frigo

 
16
urra
urra
15/07/2009 97
Rispondi Abuso
Inserito il 15/06/2017 alle: 19:46:07
In risposta al messaggio di scubidu del 15/06/2017 alle 19:09:23

la misura dove lai presa  .. dietro  il frigo o sopra??  misura   in scheda se puoi  sopra il frigo  ci sono altri mammut   che uniscono i fili. sia del d+..sia   del positivo    alimentazione scheda frigo  

Dietro il frigo dove dalla centralina camper parte il rosso è nero
20
scubidu
scubidu
rating

16/02/2006 3839
Rispondi Abuso
Inserito il 15/06/2017 alle: 19:53:43
tra  li  e la scheda e presente una congiunzione    con dei mammut
 sopra  il frigo   dietro la scheda  parte  posteriore  sx
 ia a qualcune del forum  tempo addietro ho consigliato di verificare perche non andava a 12
 la magagna era li
controlla la tensione in scheda
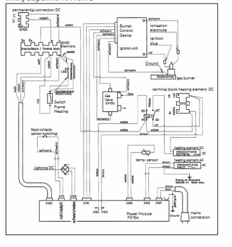
dovrebbe essere il connettore x105
SostaGruppiCompagniItaliaEsteroMarchiMeccanicaCellulaAccessoriEventiLeggiComportamentiDisabiliIn camper perAltro CamperAltroExtra
167k Facebook
343k Instagram
42,6k TikTok
73,3k Youtube
CamperOnLine - Copyright © 1998-2026 - P.Iva 06953990014
Informativa privacy
Loading...

Accedi

Recupera Password
Nuovo utente

Vuoi eliminare il messaggio?

Sottoscrizione

Anteprima

PREFERENZA

Il messaggio è in fase di inserimento.

loading

CamperOnLine

Buongiorno gentile utente,

da oltre 20 anni Camperonline offre gratuitamente tutti i suoi servizi
grazie agli inserzionisti che ci hanno dato la loro fiducia, permettici di continuare il nostro lavoro disattivando il blocco delle pubblicità.

Grazie della collaborazione.

Azione eseguita con successo

Azione Fallita

Condividi

Condividi questa pagina con:

O copia il link