In risposta al messaggio di anasta del 06/03/2021 alle 00:05:46Confermo, ho appena ritirato un mezzo di quel tipo: Ducato 140 HP manuale no start-stop.
Il 140 normalmente non ha l alternatore smart, dunque niente booster. A meno che abbia cambio automatico o qualche pacchetto che lo preveda Andrea
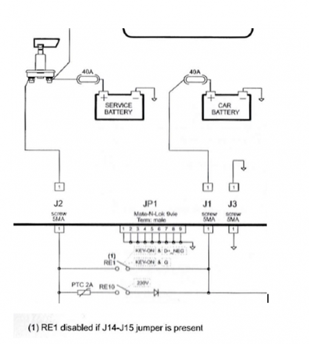
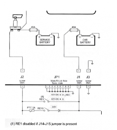
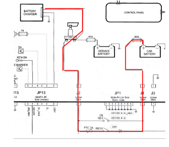
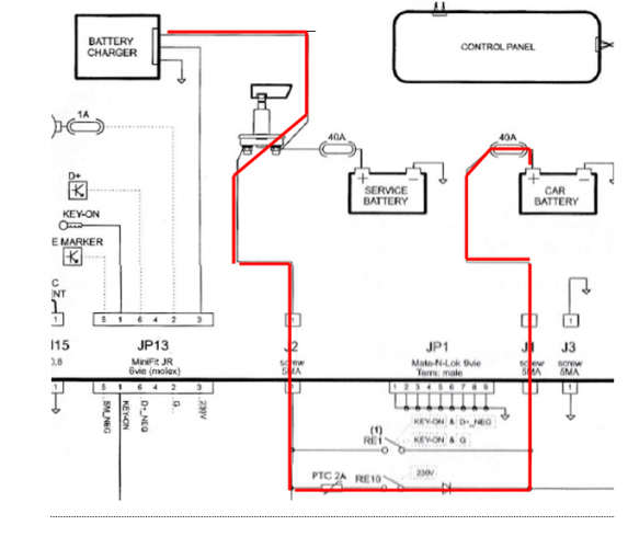
In risposta al messaggio di qwertyz del 05/03/2021 alle 22:47:01Nei mezzi attuali il Caricabatterie 220 carica sia BS che BM.
sto prendendo un van su ducato eu6 140cv quindi presumo con alternatore intelligente e quindi dc dc...non vorrei mettere pannello (ma questo cambia poco) ne fare grandi cambiamenti nell'impianto...penso di trovare già' ildc-dc,quindi mi chiedo sostituendolo con uno sterling o voctronic o simili (consigliatemi) e spostando semplicemente il caricabatterie dalla bs alla bm (e quindi il dc dc farebbe anche da caricatore x la bs a 220) ho risolto?magari un modello con non tanti ampere per usare i cavi originari ch penso siano accettabili?leggo di rimozione di parallelo ecc ma nel mio caso servirebbe?la bs sarebbe una p e p ultimato che trovo sui 600 e
www.iz4dji.it
In risposta al messaggio di qwertyz del 06/03/2021 alle 11:10:04Font vendome dovrebbe essere come il mio Roller Team (Trigano).
da me le batterie sono in un vano quindi no problem (font vendome h307) ...mi chiedo a questo punto nn avendo il dc dc devo intervenire pesantemente sull'impianto?mi pare si debba innanzitutto escludere il parallelatore bsbm (mont acentralina noordelet ma nn so quale) e poi che si deve fare?sicuramente comprare un dc dc (quale?) ma nn vorrei cambiare caricab 220v xche' le funzioni della centralina voglio rimangono come non vorrei ricablare piu' di tanto,magari un dc dc piccolino?
In risposta al messaggio di qwertyz del 06/03/2021 alle 13:52:28Rispondo alla prima domanda.
Perdonami mi spieghi meglio ? Intanto cosa e’ l’ne325? Poi il tele 10 rimarrebbe sempre attaccato ? Ho capito che io nn avrò il dc dc di serie poi tra victron e sterling quale la differenza ? Lonsterlinh può andare con il caricabatterie originale il victron no? Cosa significa ‘isolati’
.png)