CamperOnLine
  • Camper
    • Camper usati
    • Camper nuovi
    • Produttori
    • Listino
    • Cataloghi
    • Concessionari e rete vendita
    • Noleggio
    • Van
    • Caravan
    • Fiere
    • Rimessaggi
    • Le prove di CamperOnLine
    • Provati da voi
    • Primo acquisto
    • Area professionisti
  • Accessori
    • Accessori e Prodotti
    • Camping Sport Magenta accessori
    • Produttori
    • Antenne TV
    • Ammortizzatori
    • GPS
    • Pneumatici
    • Rimorchi
    • Provati da Voi
    • Fai da te
  • Viaggi
    • Diari di viaggi in camper
    • Eventi
    • Foto
    • Check list
    • Traghetti
    • Trasporti
  • Sosta
    • Cerca Strutture
    • Sosta
    • Aree sosta camper
    • Campeggi
    • Agriturismi con sosta camper
    • App Camperonline App
    • 10 Consigli utili per la sosta
    • Area strutture
  • Forum
    • Tutti i Forum
    • Sosta
    • Gruppi
    • Compagni
    • Italia
    • Estero
    • Marchi
    • Meccanica
    • Cellula
    • Accessori
    • Eventi
    • Leggi
    • Comportamenti
    • Disabili
    • In camper per
    • Altro Camper
    • Altro
    • Extra
    • FAQ
    • Regolamento
    • Attivi
    • Preferiti
    • Cerca
  • Community
    • COL
    • CamperOnFest
    • Convenzioni Convenzioni
    • Amici
    • Furti
    • Informativa Privacy
    • Lavoro
  • COL
    • News
    • Newsletter
    • Pubblicità
    • Contatto
    • Ora
    • RSS RSS
    • Video
    • Facebook
    • Instagram
  • Magazine
  • Italiano
    • Bienvenue
    • Welcome
    • Willkommen
  • Accedi
CamperOnLine
Camping Sport Magenta
  1. Forum
  2. Tecnica
  3. Accessori
Galleria

Commutatore bipolare: 220V da inverter alle prese

Rispondi
Cerca
Berger Camping
SostaGruppiCompagniItaliaEsteroMarchiMeccanicaCellulaAccessoriEventiLeggiComportamentiDisabiliIn camper perAltro CamperAltroExtra
1 20 44
6
Ikigai
Ikigai
10/01/2020 400
Rispondi Abuso
Inserito il 04/10/2020 alle: 15:20:23
Ciao, mi sto dilettando a disegnare per futura memoria lo schema elettrico delle modifiche apportate al mio camper. Già che ci sono, progetto come portare i 220V alle prese del camper, e cercando ho trovato spunto dalla

discussione

(non posso più aggiungere commenti lì) di qualche anno fa dove si proponeva l'uso di relé con uno schema simile (di Emme48):
invertergeneratore.jpg
Nel mio caso non ho un generatore, per cui basterebbe un solo relé. 
Preferisco però avere un commutatore manuale al posto del relé, e cercando in rete si trovano da

questi commutatorini

che comunque son dati per 16A, e hanno un costo irrisorio, a

questi rotativi

che mi piacciono, a

questi da quadro

elettrico. 

Tra questi, metterei quello rotativo, che ne dite?

Lo schema di Emme48 non prevede un salvavita dopo l'inverter. è il caso di metterlo? Nel vecchio camper lo avevo aggiunto, ma serve? 
Inoltre se contemporaneamente alla rotazione che seleziona la scelta della sorgente interrompessi il frigo, caricabatterie ecc, potrei mettere il selettore prima del salvavita, portando a monte di esso anche il 220V dell'inverter?

Grazie in anticipo a chi mi aiuterà a capire meglio.

Ciao
Andrea
 
Camper for Life

Modificato da Ikigai il 04/10/2020 alle 15:20:47
14
gduca
gduca
29/11/2011 2093
Rispondi Abuso
Inserito il 04/10/2020 alle: 19:27:09
In risposta al messaggio di Ikigai del 04/10/2020 alle 15:20:23

Ciao, mi sto dilettando a disegnare per futura memoria lo schema elettrico delle modifiche apportate al mio camper. Già che ci sono, progetto come portare i 220V alle prese del camper, e cercando ho trovato spunto dalla
discussione (non posso più aggiungere commenti lì) di qualche anno fa dove si proponeva l'uso di relé con uno schema simile (di Emme48): Nel mio caso non ho un generatore, per cui basterebbe un solo relé.  Preferisco però avere un commutatore manuale al posto del relé, e cercando in rete si trovano da questi commutatorini che comunque son dati per 16A, e hanno un costo irrisorio, a questi rotativi che mi piacciono, a questi da quadro elettrico.  Tra questi, metterei quello rotativo, che ne dite? Lo schema di Emme48 non prevede un salvavita dopo l'inverter. è il caso di metterlo? Nel vecchio camper lo avevo aggiunto, ma serve?  Inoltre se contemporaneamente alla rotazione che seleziona la scelta della sorgente interrompessi il frigo, caricabatterie ecc, potrei mettere il selettore prima del salvavita, portando a monte di esso anche il 220V dell'inverter? Grazie in anticipo a chi mi aiuterà a capire meglio. Ciao Andrea   Camper for Life
...
Avendo già realizzato questo progetto ti consiglio vivamente di utilizzare l'automatismo di un relè al posto della commutazione meccanica.  Se quest'ultima da un punto di vista delle "connessioni" è più affidabile, non lo è dal punto di vista della sicurezza. Per quanto tu possa essere attento, se malauguratamente ti dimentichi il selettore nella posizione sbagliata….  sai che chioppo ! 
Fabrizio
15
MarcoBo
MarcoBo
01/06/2010 3096
Rispondi Abuso
Inserito il 04/10/2020 alle: 20:10:38
Ciao, 
non avendo il generatore vuoi fare questo:

http://www.m48.it/camperbricola...



concordo con quanto ha detto gduca, non rinuncerei all'automatismo. Io l'ho fatto sui miei ultimi due camper ed è impagabile. Non ho usato il relè indicato ma una versione più piccola su barra DIN per questioni di dimensioni.

Se interponi un differnenziale in uscita dall'inverter mettilo di tipo B. Se cerchi in passato ne abbiamo parlato diverse volte.

Marco
20
Emme48
Emme48
rating

13/01/2006 24493
Rispondi Abuso
Inserito il 05/10/2020 alle: 11:25:18

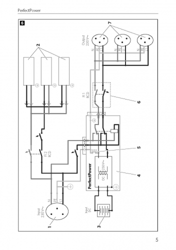
Va bene lo schema indicato da MarcoBo oppure questo se hai il generaore.invertergeneratore%5B1%5D(1).jpg

Poco prima delle prese, puoi mettere un differenziale di "tipo B" ma ricorda sempre che "gli fa quanto il nonno alla nonna".

L'automatismo è affidabile come e forse più del commutatore manuale, con l'unica differenza che non puoi fare errori o dimenticanze.
Inoltre un commutatore manuale da 76 centesimi, non è una grande idea...

Marco.
Marco

http://www.m48.it


Modificato da Emme48 il 05/10/2020 alle 11:54:39
6
Ikigai
Ikigai
10/01/2020 400
Rispondi Abuso
Inserito il 05/10/2020 alle: 22:42:05
Grazie a MarcoBo per il link allo schema di Emme48, non lo avevo trovato, e così ho visto che relè ha adoperato. E ovviamente grazie a Emme48 per la condivisione del suo lavoro.
Mi devo documentare sui differenziali di tipo B, e lo farò divertito dall'idea che facciano "come il nonno alla nonna" laugh​​​​​​. 
A vedere lo schema dei commutatori manuali (non prenderei quello da 76 centesimi ma quello rotativo più serio) o del relè, non capisco che danno possa fare se accendo l'inverter con il camper attaccato alla colonnina. 
Se il commutatore è su "inverter", il 220 della colonnina alimenterà solo frigo e caricabatterie, mentre le prese, elettricamente disgiunte dal commutatore resteranno alimentate dall'inverter. Dove sarebbe il rischio? Se commutassi per scollegare l'inverter acceso, mentre sono collegato alla 220 della colonnina, dato che il selettore passa per lo 0 (tutto staccato), cosa potrebbe fare il botto? Il commutatore non dovrebbe mica evitare in qualsiasi momento o posizione di creare contatto tra i cavi della posizione 1 e 2?
Scusate ma non capisco... 
Nella discussione che ho letto anzi mi pareva di aver capito che l'uso del relè fosse stato causa di problemi... 

 
Camper for Life

Modificato da Ikigai il 05/10/2020 alle 22:43:15
Sala Silvergruva, la miniera d'argento
Sala Silvergruva, la miniera d'argento
Folgaria d’inverno in camper
Folgaria d’inverno in camper
Francia 2025
Francia 2025
Eksjo, la città di legno
Eksjo, la città di legno
Viaggio in Umbria e dintorni
Viaggio in Umbria e dintorni
Previous Next
16
franco1945
franco1945
rating

09/02/2010 5573
Rispondi Abuso
Inserito il 07/10/2020 alle: 18:13:05
nonostante la storiella del nonno e della nonna sia carina ma stantia, dopo aver finito di far ridere tutti i polli del pollaio, mi permetto di suggerire ai forumisti di evitare di generare propri o scopiazzati schemi di utilizzo, bensì di utilizzare quanto il maggiore e più quotato costruttore di inverter per usi amatoriali consiglia. Mi riferisco al manuale di uso e manutenzione distribuito da WAECO . Iniziando dalle prime avvertenze :
image(2019).png
se si desidera montare più di una utenza e montare un circuito di distribuzione per prese è necessario predisporre UN INTERRUTTORE DI PROTEZIONE  DIFFERENZIALE ed effettuare il ponte elettrico dell'inverter.

MESSA A TERRA DELL'INVERTER  (qui ci ridono un poco tutti e ci fanno la salsa e la salsina dimostrando solo ignoranza). il testo recita : Collegare il morsetto di terra dell'inverter ALLA MASSA DEL VEICOLO  ( nb: leggasi telaio)

image(2020).png
COLLEGAMENTO DI PIU' UTENZE
se si desidera montare più di una utenza all'inverter e montare inoltre un circuito di distribuzione per prese, è necessario predisporre un interruttore di protezione ( INTERRUTTORE DIFFERENZIALE) ed effettuare il ponte elettrico nell'inverter . 
image(2021).pngil morsetto TERRA da collegare al telaio che è di fatto l'equivalente della "terra" nei circuiti domestici
 
LO SCHEMA TIPO

image(2022).png
da notare la protezione differenziale sui circuiti prese (rappresentate per comodità di interpretazione anche dei bambini come cerchietti con 3 puntini)

mi sembra di non dover aggiungere altro: Se non lo avete il manuale intero lo potete scaricare dal sito come ho fatto io. Resto in attesa da parte di Emme di qualche barzelletta più moderna. Infine chi suggerisce differenziali TIPO B non ci capisce una emerita  mazza e butta soldi inutilmente, non essendo previsto che a valle dello stesso ci siano utenze sensibili a quel tipo di problematica.


tanti cari saluti in sicurezza ( se farete come suggerito) e cari saluti a nonna e nonno, se sono ancora vivi.

P.S: non è che WAECO sia diversa da altri fabbricanti, la problematica è comune. Il prof. CARRESCIA  (tuttoNormel ) la chiamava : doppio guasto a terra. E' una cosa rognosa da capire, diciamo a livello universitario per cui se avete solo conoscenze basiche, tipo la legge di Ohm, evitate di impelagarvi e credete per fede.
Numquam est tam male Siculis, qui aliquis facete et commode dicant .M.T. Cicerone - Roma A.D. 70 a C.)

Modificato da franco1945 il 07/10/2020 alle 18:26:33
16
franco1945
franco1945
rating

09/02/2010 5573
Rispondi Abuso
Inserito il 07/10/2020 alle: 18:24:24
In risposta al messaggio di Ikigai del 05/10/2020 alle 22:42:05

Grazie a MarcoBo per il link allo schema di Emme48, non lo avevo trovato, e così ho visto che relè ha adoperato. E ovviamente grazie a Emme48 per la condivisione del suo lavoro. Mi devo documentare sui differenziali di
tipo B, e lo farò divertito dall'idea che facciano come il nonno alla nonna ​​​​​​.  A vedere lo schema dei commutatori manuali (non prenderei quello da 76 centesimi ma quello rotativo più serio) o del relè, non capisco che danno possa fare se accendo l'inverter con il camper attaccato alla colonnina.  Se il commutatore è su inverter, il 220 della colonnina alimenterà solo frigo e caricabatterie, mentre le prese, elettricamente disgiunte dal commutatore resteranno alimentate dall'inverter. Dove sarebbe il rischio? Se commutassi per scollegare l'inverter acceso, mentre sono collegato alla 220 della colonnina, dato che il selettore passa per lo 0 (tutto staccato), cosa potrebbe fare il botto? Il commutatore non dovrebbe mica evitare in qualsiasi momento o posizione di creare contatto tra i cavi della posizione 1 e 2? Scusate ma non capisco...  Nella discussione che ho letto anzi mi pareva di aver capito che l'uso del relè fosse stato causa di problemi...   
...
hai ragione tu. il microscopico spazio che si trova tra i contatti di microscopici relè che dovrebbero miracolosamente effettuare commutazioni SOTTO CARICO di correnti da xxballa Ampere, sono all'origine di dispiaceri a non finire. Un manuale bello possente con posizione ZERO è eterno. 
Numquam est tam male Siculis, qui aliquis facete et commode dicant .M.T. Cicerone - Roma A.D. 70 a C.)
20
Emme48
Emme48
rating

13/01/2006 24493
Rispondi Abuso
Inserito il 07/10/2020 alle: 19:51:48
In risposta al messaggio di franco1945 del 07/10/2020 alle 18:13:05

nonostante la storiella del nonno e della nonna sia carina ma stantia, dopo aver finito di far ridere tutti i polli del pollaio, mi permetto di suggerire ai forumisti di evitare di generare propri o scopiazzati schemi di
utilizzo, bensì di utilizzare quanto il maggiore e più quotato costruttore di inverter per usi amatoriali consiglia. Mi riferisco al manuale di uso e manutenzione distribuito da WAECO . Iniziando dalle prime avvertenze : se si desidera montare più di una utenza e montare un circuito di distribuzione per prese è necessario predisporre UN INTERRUTTORE DI PROTEZIONE  DIFFERENZIALE ed effettuare il ponte elettrico dell'inverter. MESSA A TERRA DELL'INVERTER  (qui ci ridono un poco tutti e ci fanno la salsa e la salsina dimostrando solo ignoranza). il testo recita : Collegare il morsetto di terra dell'inverter ALLA MASSA DEL VEICOLO  ( nb: leggasi telaio) COLLEGAMENTO DI PIU' UTENZE se si desidera montare più di una utenza all'inverter e montare inoltre un circuito di distribuzione per prese, è necessario predisporre un interruttore di protezione ( INTERRUTTORE DIFFERENZIALE) ed effettuare il ponte elettrico nell'inverter .  il morsetto TERRA da collegare al telaio che è di fatto l'equivalente della terra nei circuiti domestici   LO SCHEMA TIPO da notare la protezione differenziale sui circuiti prese (rappresentate per comodità di interpretazione anche dei bambini come cerchietti con 3 puntini) mi sembra di non dover aggiungere altro: Se non lo avete il manuale intero lo potete scaricare dal sito come ho fatto io. Resto in attesa da parte di Emme di qualche barzelletta più moderna. Infine chi suggerisce differenziali TIPO B non ci capisce una emerita  mazza e butta soldi inutilmente, non essendo previsto che a valle dello stesso ci siano utenze sensibili a quel tipo di problematica. tanti cari saluti in sicurezza ( se farete come suggerito) e cari saluti a nonna e nonno, se sono ancora vivi. P.S: non è che WAECO sia diversa da altri fabbricanti, la problematica è comune. Il prof. CARRESCIA  (tuttoNormel ) la chiamava : doppio guasto a terra. E' una cosa rognosa da capire, diciamo a livello universitario per cui se avete solo conoscenze basiche, tipo la legge di Ohm, evitate di impelagarvi e credete per fede.
...
Franco, perchè il nonno possa ancora fare qualcosa (rilevare una differenza tra le correnti nei due fili) è indispensabile che uno dei due fili del 230 volt dell'inverter sia collegato al telaio.
Forse i Waeco lo sono tramite quel ponticello.

Con un inverter generico, l'uscita è isolata e differenza di corrente tra i due fili di uscita non mi è chiaro che giro possa fare (attraverso la persona).
L'Enel merre a terra il neutro in centrale, dici che dobbiamo mettere sul telaio un filo dell'inverter?

Io dico che l'inverter è paragonabile ad un trasformatore di isolamento.
Se tocchi solo un filo corrente non ne passa.

Non vedo bene se sullo schema un filo dell'inverter Waeco è a massa... uso una smart tv e non posso scaricare i pdf

Marco
Marco

http://www.m48.it

15
MarcoBo
MarcoBo
01/06/2010 3096
Rispondi Abuso
Inserito il 07/10/2020 alle: 20:33:54
In risposta al messaggio di franco1945 del 07/10/2020 alle 18:13:05

nonostante la storiella del nonno e della nonna sia carina ma stantia, dopo aver finito di far ridere tutti i polli del pollaio, mi permetto di suggerire ai forumisti di evitare di generare propri o scopiazzati schemi di
utilizzo, bensì di utilizzare quanto il maggiore e più quotato costruttore di inverter per usi amatoriali consiglia. Mi riferisco al manuale di uso e manutenzione distribuito da WAECO . Iniziando dalle prime avvertenze : se si desidera montare più di una utenza e montare un circuito di distribuzione per prese è necessario predisporre UN INTERRUTTORE DI PROTEZIONE  DIFFERENZIALE ed effettuare il ponte elettrico dell'inverter. MESSA A TERRA DELL'INVERTER  (qui ci ridono un poco tutti e ci fanno la salsa e la salsina dimostrando solo ignoranza). il testo recita : Collegare il morsetto di terra dell'inverter ALLA MASSA DEL VEICOLO  ( nb: leggasi telaio) COLLEGAMENTO DI PIU' UTENZE se si desidera montare più di una utenza all'inverter e montare inoltre un circuito di distribuzione per prese, è necessario predisporre un interruttore di protezione ( INTERRUTTORE DIFFERENZIALE) ed effettuare il ponte elettrico nell'inverter .  il morsetto TERRA da collegare al telaio che è di fatto l'equivalente della terra nei circuiti domestici   LO SCHEMA TIPO da notare la protezione differenziale sui circuiti prese (rappresentate per comodità di interpretazione anche dei bambini come cerchietti con 3 puntini) mi sembra di non dover aggiungere altro: Se non lo avete il manuale intero lo potete scaricare dal sito come ho fatto io. Resto in attesa da parte di Emme di qualche barzelletta più moderna. Infine chi suggerisce differenziali TIPO B non ci capisce una emerita  mazza e butta soldi inutilmente, non essendo previsto che a valle dello stesso ci siano utenze sensibili a quel tipo di problematica. tanti cari saluti in sicurezza ( se farete come suggerito) e cari saluti a nonna e nonno, se sono ancora vivi. P.S: non è che WAECO sia diversa da altri fabbricanti, la problematica è comune. Il prof. CARRESCIA  (tuttoNormel ) la chiamava : doppio guasto a terra. E' una cosa rognosa da capire, diciamo a livello universitario per cui se avete solo conoscenze basiche, tipo la legge di Ohm, evitate di impelagarvi e credete per fede.
...
Oggi hai scritto, fra le altre cose:

Infine chi suggerisce differenziali TIPO B non ci capisce una emerita  mazza e butta soldi inutilmente, non essendo previsto che a valle dello stesso ci siano utenze sensibili a quel tipo di problematica.

Non è la prima volta che viene suggerito sul forum l'uso di questo differenziale, e tu lo hai fatto spesso proprio nella spiegazione di come potesse intervenire un interruttore differenziale nel collegamento di un inverter in forma fissa creando l'opportuno collegamento massa-telaio. Lo hai fatto proprio anche parlando di

Waeco

, ma non solo.
In passato mi sono convinto che fosse più saggio utilizzare un differenziale di tipo B proprio a fronte di una discussione con te, ero dell'idea che potesse essere sufficiente di tipo A.

Puoi spiegarci il tuo ripensamento a riguardo? Trovo i tuoi interventi sempre interessanti e se hai cambiato idee a riguardo credo possa essere utile a tutti i lettori comprenderne le motivazioni.

Grazie. Marco
20
Emme48
Emme48
rating

13/01/2006 24493
Rispondi Abuso
Inserito il 07/10/2020 alle: 20:38:08
Ora sono al PC e posso finalmente scaricare  i PDF, è proprio come ipotizzavo...

Immagine(115).png
Nello schema il ponticello 5 collega un filo del 230 generato dall'inverter al filo terra che poi è collegato al telaio del camper.
Solo facendo così è possibile "prendere la scossa" e quindi installare un differenziale che rileva questa corrente attraverso la persona.

Quindi prima che qualcuno faccia qualche domanda spiego alcune cose:

Inverter collegato direttamente alle utenze:
- Se si tocca un filo non è pericoloso e niente scossa.
- Se si toccano due fili si muore.

Inverter con un filo sul telaio e differenziale in uscita.
- Se si tocca un filo ma siamo isolati dal telaio niente scossa.
- Se si tocca un filo con i piedi sul telaio sia ha una scossa ma scatta il differenziale
- Se si toccano due fili con i piedi sul telaio sia ha una scossa ma scatta il differenziale
- Se si toccano due fili e siamo isolati dal telaio si muore.

Quindi c​​​aro nonno, se vuoi far felice la nonna, collega un filo dell'inverter a massa.  wink

Marco.
Marco

http://www.m48.it


Modificato da Emme48 il 07/10/2020 alle 21:00:25
6
Ikigai
Ikigai
10/01/2020 400
Rispondi Abuso
Inserito il 08/10/2020 alle: 12:09:28
In risposta al messaggio di franco1945 del 07/10/2020 alle 18:13:05

nonostante la storiella del nonno e della nonna sia carina ma stantia, dopo aver finito di far ridere tutti i polli del pollaio, mi permetto di suggerire ai forumisti di evitare di generare propri o scopiazzati schemi di
utilizzo, bensì di utilizzare quanto il maggiore e più quotato costruttore di inverter per usi amatoriali consiglia. Mi riferisco al manuale di uso e manutenzione distribuito da WAECO . Iniziando dalle prime avvertenze : se si desidera montare più di una utenza e montare un circuito di distribuzione per prese è necessario predisporre UN INTERRUTTORE DI PROTEZIONE  DIFFERENZIALE ed effettuare il ponte elettrico dell'inverter. MESSA A TERRA DELL'INVERTER  (qui ci ridono un poco tutti e ci fanno la salsa e la salsina dimostrando solo ignoranza). il testo recita : Collegare il morsetto di terra dell'inverter ALLA MASSA DEL VEICOLO  ( nb: leggasi telaio) COLLEGAMENTO DI PIU' UTENZE se si desidera montare più di una utenza all'inverter e montare inoltre un circuito di distribuzione per prese, è necessario predisporre un interruttore di protezione ( INTERRUTTORE DIFFERENZIALE) ed effettuare il ponte elettrico nell'inverter .  il morsetto TERRA da collegare al telaio che è di fatto l'equivalente della terra nei circuiti domestici   LO SCHEMA TIPO da notare la protezione differenziale sui circuiti prese (rappresentate per comodità di interpretazione anche dei bambini come cerchietti con 3 puntini) mi sembra di non dover aggiungere altro: Se non lo avete il manuale intero lo potete scaricare dal sito come ho fatto io. Resto in attesa da parte di Emme di qualche barzelletta più moderna. Infine chi suggerisce differenziali TIPO B non ci capisce una emerita  mazza e butta soldi inutilmente, non essendo previsto che a valle dello stesso ci siano utenze sensibili a quel tipo di problematica. tanti cari saluti in sicurezza ( se farete come suggerito) e cari saluti a nonna e nonno, se sono ancora vivi. P.S: non è che WAECO sia diversa da altri fabbricanti, la problematica è comune. Il prof. CARRESCIA  (tuttoNormel ) la chiamava : doppio guasto a terra. E' una cosa rognosa da capire, diciamo a livello universitario per cui se avete solo conoscenze basiche, tipo la legge di Ohm, evitate di impelagarvi e credete per fede.
...
Grazie per la spiegazione, non si smette mai di imparare.
Lo schema che voglio disegnare per il mio camper non è fatto scopiazzando wink, ma con il criterio e la testa che spero e credo di essere in grado di metterci. Prima di procedere a qualunque modifica mi documento sempre, ed agisco solo quando sono sicuro di ciò che mi appresto a realizzare.

Io ho un inverter NDS, e quando lo avevo messo sul vecchio camper avevo applicato quanto in esso indicato, incluso l'aggiunta di un interruttore differenziale:

Dispersione%20a%20terra.PNG
Si vede qui la connessione della terra con uno dei due fili neutro o fase, come anche indicato sul manuale Waeco (ne ho scaricati tre o 4 ma nessuno ha lo schema che tu rappresenti nel tuo post. Se potessi mettere un link per il download te ne sarei grato). Non conosco il "doppio guasto a terra" di cui parli, anche qui se hai materiale da leggere, io leggo tutto.

La cosa più complessa del mio camper, che ha doppio pavimento tecnico di difficilissima esplorazione, è distinguere e raggiungere le connessioni dei cavi che vanno a frigo, CB e Alde (la escluderei dall'alimentazione sotto inverter). Cioè, mi spiego meglio, arrivo ai cavi 220V che le alimentano, ma non al punto in cui il 220V della colonnina viene sdoppiato alle varie utenze. Per questo stavo valutando, non avendo un singolo cavo che va alle prese a cui collegare l'inverter, di scollegare le utenze da non alimentare con esso. Ma prima di agire, studio bene ogni possibilità. E smonto mezzo camper, come sto facendosurprise

 
Camper for Life

Modificato da Ikigai il 08/10/2020 alle 12:31:14
6
Ikigai
Ikigai
10/01/2020 400
Rispondi Abuso
Inserito il 08/10/2020 alle: 12:13:53
In risposta al messaggio di Emme48 del 07/10/2020 alle 20:38:08

Ora sono al PC e posso finalmente scaricare  i PDF, è proprio come ipotizzavo... Nello schema il ponticello 5 collega un filo del 230 generato dall'inverter al filo terra che poi è collegato al telaio del camper. Solo
facendo così è possibile prendere la scossa e quindi installare un differenziale che rileva questa corrente attraverso la persona. Quindi prima che qualcuno faccia qualche domanda spiego alcune cose: Inverter collegato direttamente alle utenze: - Se si tocca un filo non è pericoloso e niente scossa. - Se si toccano due fili si muore. Inverter con un filo sul telaio e differenziale in uscita. - Se si tocca un filo ma siamo isolati dal telaio niente scossa. - Se si tocca un filo con i piedi sul telaio sia ha una scossa ma scatta il differenziale - Se si toccano due fili con i piedi sul telaio sia ha una scossa ma scatta il differenziale - Se si toccano due fili e siamo isolati dal telaio si muore. Quindi c​​​aro nonno, se vuoi far felice la nonna, collega un filo dell'inverter a massa.   Marco.
...
Quindi se si toccano i due fili, si muore sempre dato che sul motorhome si è sempre isolati dal telaio, o non si muore perché la massa è collegata al telaio ed a ad uno dei due fili e quindi è come non essere isolati dal telaio?

Anche l'NDS suggerisce appunto di collegare la massa ad uno dei due fili N o L. 
Camper for Life
Argomenti recenti dal forum
Cellula abitativa
Indicatori di livello frigo DOMETIC
Ruotando la manopola di destra in senso orario del frigo DOMETIC si...
norbidic
44 minuti fa
Meccanica
Tappo di carico olio trasmissione cercasi
Su Ducato x244 anno 2004, prima di svuotare l’olio del cambio volevo...
norbidic
Oggi alle 02:18
Meccanica
Acquisto ricambi usati (specchietto sinistro)
Ciao, mentre tornavamo da Valsesia camper per riparare la porta del ...
LaLory
Ieri alle: 22:15
Accessori
Istallazione dashcam anteriore su Ducato nuovo
Ciao a tutti ho un amico inglese che sta acquistando un campervan El...
solidsnork
Ieri alle: 16:50
Viaggi all'estero
Assicurazione viaggio x estero
Buongiorno a tutti, come da titolo volevo sapere se quando andate al...
cpuffo
Ieri alle: 16:20
Cellula abitativa
Luce cortesia Doral 161 - modello maxxima 063
Buongiorno a tutti, qualcuno di voi ha sostituito la lampada di cort...
daleo
Ieri alle: 13:22
Aree di sosta e campeggi
Campeggi zona Pisa a fine marzo
Ciao a tutti, a fine mese (weekend del 21 marzo) vorremmo fare qual...
Andre78
Ieri alle: 10:33
Accessori
Pannelli solari senza incollaggio
Ciao a tutti, cosa ne pensate di questa soluzione? un pò costosa ma ...
Karbon17
Ieri alle: 10:24
Accessori
Pannello solare incollato sul tetto
Buongiorno a tutti, ho notato che sul mio arca america 745 glg del 2...
Adocaro
Ieri alle: 08:38
Accessori
Sostituzione batteria al piombo
Salve a tutti. La batteria del mio camper è morta. Era una batteria ...
CamperistaPN
Ieri alle: 01:08
Aree di sosta e campeggi
Area sosta Portovenere ancora aperta?
Ciao a tutti, chiedevo se qualcuno sa se è ancora aperto ai camper i...
simons
10/03/26 - 21:23
Accessori
Problemi a batterie al litio
Buon giorno a tutti. Ho da circa 8 mesi un camper nuovo con 2 batter...
cla3010
10/03/26 - 18:29
Normative
Curiosità normativa
Ciao a tutti, volevo chiarirmi le idee su un punto : fermo restando ...
Karbon17
10/03/26 - 17:01
Viaggi all'estero
USA coast to coast in camper
Buongiorno a tutti eccomi qua a chiedervi consigli su un prossimo po...
Viaggincamper
10/03/26 - 14:59
Accessori
Problema con Pioneer sph evo 950
Buonasera a tutti, ho da poco un camper arca america con doppia tele...
Adocaro
10/03/26 - 14:56
20
Emme48
Emme48
rating

13/01/2006 24493
Rispondi Abuso
Inserito il 08/10/2020 alle: 13:53:01
In risposta al messaggio di Ikigai del 08/10/2020 alle 12:13:53

Quindi se si toccano i due fili, si muore sempre dato che sul motorhome si è sempre isolati dal telaio, o non si muore perché la massa è collegata al telaio ed a ad uno dei due fili e quindi è come non essere isolati dal telaio? Anche l'NDS suggerisce appunto di collegare la massa ad uno dei due fili N o L. 
La cosa più pericolosa di un "salvavita" è proprio il suo nome cha gli da un senso di onnipotenza che in realtà non ha.

È solo un "differenziale" cha scatta quando la differenza delle correnti nei due fili supera un certo valore.
Questo avviene in caso di poco isolamento verso terra di qualche apparecchio, oppure se qualcuno tocca la fase, facendo scorrere un po' di corrente verso la cabina Enel attraverso il terreno e non sul neutro.
Se sei con le scarpe di gomma e tocchi la fase, non prendi la scossa e il differenziale non scatta, ma se tocchi due fili muori a causa della mancanza di differenza tra le due correnti... per il differenziale sei una lampadina.

Altro errore è credere che il differenziali limiti la scossa che si prende a 30 mA.
Non è così, lui scatta in tempi meccanici se la scossa (dispersione) supera le 30 mA ma non limita nulla.
Se sei a piedi nudi in una pozzanghera e tocchi la fase forse muori, anche se il differenziale scatta dopo 0,1 secondi.

Ricordo che il differenziale può fare più del nonno alla nonna SOLO se il 230 ha uno dei due fili collegato a terra/telaio.
L'Enel fa questo collegamento in centrale, su un inverter dobbiamo farlo noi.
Un differenziale in uscita dall'inverter senza questo collegamento non può scattare... era proprio questo scenario che ipotizzavo nel primo intervento.

Comunque il relè usato da Waeco è uguale a quello descritto nel mio schema, cioè un doppio deviatore.

Marco
Marco

http://www.m48.it


Modificato da Emme48 il 08/10/2020 alle 13:59:00
15
renzo07
renzo07
rating

16/11/2010 4080
Rispondi Abuso
Inserito il 08/10/2020 alle: 15:00:43
In risposta al messaggio di Emme48 del 08/10/2020 alle 13:53:01

La cosa più pericolosa di un salvavita è proprio il suo nome cha gli da un senso di onnipotenza che in realtà non ha. È solo un differenziale cha scatta quando la differenza delle correnti nei due fili supera un certo
valore. Questo avviene in caso di poco isolamento verso terra di qualche apparecchio, oppure se qualcuno tocca la fase, facendo scorrere un po' di corrente verso la cabina Enel attraverso il terreno e non sul neutro. Se sei con le scarpe di gomma e tocchi la fase, non prendi la scossa e il differenziale non scatta, ma se tocchi due fili muori a causa della mancanza di differenza tra le due correnti... per il differenziale sei una lampadina. Altro errore è credere che il differenziali limiti la scossa che si prende a 30 mA. Non è così, lui scatta in tempi meccanici se la scossa (dispersione) supera le 30 mA ma non limita nulla. Se sei a piedi nudi in una pozzanghera e tocchi la fase forse muori, anche se il differenziale scatta dopo 0,1 secondi. Ricordo che il differenziale può fare più del nonno alla nonna SOLO se il 230 ha uno dei due fili collegato a terra/telaio. L'Enel fa questo collegamento in centrale, su un inverter dobbiamo farlo noi. Un differenziale in uscita dall'inverter senza questo collegamento non può scattare... era proprio questo scenario che ipotizzavo nel primo intervento. Comunque il relè usato da Waeco è uguale a quello descritto nel mio schema, cioè un doppio deviatore. Marco
...
Ciao Marco,
credo che poi per "morire" toccando i due fili isolato da terra, lo devi  fare con le due mani, un filo con una mano e l'altro filo con l'altra mano.
E' una ricorrenza molto remota anche se non bisogna mai dare per scontata, vedi il corollario N.8 di Murphy  che è anche enunciato sul tuo sito.
Renzo.
𝓡𝓮𝓷𝔃𝓸
15
MarcoBo
MarcoBo
01/06/2010 3096
Rispondi Abuso
Inserito il 08/10/2020 alle: 16:22:44
In risposta al messaggio di Emme48 del 07/10/2020 alle 20:38:08

Ora sono al PC e posso finalmente scaricare  i PDF, è proprio come ipotizzavo... Nello schema il ponticello 5 collega un filo del 230 generato dall'inverter al filo terra che poi è collegato al telaio del camper. Solo
facendo così è possibile prendere la scossa e quindi installare un differenziale che rileva questa corrente attraverso la persona. Quindi prima che qualcuno faccia qualche domanda spiego alcune cose: Inverter collegato direttamente alle utenze: - Se si tocca un filo non è pericoloso e niente scossa. - Se si toccano due fili si muore. Inverter con un filo sul telaio e differenziale in uscita. - Se si tocca un filo ma siamo isolati dal telaio niente scossa. - Se si tocca un filo con i piedi sul telaio sia ha una scossa ma scatta il differenziale - Se si toccano due fili con i piedi sul telaio sia ha una scossa ma scatta il differenziale - Se si toccano due fili e siamo isolati dal telaio si muore. Quindi c​​​aro nonno, se vuoi far felice la nonna, collega un filo dell'inverter a massa.   Marco.
...
È esattamente quanto avevo chiesto nel 2011 sul forum, avevo delle perplessità sul fare questo ponte.
In quell'occasione franco1945 mi aveva appunto suggerito il differenziale di tipo B a patto che venisse collegato il contatto di massa dell'inverter (a marchio CE) al telaio del mezzo.
Se non c'è una via perché si crei un circuito di guasto il differenziale non può evidentemente scattare.

Ciao. Marco
16
franco1945
franco1945
rating

09/02/2010 5573
Rispondi Abuso
Inserito il 08/10/2020 alle: 20:02:24
bene signori, ora che vi siete sfogati e avete giocato al piccolo elettrotecnico. vi presento un insidioso signore. Si chiama doppio guasto

image(2027).png
il disegnino è orribile ma penso sufficiente alla spiegazione. In disegno è rappresentato il collegamento basico, i fronzoli ce li mettete voi.
sono rappresentate tre utenze, esse possono essere quelle fisse o anche quelle derivate dalle prese del camper che cappottate sull'inverter. 
Forse vi è sempre sfuggito che tutte le prese del vostro camper e le utenze fisse hanno il collegamento al telaio (provare per credere) predisposto dal costruttore per unificarsi alla terra che verrà applicata tramite la presa sul fianco di alimentazione.
 Il buon Marco-Emme è convinto che per avere danni si debbano toccare i fili, ma non è così.
In figura abbiamo due utenze. La prima ha una dispersione per contatto interno ad uno dei poli. In disegno sia la fase ad avere un guasto a massa tramite una resistenza di guasto che chiamiamo Rg1 .. Non è affatto necessario che Rg sia un valore basso, anzi più alto è più insidioso è, e l'inverter e le sue protezioni NEPPURE se ne accorgono.
Sull'utilizzatore 2 può accadere la stessa cosa, ma mettiamo che il problemino sia sul filo neutro ( se è a spina è il caso che comanda). Il suo telaio è in contatto con il neutro tramite una resistenza di guasto che chiamiamo Rg2.
ORBENE SIGNORE e SIGNORI
sulla carcassa 1 si avrà un potenziale Vt1 pari a I x Rg1
sulla carcassa 2 si avrà un potenziale Vt2 pari a I x Rg2

ovviamente sarà sempre V = Vt1 + Vt2 = 230 Volt  mica micio bau bau
nel caso rarissimamente assurdamente ipotizzabile che Rg1 sia perfettamente  identica a Rg2, non vi sarà differenza di potenziale tra le due carcasse. e le due Vt saranno pari 115V cadauna.

nel caso molto più realistico realistico che una delle due  Rg sia parecchio più grande dell'altra . si avrà tra le due carcasse una differenza di potenziale capace di uccidere chiunque per un qualsiasi motivo le tocchi contemporaneamente !
( per Marco = nessuno ha toccato fili, i piedi non c'entrano, è un contatto Mano - Mano pericolosissimo per il cuore anche con differenze di potenziale dell'ordine di 25 - 30 V)

per questo motivo i fabbricanti vi dicono sin dalla prima pagina delle avvertenze di 
A) collegare a telaio il morsetto di terra dell'inverter
B) interporre per la alimentazione un interruttore differenziale che interverrà A PRIMO GUASTO  e vi siete tolti il pensiero.
non lo volete fare ?
siete convinti che si muore solo toccando i fili ?
siete convinti che essendo su gomma non vi può succedere nulla ?
siccome nessuno vi ha mai raccontato in quanti ci lasciano la pelle significa che il pericolo non esiste ?

a me non me ne frega proprio niente delle vostre convinzioni, vi ho dato la spiegazione e basta. sappiate che se vi succede un guaio con accrocchi personali che non rispettino norme e indicazioni dei fabbricanti, avendo infranto una mezza dozzina di regolamenti e avvertenze, non vi salva nessuno e non credo che dire al giudice ho fatto come ha indicato Emme48 nel forum vi possa essere di attenuante.
buona serata a voi, a Marco e a nonno e nonna

Franco
Numquam est tam male Siculis, qui aliquis facete et commode dicant .M.T. Cicerone - Roma A.D. 70 a C.)

Modificato da franco1945 il 08/10/2020 alle 20:12:23
20
Emme48
Emme48
rating

13/01/2006 24493
Rispondi Abuso
Inserito il 09/10/2020 alle: 09:53:20
In risposta al messaggio di franco1945 del 08/10/2020 alle 20:02:24

bene signori, ora che vi siete sfogati e avete giocato al piccolo elettrotecnico. vi presento un insidioso signore. Si chiama doppio guasto il disegnino è orribile ma penso sufficiente alla spiegazione. In disegno è rappresentato
il collegamento basico, i fronzoli ce li mettete voi. sono rappresentate tre utenze, esse possono essere quelle fisse o anche quelle derivate dalle prese del camper che cappottate sull'inverter.  Forse vi è sempre sfuggito che tutte le prese del vostro camper e le utenze fisse hanno il collegamento al telaio (provare per credere) predisposto dal costruttore per unificarsi alla terra che verrà applicata tramite la presa sul fianco di alimentazione.  Il buon Marco-Emme è convinto che per avere danni si debbano toccare i fili, ma non è così. In figura abbiamo due utenze. La prima ha una dispersione per contatto interno ad uno dei poli. In disegno sia la fase ad avere un guasto a massa tramite una resistenza di guasto che chiamiamo Rg1 .. Non è affatto necessario che Rg sia un valore basso, anzi più alto è più insidioso è, e l'inverter e le sue protezioni NEPPURE se ne accorgono. Sull'utilizzatore 2 può accadere la stessa cosa, ma mettiamo che il problemino sia sul filo neutro ( se è a spina è il caso che comanda). Il suo telaio è in contatto con il neutro tramite una resistenza di guasto che chiamiamo Rg2. ORBENE SIGNORE e SIGNORI sulla carcassa 1 si avrà un potenziale Vt1 pari a I x Rg1 sulla carcassa 2 si avrà un potenziale Vt2 pari a I x Rg2 ovviamente sarà sempre V = Vt1 + Vt2 = 230 Volt  mica micio bau bau nel caso rarissimamente assurdamente ipotizzabile che Rg1 sia perfettamente  identica a Rg2, non vi sarà differenza di potenziale tra le due carcasse. e le due Vt saranno pari 115V cadauna. nel caso molto più realistico realistico che una delle due  Rg sia parecchio più grande dell'altra . si avrà tra le due carcasse una differenza di potenziale capace di uccidere chiunque per un qualsiasi motivo le tocchi contemporaneamente ! ( per Marco = nessuno ha toccato fili, i piedi non c'entrano, è un contatto Mano - Mano pericolosissimo per il cuore anche con differenze di potenziale dell'ordine di 25 - 30 V) per questo motivo i fabbricanti vi dicono sin dalla prima pagina delle avvertenze di  A) collegare a telaio il morsetto di terra dell'inverter B) interporre per la alimentazione un interruttore differenziale che interverrà A PRIMO GUASTO  e vi siete tolti il pensiero. non lo volete fare ? siete convinti che si muore solo toccando i fili ? siete convinti che essendo su gomma non vi può succedere nulla ? siccome nessuno vi ha mai raccontato in quanti ci lasciano la pelle significa che il pericolo non esiste ? a me non me ne frega proprio niente delle vostre convinzioni, vi ho dato la spiegazione e basta. sappiate che se vi succede un guaio con accrocchi personali che non rispettino norme e indicazioni dei fabbricanti, avendo infranto una mezza dozzina di regolamenti e avvertenze, non vi salva nessuno e non credo che dire al giudice ho fatto come ha indicato Emme48 nel forum vi possa essere di attenuante. buona serata a voi, a Marco e a nonno e nonna Franco
...
Parlavo di danni alle persone...

Ho volutamente usato la parola "scossa" al posto di termini più corretti per evitare tecnicismi che rischiano di raggiungere solo le persone che già conoscono la materia, che poi sono proprio quelle a cui è inutile spiegare.

Vedi Franco, io sono convinto che esistono molti camper con un differenziale installato a valle di un inverter che ha il 230  isolato rispetto al telaio, e questo che vorrei evitare, spiegando in maniera semplice cosa si deve fare ( o far fare).

Cerco sempre di usare parole semplici a costo di rischiare termini poco adatti.

Una volta Margherita Hack mio ha spiegato la "teoria delle stringe" usando solo parole semplici.
Siccome quella teoria è di una difficoltà veramente estrema, ritengo che al mondo non esista argomento alcuno che richieda parole scelte tra le più difficili, o del gergo specifico capito solo da pochi intimi.

Il mio discorso rimane invariato e lo spiego così:
Mettere solo un differenziale in uscita dell'inverter non serve a nulla se non si fa un impianto elettrico corretto, collegando a massa/terra uno dei due fili dell'inverter.

Ho visionato molti impianti, tanti in fai-da-te e altri ancora fatti dal concessionario.
In vita mia ho visto solo 3 differenziali installati ma tutti senza il 230 dell'inverter riferito al telaio/terra...e uno di questi era stato installato dal concessionario.

Comunque la storia del doppio guasto era intuibile leggendo il manuale Waeco che distingue l'impianto da fare che è diverso  se l'inverter alimenta un singolo oggetto oppure se ne alimenta più di uno.

Però hai detto/scritto una cosa inesatta:
I fabbricanti dicono di collegare al telaio il morsetto dell'inverter ma anche e sopratutto di collegare, sempre al telaio, uno dei due fili di uscita del 230 prodotto dall'inverter.
Si tratta il ponticello "5" del disegno che ho messo io, estratto dal manuale Waeco... se non fai quello, il solo collegare al telaio la carcassa dell'nverter non serve a nulla, quindi quello che indichi come punto A) ti chiedo di integrarlo con questa aggiunta altrimenti ci sarà qualcuno che mette un differenziale, collega la massa dell'inverter al telaio ed è convinto che poi vada già bene.

Marco.
Marco

http://www.m48.it

16
franco1945
franco1945
rating

09/02/2010 5573
Rispondi Abuso
Inserito il 09/10/2020 alle: 19:09:42
In risposta al messaggio di Emme48 del 09/10/2020 alle 09:53:20

Parlavo di danni alle persone... Ho volutamente usato la parola scossa al posto di termini più corretti per evitare tecnicismi che rischiano di raggiungere solo le persone che già conoscono la materia, che poi sono proprio
quelle a cui è inutile spiegare. Vedi Franco, io sono convinto che esistono molti camper con un differenziale installato a valle di un inverter che ha il 230  isolato rispetto al telaio, e questo che vorrei evitare, spiegando in maniera semplice cosa si deve fare ( o far fare). Cerco sempre di usare parole semplici a costo di rischiare termini poco adatti. Una volta Margherita Hack mio ha spiegato la teoria delle stringe usando solo parole semplici. Siccome quella teoria è di una difficoltà veramente estrema, ritengo che al mondo non esista argomento alcuno che richieda parole scelte tra le più difficili, o del gergo specifico capito solo da pochi intimi. Il mio discorso rimane invariato e lo spiego così: Mettere solo un differenziale in uscita dell'inverter non serve a nulla se non si fa un impianto elettrico corretto, collegando a massa/terra uno dei due fili dell'inverter. Ho visionato molti impianti, tanti in fai-da-te e altri ancora fatti dal concessionario. In vita mia ho visto solo 3 differenziali installati ma tutti senza il 230 dell'inverter riferito al telaio/terra...e uno di questi era stato installato dal concessionario. Comunque la storia del doppio guasto era intuibile leggendo il manuale Waeco che distingue l'impianto da fare che è diverso  se l'inverter alimenta un singolo oggetto oppure se ne alimenta più di uno. Però hai detto/scritto una cosa inesatta: I fabbricanti dicono di collegare al telaio il morsetto dell'inverter ma anche e sopratutto di collegare, sempre al telaio, uno dei due fili di uscita del 230 prodotto dall'inverter. Si tratta il ponticello 5 del disegno che ho messo io, estratto dal manuale Waeco... se non fai quello, il solo collegare al telaio la carcassa dell'nverter non serve a nulla, quindi quello che indichi come punto A) ti chiedo di integrarlo con questa aggiunta altrimenti ci sarà qualcuno che mette un differenziale, collega la massa dell'inverter al telaio ed è convinto che poi vada già bene. Marco.
...
Marco, 
manco tu mi pari. Il ponticello dello schema  E' ESATTAMENTE quello che viene indicato nel disegno del dietro dell'inverter con il simbolino della terra.
I ponticelli da fare sono UNO E UNO SOLO, la circuiteria interna poi esegue il collegamento al polo di uscita dell'inverter

io non modifico nulla. Anzi, colgo l'occasione per chiarire a te ed altri che il ponticello non elimina il pericolo del doppio guasto sulle masse. Il ponticello consente all'interruttore differenziale da installare  di potere intervenire con tempestività sin dal primo guasto. Tu mi  hai sempre dileggiato nei consigli ad altri dicendo che il differenziale è inutile, che se non tocchi i fili non muori, concludendo con la storiella di nonno e .nonna 
semmai devi essere tu a modificare ( e sono 6 anni che te lo dico) lo schema che distribuisci sotto la tua responsabilità, e che la gente che non sa di elettrotecnica gradisce molto perchè abituata ad andare per fumetti.

Non è cosa nuova. Ti sei SEMPRE OPPOSTO  con satira e dileggio ai miei consigli e ora mi scrivi che la problematica del doppio guasto si dovevano intuire leggendo le istruzioni WAECO.  Ma scusa negli anni passati non sapevi leggere e la sapienza ti è venuta solo ora ? Io invece ricordo che hai sempre portato avanti la questione dell'isolamento galvanico (sic!) e la teoria di chi tocca i fili i fili muore ( a proposito c'è in queste pagine un intervento di un tuo adepto che si attacca ai fili, è meglio che gli schiarisci le idee..
Se lo sapevi della problematica del doppio guasto nelle reti IT quello strafalcione non lo dovevi fare. e sopratutto non mi dovevi sfottere.
 Siamo su un forum di incompetenti che si bevono la minestra meglio infiocchettata, perciò ti invito a modificare il tuo famoso schema, che ormai circola come fosse una Bibbia, riportando le dovute avvertenze e istruzioni.

di quello che combinano gli allestitori privi di ogni titolo ad effettuare certe modifiche, non mi frega un tubo. Riderò solamente quando qualcuno si prenderà la briga di denunciarli .


Numquam est tam male Siculis, qui aliquis facete et commode dicant .M.T. Cicerone - Roma A.D. 70 a C.)

Modificato da franco1945 il 09/10/2020 alle 19:18:09
16
franco1945
franco1945
rating

09/02/2010 5573
Rispondi Abuso
Inserito il 09/10/2020 alle: 19:37:52
IL DIFFERENZIALE DA ADOPERARE

ove vi siano apparecchiature da proteggere  ( a valle del differenziale) con utilizzo di tecnologie elettroniche di potenza negli apparecchi utilizzatori con collegamento a terra, che possono dar luogo, sia in condizioni di guasto, sia in assenza di guasto, a correnti di dispersione con forme d’onda caratterizzate da un’elevata componente continua e/o ad alta frequenza, che potrebbero pregiudicare il corretto funzionamento degli apparecchi di tipo A, o C , sarà opportuno inserire interruttori differenziali di tipo "B" . Oggi in un camper è possibile che nella posizione "inverter " vi siano tali tipi di esigenze.?
se la risposta è SI e dipende da caso a caso mettiamo un differenziale di tipo "B" ..

POSSIBILI EQUIVOCI 
 gli interruttori Magneto termici ( differenziali e non ) si differenziano per la loro "sensibilità" e prontezza all'intervento. Quelli comuni in uso domestico sono di tipo C, quelli a protezione di apparecchiature più sofisticate e delicate sono in curva "B"

non confondiamo quindi il TIPO "B"  con la CURVA "B"

Numquam est tam male Siculis, qui aliquis facete et commode dicant .M.T. Cicerone - Roma A.D. 70 a C.)
16
franco1945
franco1945
rating

09/02/2010 5573
Rispondi Abuso
Inserito il 09/10/2020 alle: 20:18:48
In risposta al messaggio di Ikigai del 04/10/2020 alle 15:20:23

Ciao, mi sto dilettando a disegnare per futura memoria lo schema elettrico delle modifiche apportate al mio camper. Già che ci sono, progetto come portare i 220V alle prese del camper, e cercando ho trovato spunto dalla
discussione (non posso più aggiungere commenti lì) di qualche anno fa dove si proponeva l'uso di relé con uno schema simile (di Emme48): Nel mio caso non ho un generatore, per cui basterebbe un solo relé.  Preferisco però avere un commutatore manuale al posto del relé, e cercando in rete si trovano da questi commutatorini che comunque son dati per 16A, e hanno un costo irrisorio, a questi rotativi che mi piacciono, a questi da quadro elettrico.  Tra questi, metterei quello rotativo, che ne dite? Lo schema di Emme48 non prevede un salvavita dopo l'inverter. è il caso di metterlo? Nel vecchio camper lo avevo aggiunto, ma serve?  Inoltre se contemporaneamente alla rotazione che seleziona la scelta della sorgente interrompessi il frigo, caricabatterie ecc, potrei mettere il selettore prima del salvavita, portando a monte di esso anche il 220V dell'inverter? Grazie in anticipo a chi mi aiuterà a capire meglio. Ciao Andrea   Camper for Life
...
lo schema di Emme48 riguardo al mancato uso del differenziale è sbagliato.
Numquam est tam male Siculis, qui aliquis facete et commode dicant .M.T. Cicerone - Roma A.D. 70 a C.)
20
Emme48
Emme48
rating

13/01/2006 24493
Rispondi Abuso
Inserito il 09/10/2020 alle: 20:25:59
In risposta al messaggio di franco1945 del 09/10/2020 alle 19:09:42

Marco,  manco tu mi pari. Il ponticello dello schema  E' ESATTAMENTE quello che viene indicato nel disegno del dietro dell'inverter con il simbolino della terra. I ponticelli da fare sono UNO E UNO SOLO, la circuiteria
interna poi esegue il collegamento al polo di uscita dell'inverter io non modifico nulla. Anzi, colgo l'occasione per chiarire a te ed altri che il ponticello non elimina il pericolo del doppio guasto sulle masse. Il ponticello consente all'interruttore differenziale da installare  di potere intervenire con tempestività sin dal primo guasto. Tu mi  hai sempre dileggiato nei consigli ad altri dicendo che il differenziale è inutile, che se non tocchi i fili non muori, concludendo con la storiella di nonno e .nonna  semmai devi essere tu a modificare ( e sono 6 anni che te lo dico) lo schema che distribuisci sotto la tua responsabilità, e che la gente che non sa di elettrotecnica gradisce molto perchè abituata ad andare per fumetti. Non è cosa nuova. Ti sei SEMPRE OPPOSTO  con satira e dileggio ai miei consigli e ora mi scrivi che la problematica del doppio guasto si dovevano intuire leggendo le istruzioni WAECO.  Ma scusa negli anni passati non sapevi leggere e la sapienza ti è venuta solo ora ? Io invece ricordo che hai sempre portato avanti la questione dell'isolamento galvanico (sic!) e la teoria di chi tocca i fili i fili muore ( a proposito c'è in queste pagine un intervento di un tuo adepto che si attacca ai fili, è meglio che gli schiarisci le idee.. Se lo sapevi della problematica del doppio guasto nelle reti IT quello strafalcione non lo dovevi fare. e sopratutto non mi dovevi sfottere.  Siamo su un forum di incompetenti che si bevono la minestra meglio infiocchettata, perciò ti invito a modificare il tuo famoso schema, che ormai circola come fosse una Bibbia, riportando le dovute avvertenze e istruzioni. di quello che combinano gli allestitori privi di ogni titolo ad effettuare certe modifiche, non mi frega un tubo. Riderò solamente quando qualcuno si prenderà la briga di denunciarli .
...
Franco... il mondo pullula di inverter diversi da Waeco e quindi serve una regola generale che funzioni sempre e che permetta di ricondurre in carreggiata cose pericolose.
Waeco avrà anche un ponticello che fa tutto lui, ma dobbiamo permettere a tutti di poter implementare una sicurezza in più a prescindere dal modello di inverter che si possiede.
Quindi un differenziale può proteggere solo se uno dei due fili del 230 generato dall'inverter è collegato alla massa/telaio.

Già che ci siamo, ricordo che il telaio di un inverter è isolato nei confronti del 12 volt e che non è affatto collegato al negativo.
Alcuni veicoli hanno il positivo della batteria collegato al telaio (Land Rover, Austin e anche qualche vecchia Alfa Romeo Giulietta)  e quindi la carcassa deve essere isolata dall'ingresso.
Per questo gli inverter hanno un contatto sul metallo da collegare sempre al telaio del camper... e va fatto soprattutto sul Waeco perchè il famoso ponticello conta su questo per collegare un filo dell'uscita a 230 alla massa/telaio.

Non sfotto mai nessuno, figuriamoci se infrango questa mia regola proprio con te.
Piuttosto, scrivimi in privato per concorrere a ottimizzare sul mio schema l'implementazione di un differenziale (di che tipo?), però a prescindere dal modello di inverter utilizzato.
Così ad occhio potrebbe essere un differenziale puro, un magnetotermico non credo possa intervenire mai...

Marco.
Marco

http://www.m48.it

SostaGruppiCompagniItaliaEsteroMarchiMeccanicaCellulaAccessoriEventiLeggiComportamentiDisabiliIn camper perAltro CamperAltroExtra
167k Facebook
343k Instagram
42,6k TikTok
73,3k Youtube
CamperOnLine - Copyright © 1998-2026 - P.Iva 06953990014
Informativa privacy
Loading...

Accedi

Recupera Password
Nuovo utente

Vuoi eliminare il messaggio?

Sottoscrizione

Anteprima

PREFERENZA

Il messaggio è in fase di inserimento.

loading

CamperOnLine

Buongiorno gentile utente,

da oltre 20 anni Camperonline offre gratuitamente tutti i suoi servizi
grazie agli inserzionisti che ci hanno dato la loro fiducia, permettici di continuare il nostro lavoro disattivando il blocco delle pubblicità.

Grazie della collaborazione.

Azione eseguita con successo

Azione Fallita

Condividi

Condividi questa pagina con:

O copia il link